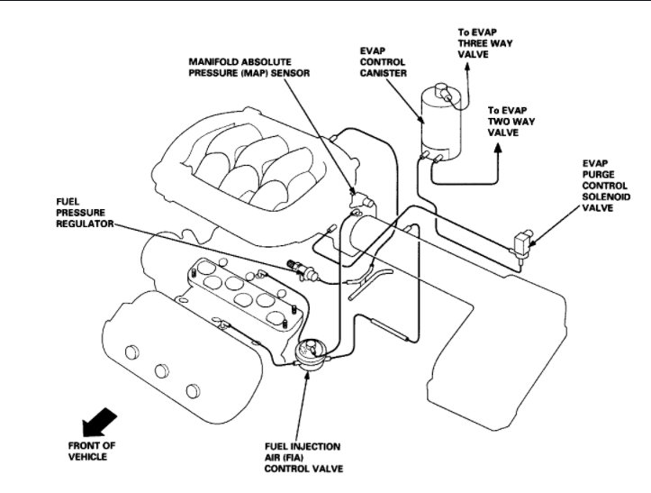
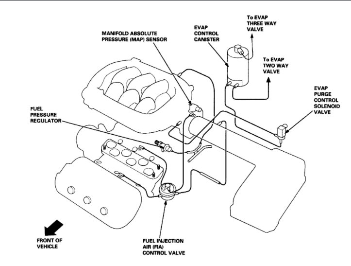
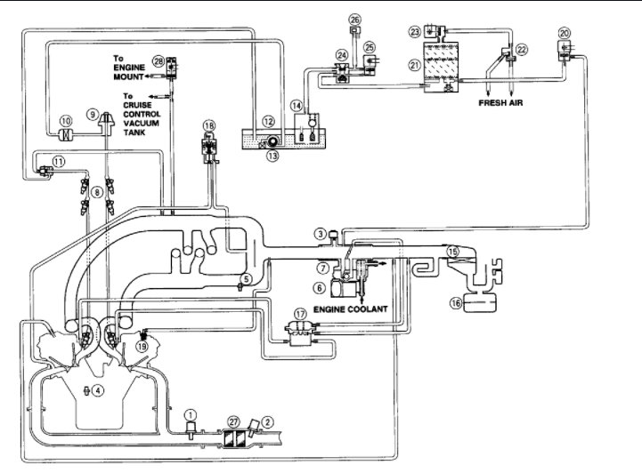
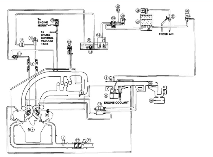
I had a oil leak I thought it was coming from the distributor. I changed the gaskets and o-rings but still it is leaking. but there's a hose underneath distributor area and it seems really really soft and that always seems to have oil on it. I don't know what that hose is called but I want to change it .I need to know what it's called or what area is hooked up to exactly. please advise.
Jun 6, 2021 at 3:15 PM




