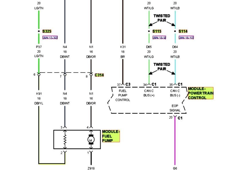
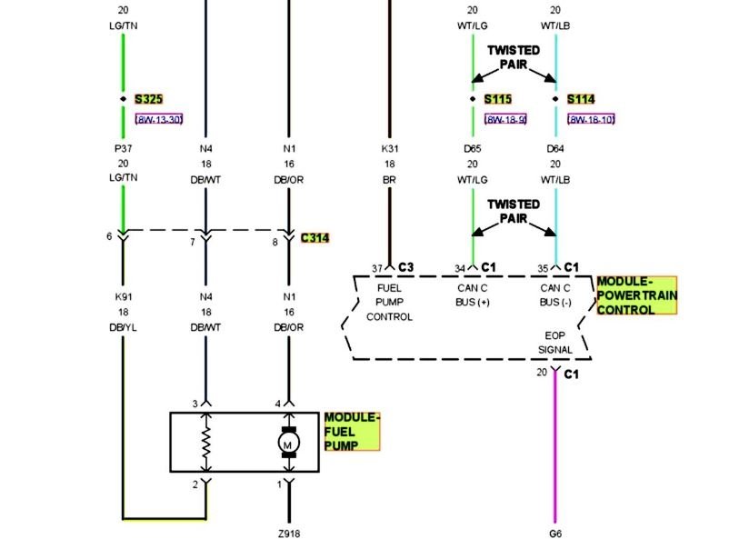
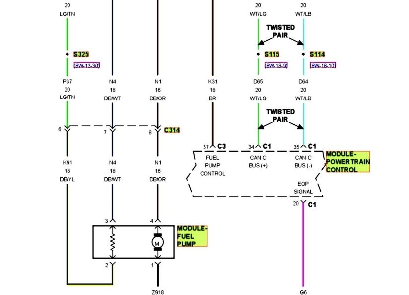
I replaced fuel pump and a couple of relays. We have spark and air. It will run for a few seconds on starting fluid. I can't think of any thing else. Please help!
Jan 4, 2019 at 10:35 AM


