Vortect to rebuilt TBI to vortec

1996 CHEVROLET TRUCK
18,900 MILES • 5.7L • V8 • 4WD • AUTOMATIC
Avatar
CARICOJON0
  • MEMBER
  • 1 POST
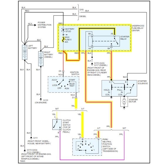
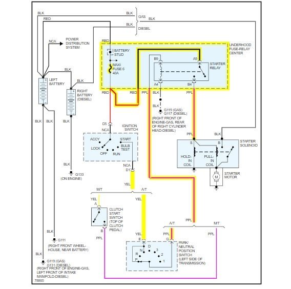
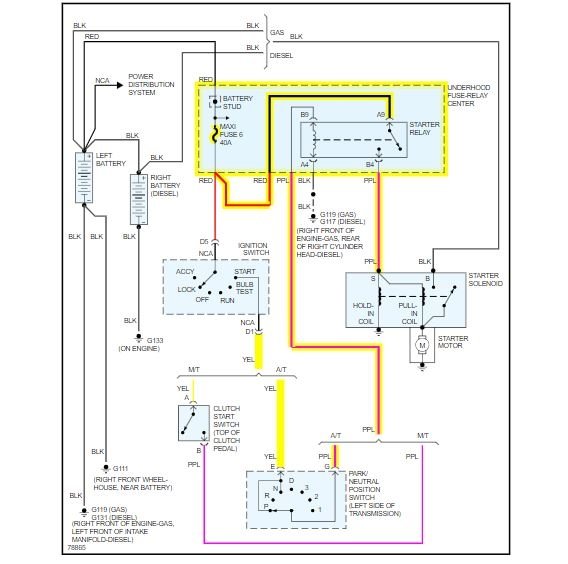
I have the truck listed above z71 that the motor blew (snapped a piston arm) and I bought another 5.7 to put in it but it was a swirl-pool injected. so I took my heads and intake off the old one and put on the new motor and put it in and everything wired the same besides no place to plug in crank sensor or power steering pump but besides that the same it seems. but when you turn the key absolutely nothing no click or anything. but when checking the fuses on the dash when you touch the number 8 fuse (crank fuse) it tries to start over but won't.
Mar 4, 2020 at 9:15 AM
Advertisement
Avatar
ASEMASTER6371
  • CERTIFIED EXPERT
  • 52,796 POSTS
Good afternoon,

I am concerned about the motor. Without the crank sensor, the engine will not run.

https://www.2carpros.com/articles/car-cranks-but-wont-start

What year is the motor you installed?

As far as the starting, is the fuse connection good? Does it try to crank in the start position only or anytime?

Roy
Mar 4, 2020 at 1:46 PM