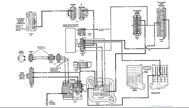
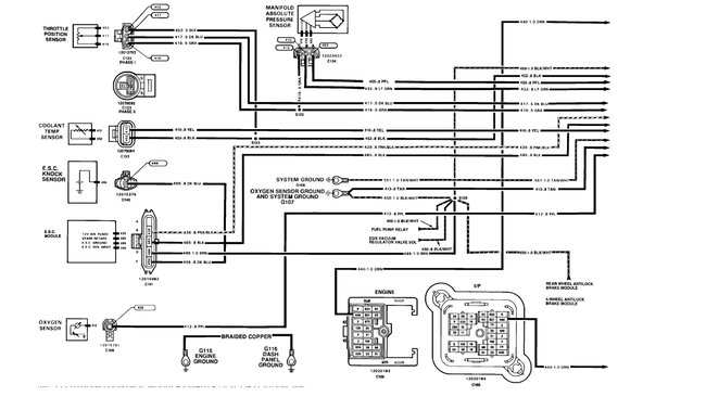
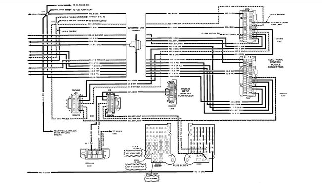
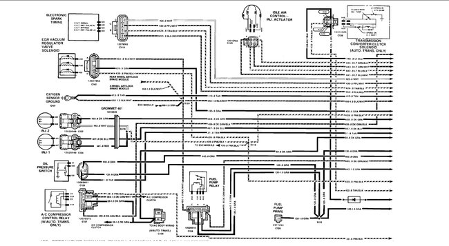
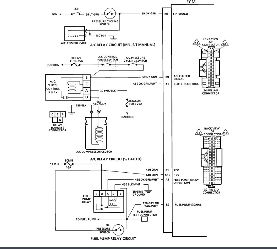
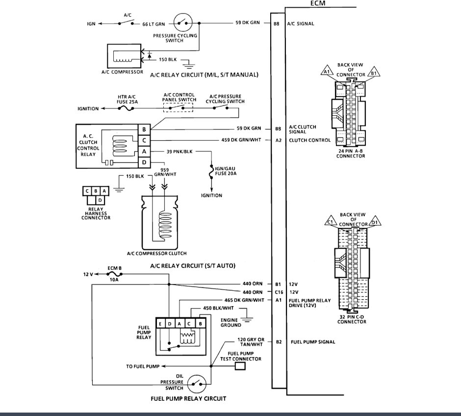
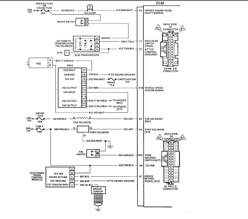
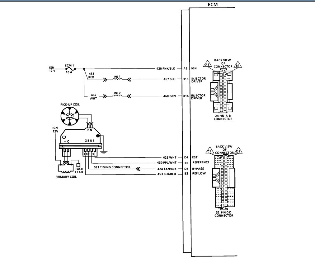
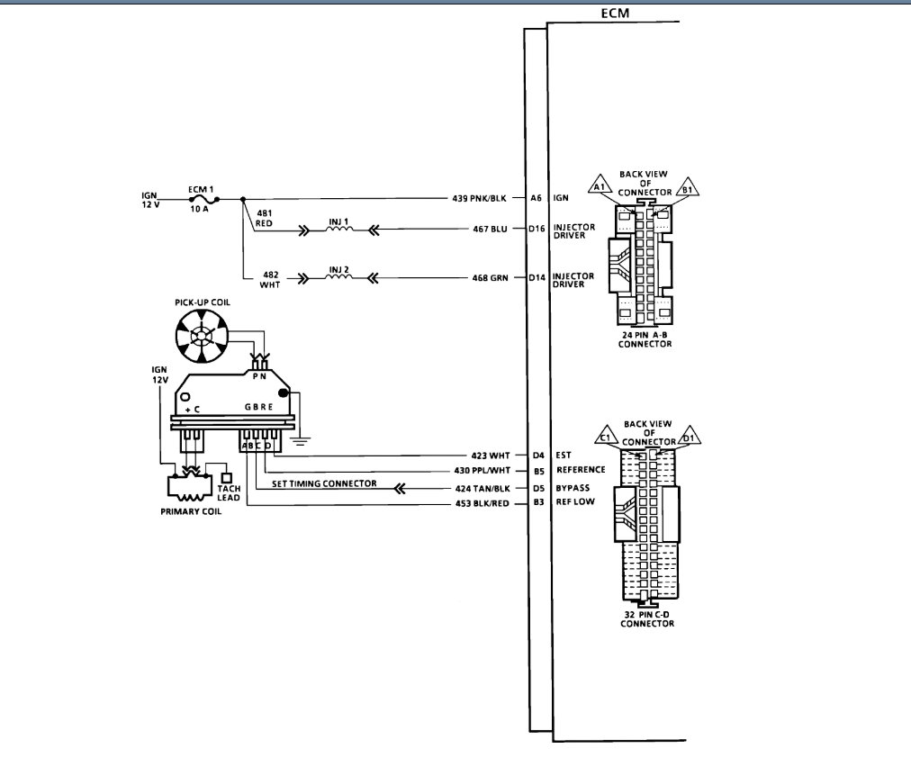
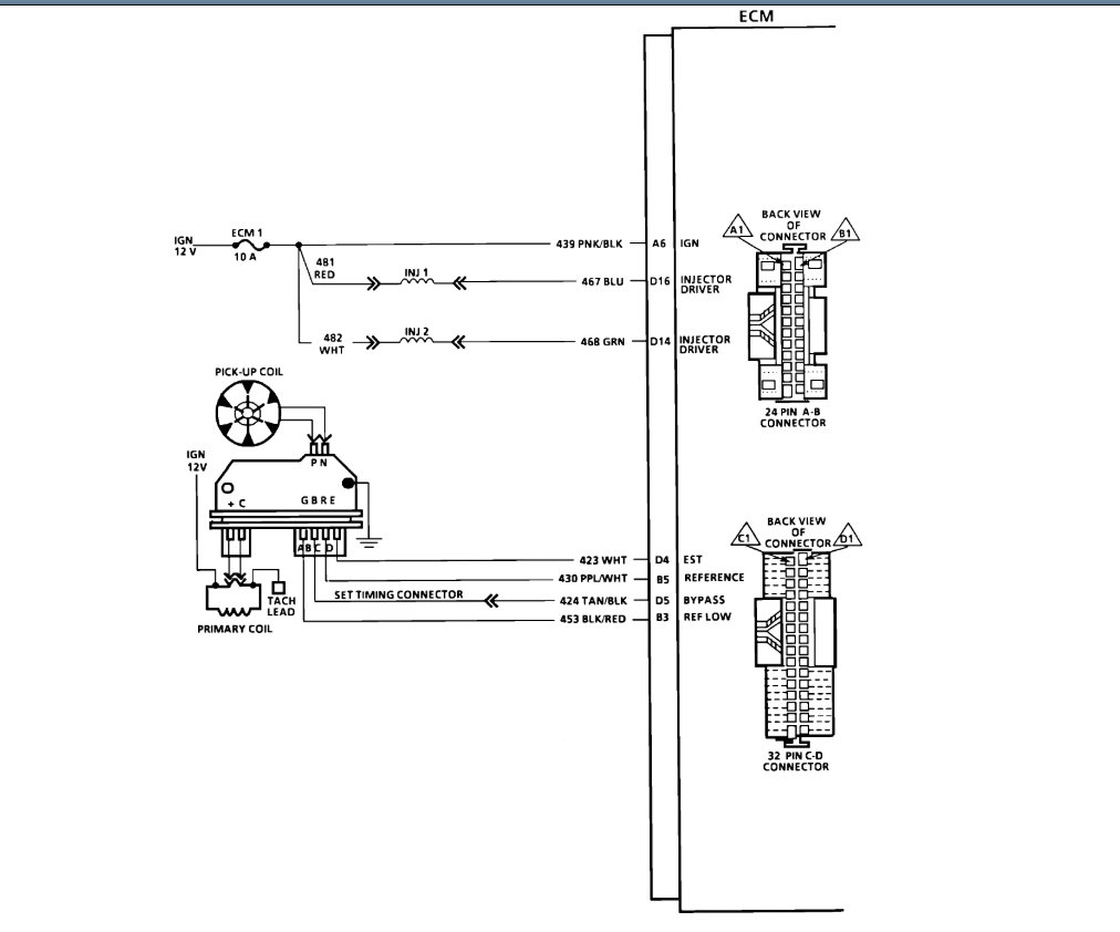
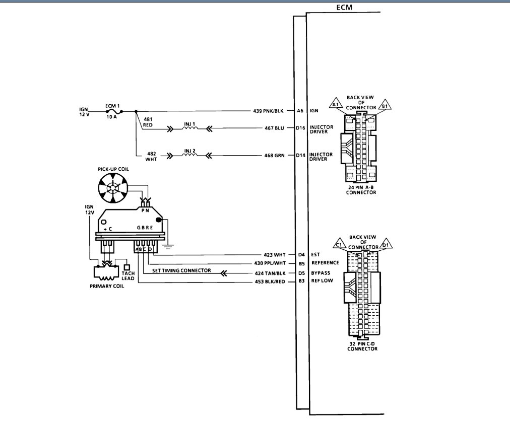
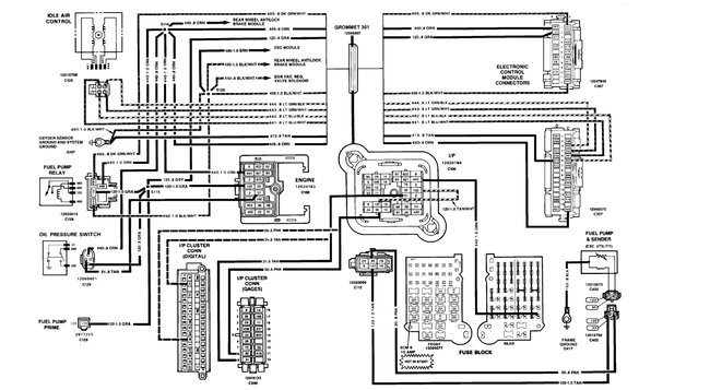
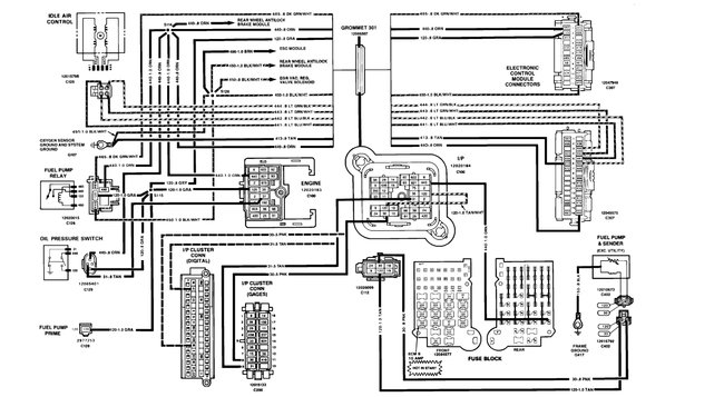
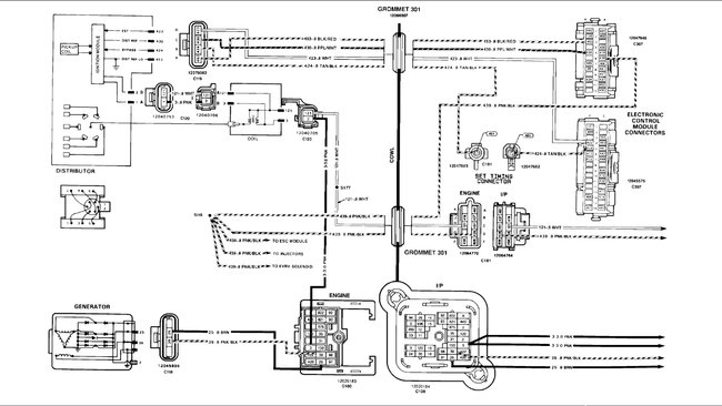
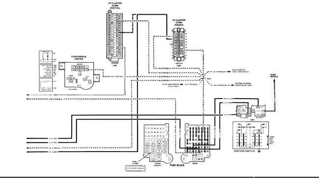
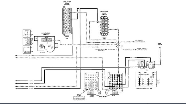
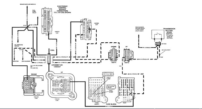
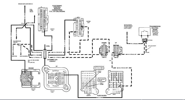
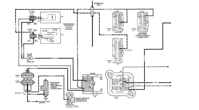
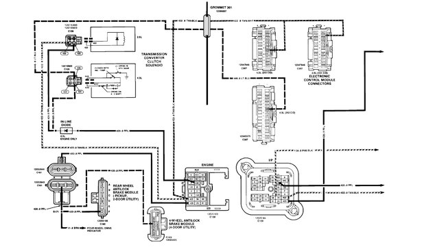
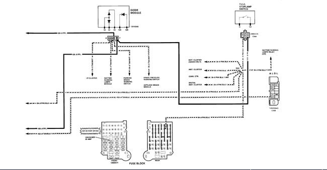
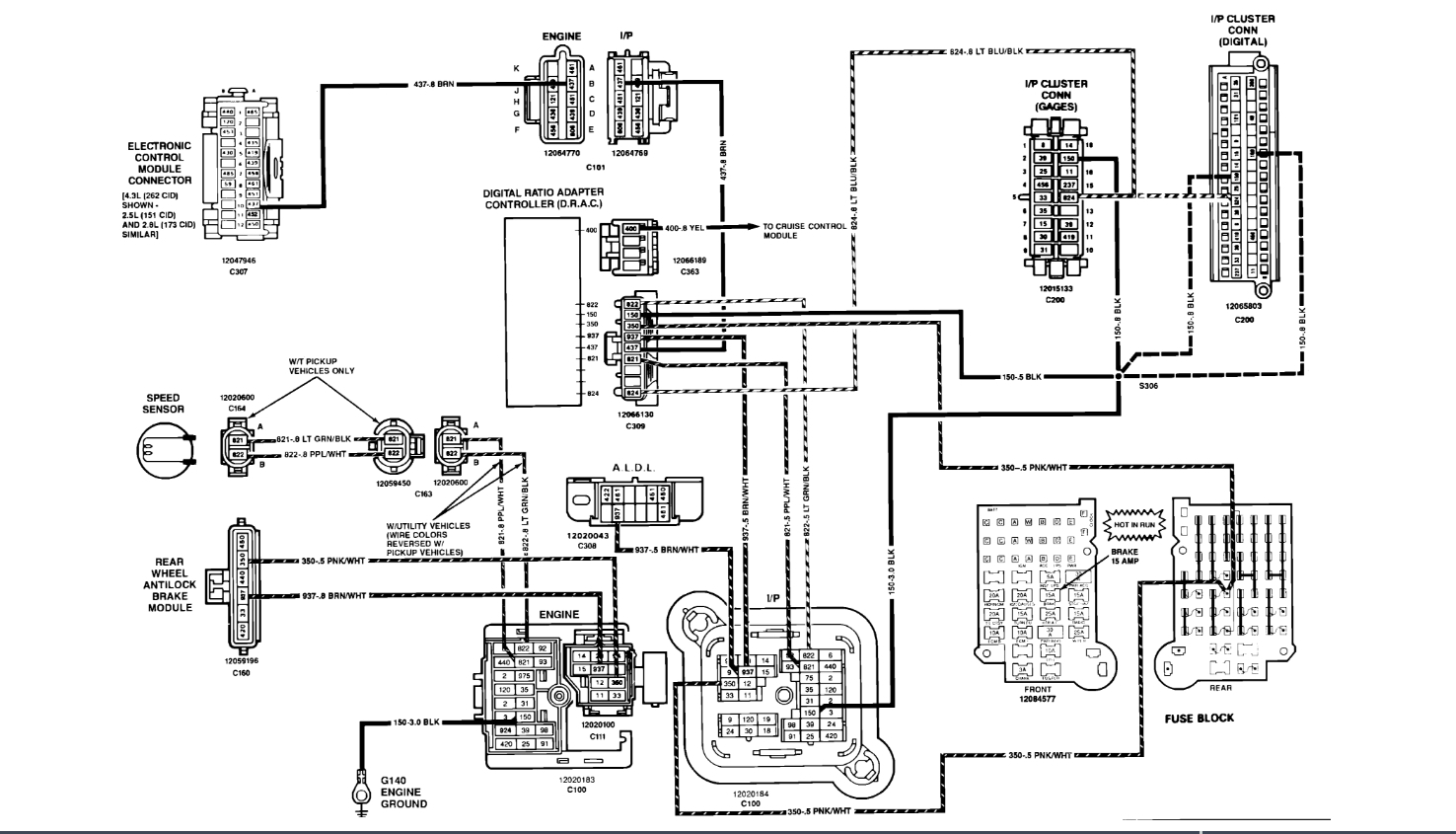
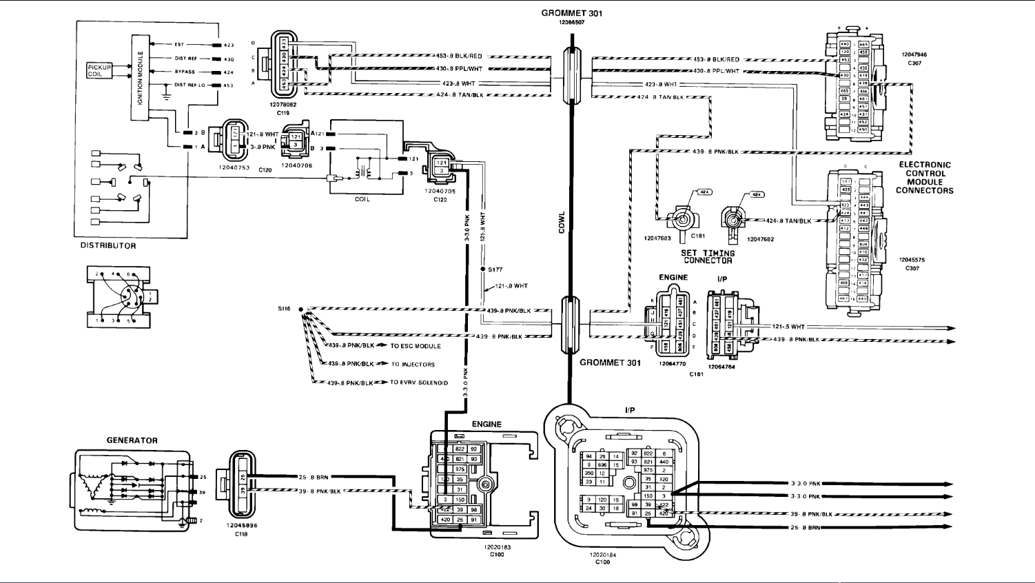
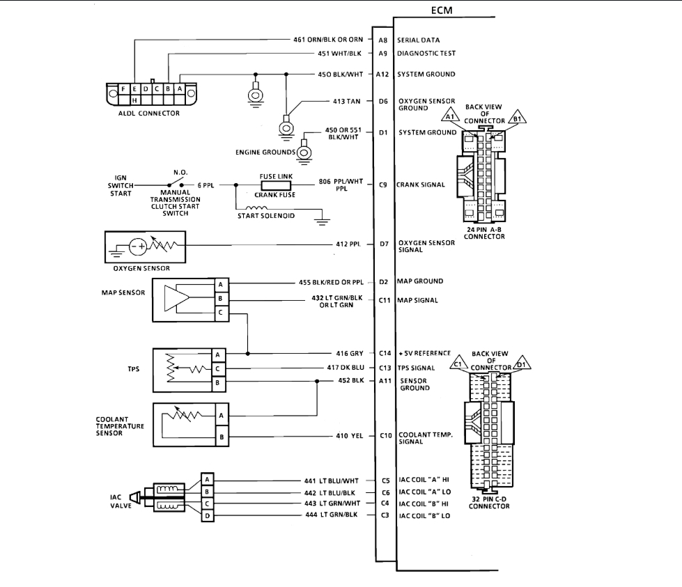
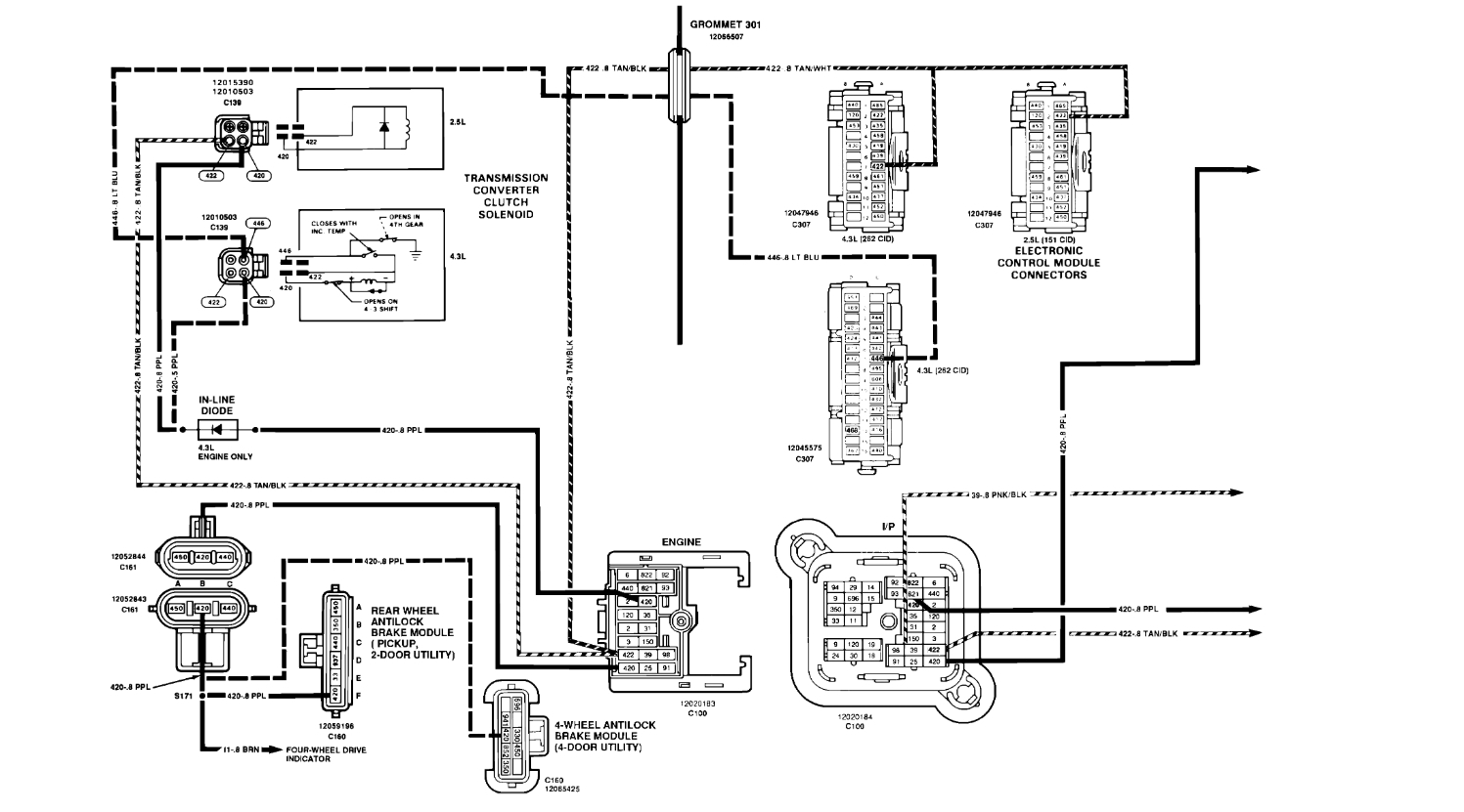
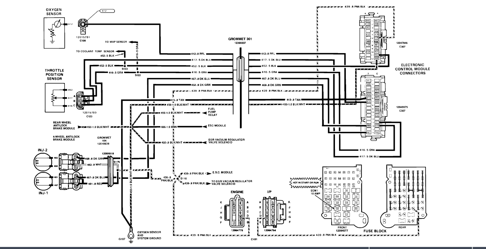
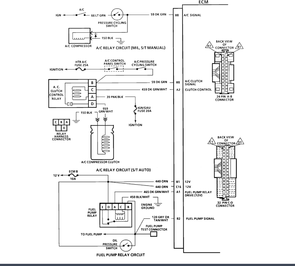
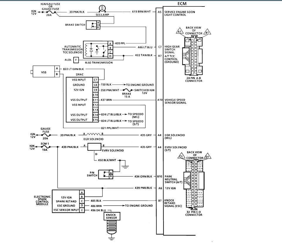
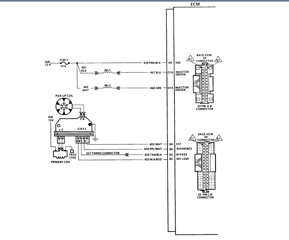
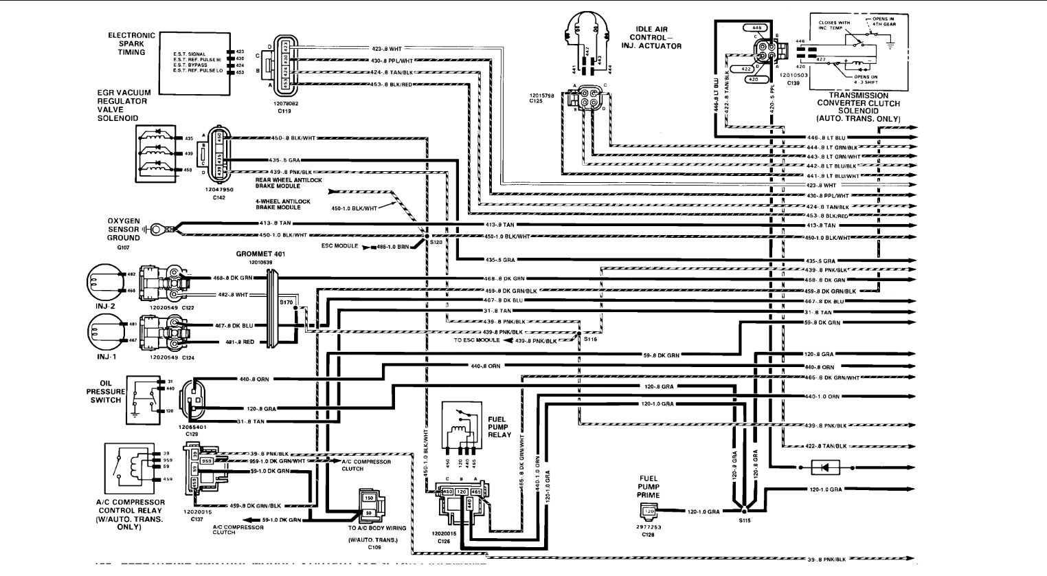
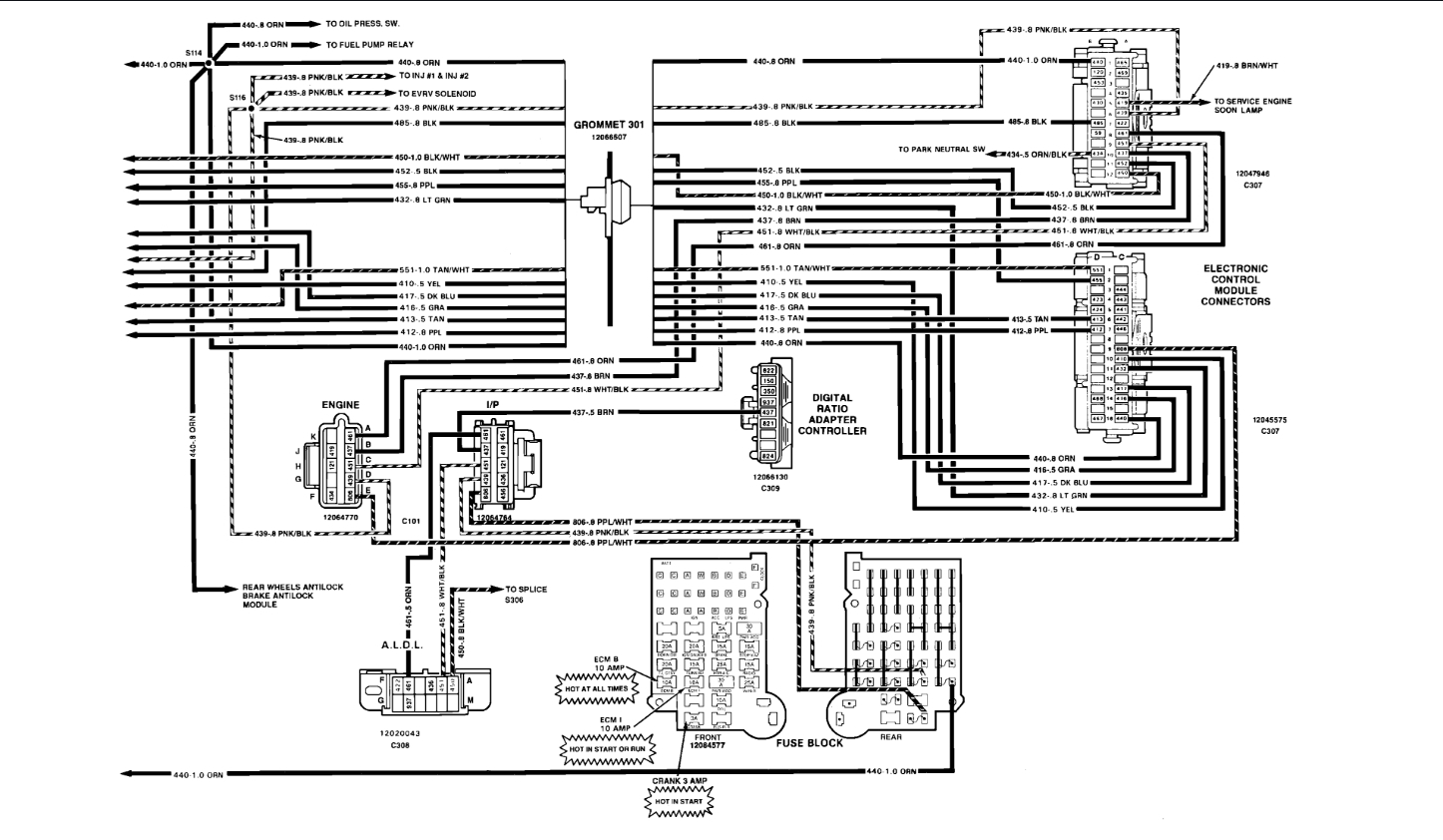
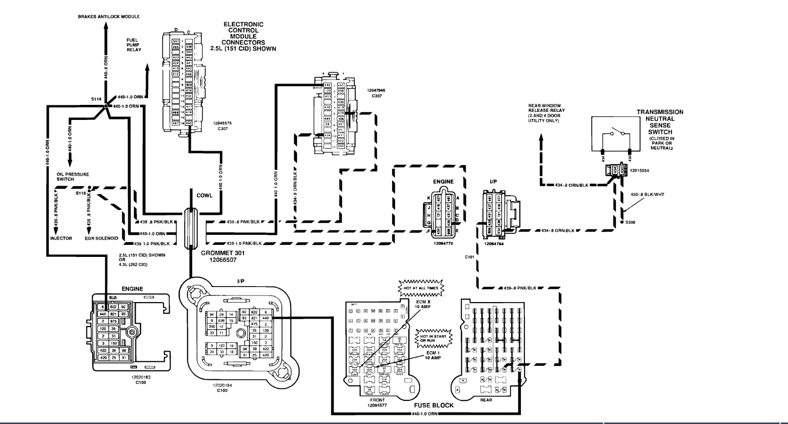
I recently put a new transmission in my truck listed above a 700r4 because the factory one gave out. Ever since then I'll have the problem of when I put it in reverse the rear tires will try and spin and then the truck dies and blows the ECM fuse. Which I believe is the fuel pump and such. I replaced the fuse once and everything was fine and then it started doing it again. I think I put probably 6 fuses in it tonight over and over trying it and it kept popping them. I even tried a bigger size just to see. I didn't have this problem before. But I wouldn't think the transmission would have an effect on this? Or possibly it could. Thanks!
Dec 23, 2019 at 10:49 PM























