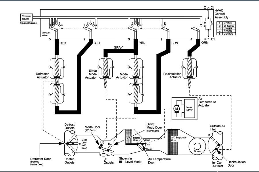
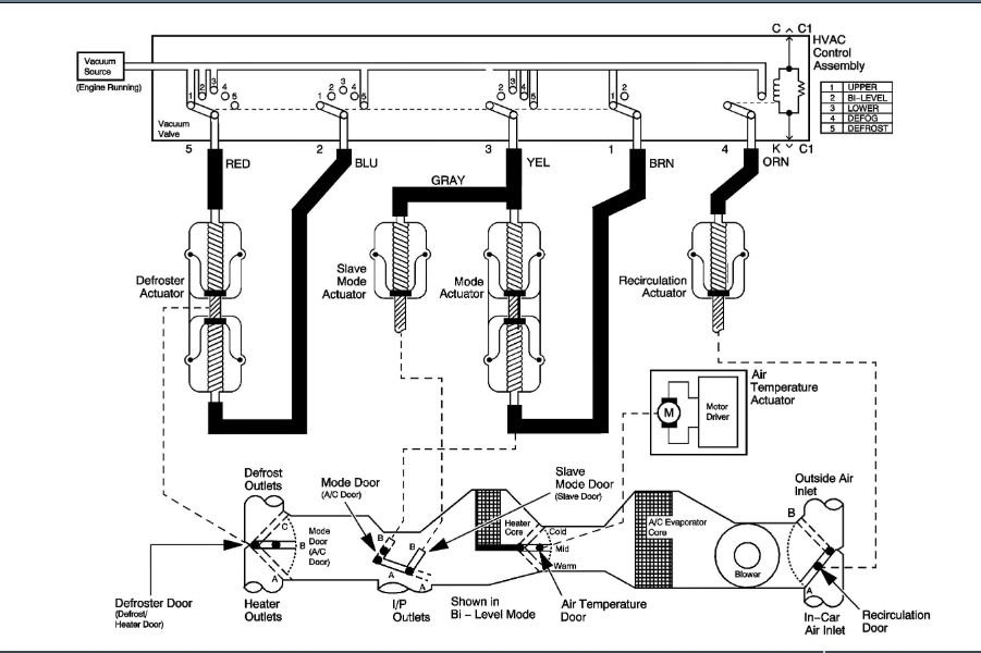
Just replace my heater core. what a headache, and a job, and I have a brown vacuum line which is long stretches to the drivers side and can't figure out where it goes. all the other color coded lines are okay and installed , but this one is really driving me crazy. I'm lost on the issue. Thanks for any help.
Mar 21, 2020 at 7:07 AM

