Vacuum line routing diagram

1986 NISSAN TRUCK
185,000 MILES • 2.4L • 4 CYL • 4WD • MANUAL
Avatar
UGABUGA
  • MEMBER
  • 1 POST
Truck listed above is a 720, z24 California smog.
I'm in dire need of vacuum line diagram. Help!
Mar 9, 2021 at 6:00 AM
Advertisement
Avatar
STEVE W.
  • CERTIFIED EXPERT
  • 15,113 POSTS
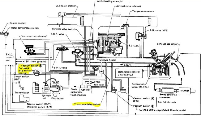
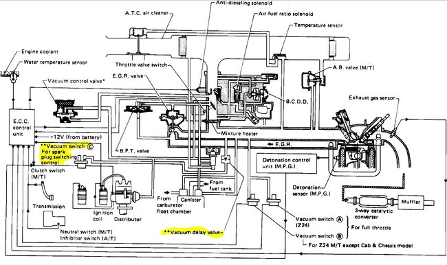
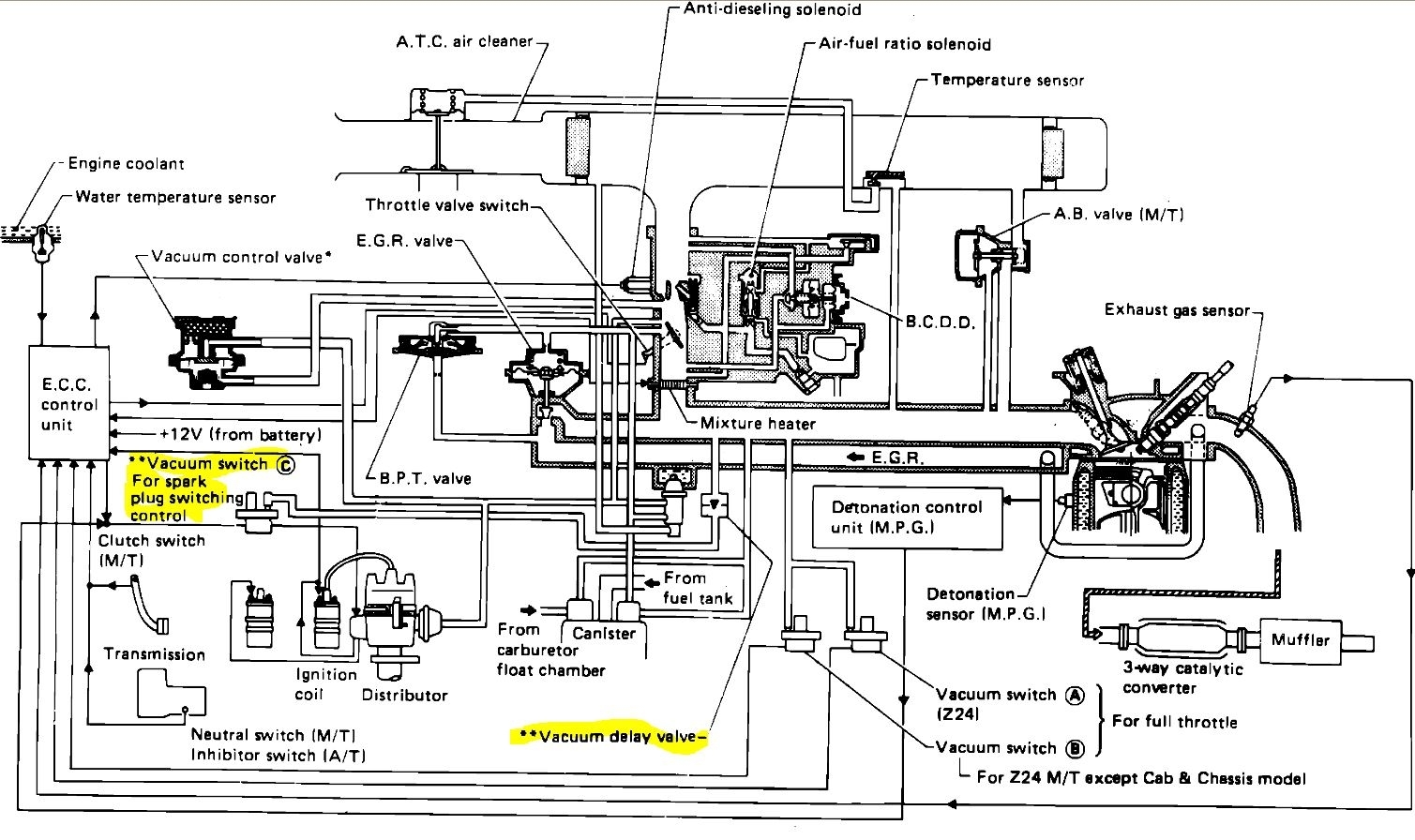
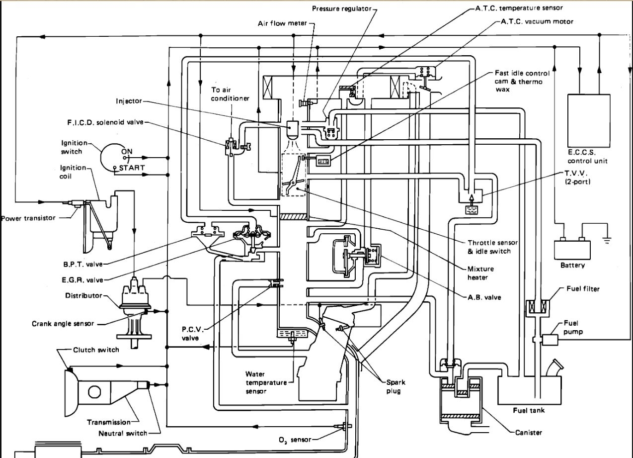
Try these. The first is for the fuel injected version the second for the carbed engine. The yellow highlights are parts not used on a California emission engine. Check out the diagrams (Below). Let us know what happens and please upload pictures or videos of the problem.
Mar 9, 2021 at 11:53 AM