vacuum line diagram, routing

1996 MERCURY SABLE
133,000 MILES • 3.0L • 6 CYL • 2WD • AUTOMATIC
Avatar
GGOODALE
  • MEMBER
  • 1 POST
Need to know where the vacuum lines hook up coming out of the intake manifold. Specifically there is an elbow that has three connections that hooks to the manifold. Need to know where they go to.
Mar 6, 2018 at 3:51 PM
Advertisement
Avatar
CARADIODOC
  • CERTIFIED EXPERT
  • 34,306 POSTS
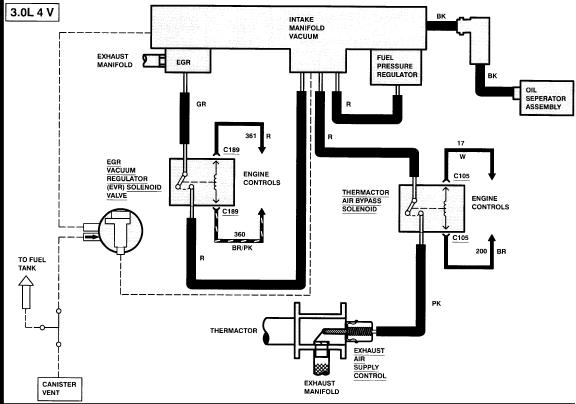
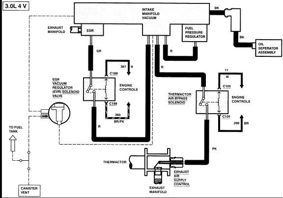
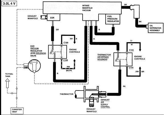
This diagram is for the dual-cam 3.0L engine. Check out the diagrams (Below). Please let us know if you need anything else to get the problem fixed.
Mar 6, 2018 at 4:30 PM
Avatar
DANNY BIRD
  • MEMBER
  • 1 POST
There is no sticker. I put new engine in truck.
Mar 5, 2019 at 5:29 PM
Advertisement
Avatar
CARADIODOC
  • CERTIFIED EXPERT
  • 34,306 POSTS
The sticker is never on the engine. On Chryslers it is usually under the center of the hood or next to the hood latch just above the radiator. On Fords it's usually on an inner fender or by the hood latch. Same with GM vehicles. If the sticker got painted over on your truck, you'll need to list the year, model, and engine size so we can look up the right diagram. Please start a new question specific to your truck. This was a private conversation between two people, and as such, none of the other experts are going to see your addition or have a chance to reply. That could cause a long wait on your part if you have to wait for me to show up again. Don't retype everything. Just copy and paste your question here:

https://www.2carpros.com/questions/new
Mar 5, 2019 at 7:59 PM
Avatar
GARAGEBOB
  • MEMBER
  • 1 POST
I am in need of vacuum diagram and wiring harness routing for 1992 Mercury Tracer 1.9, please help. Also, having a problem with vent valve purge canister where it goes and is it plugged into something.
Feb 19, 2024 at 8:18 PM
Avatar
JACOBANDNICKOLAS
  • CERTIFIED EXPERT
  • 110,175 POSTS
Hi,

I would be happy to help. However, I need you to start a new post specific to your vehicle. We try to keep them specific to one type of vehicle and one problem because it is more helpful to others.

Here is the link to start a new post:

https://www.2carpros.com/questions/new

I hope you understand. Simply copy and paste your questions.

Take care,

Joe
Feb 19, 2024 at 8:41 PM