Can I get the vacuum hoses diagrams?

2007 SATURN SKY
147,000 MILES • 4 CYL • TURBO • 2WD • MANUAL
Avatar
IANBRADY
  • MEMBER
  • 1 POST
I had to do repairs on my engine. To do the repairs I removed the vacuum hoses and can't remember how they go back on or where to route them. Please help me with a diagram or chart would be very appreciated. thank you
Sep 22, 2024 at 6:29 PM
Advertisement
Avatar
JACOBANDNICKOLAS
  • CERTIFIED EXPERT
  • 110,175 POSTS
Hi,

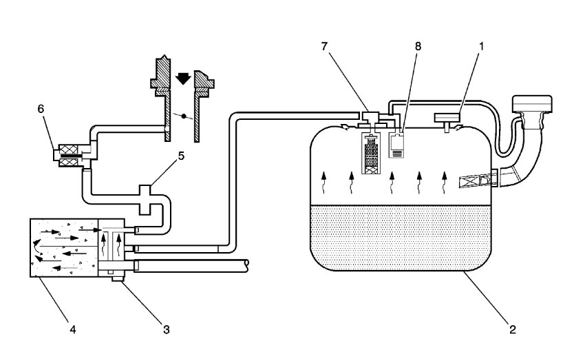
I looked through my manual and I was only able to find the EVAP system schematics. If you look below, pic 1 is the schematic.

Picture 2 is the legend that identifies the different components in pic 1. Take a look through them and let me know if they help.

Take care,

Joe

See pics below.
Sep 22, 2024 at 9:06 PM