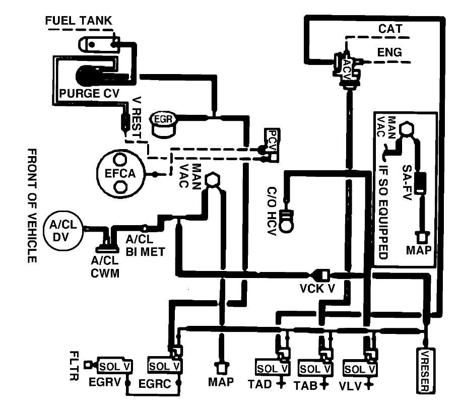
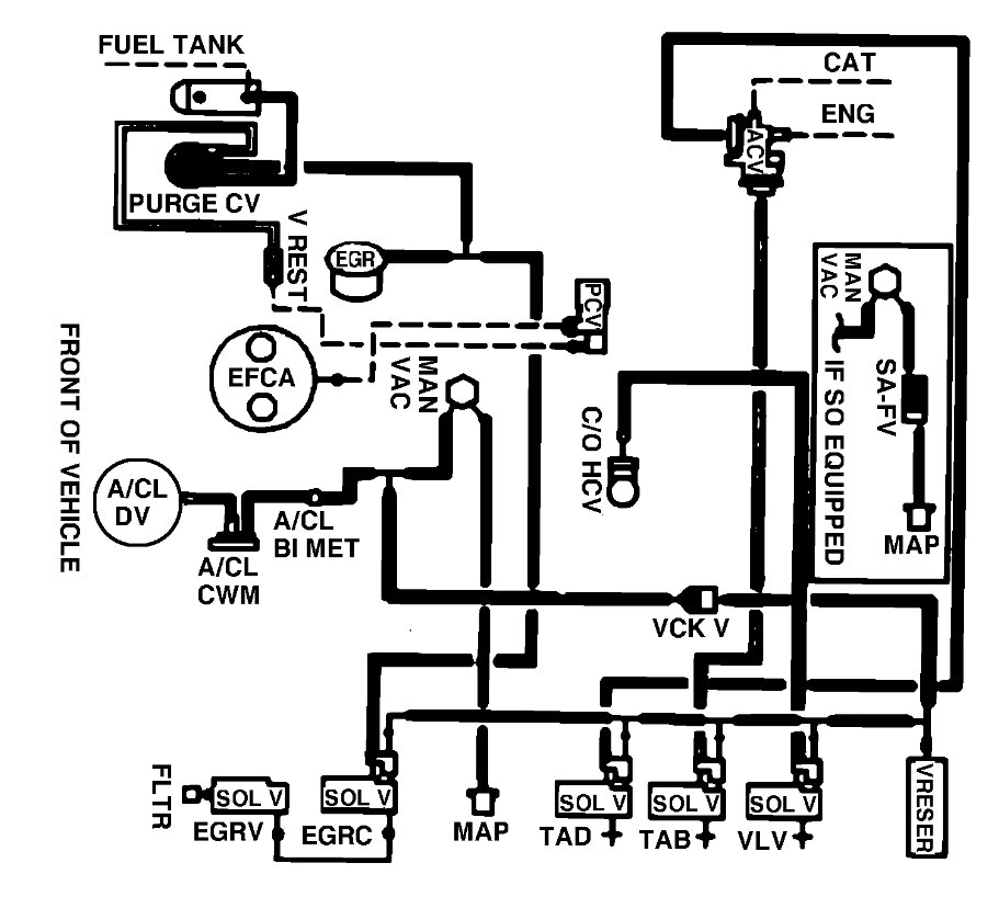
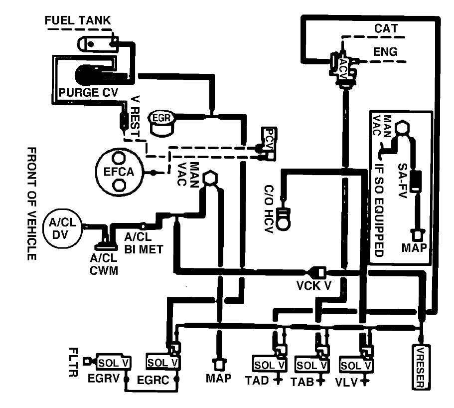
car starts and idles for like 1-2 minutes and somewhat of a hissing noise under engine bay. I don't know where all of the hoses are, a diagram would be nice.
Sep 12, 2024 at 8:21 AM
