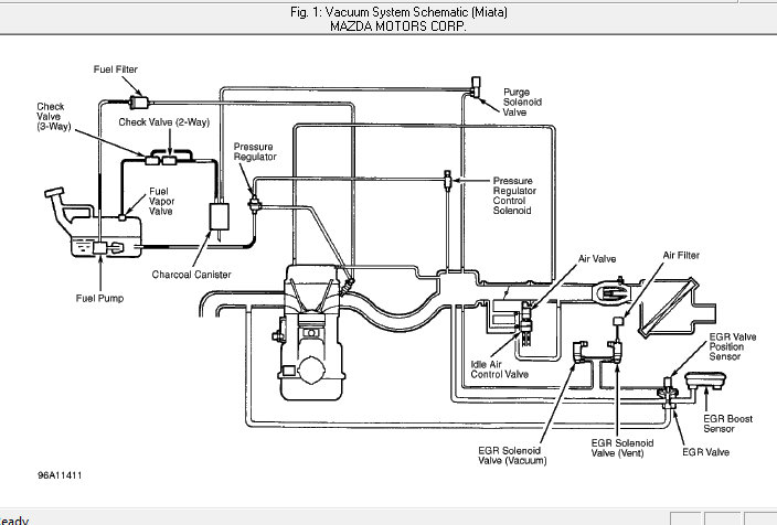
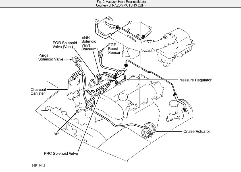
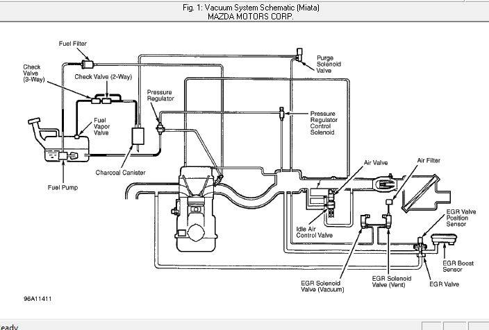
I have hoses disconnected and connected wrong. i really need vacuum hose diagram for my specific car listed above, LX model sedan with a 1.5l L4 dohc engine.
Jan 22, 2021 at 7:30 AM


