Could you tell me where to get a complete vacuum system diagram for the van listed above.
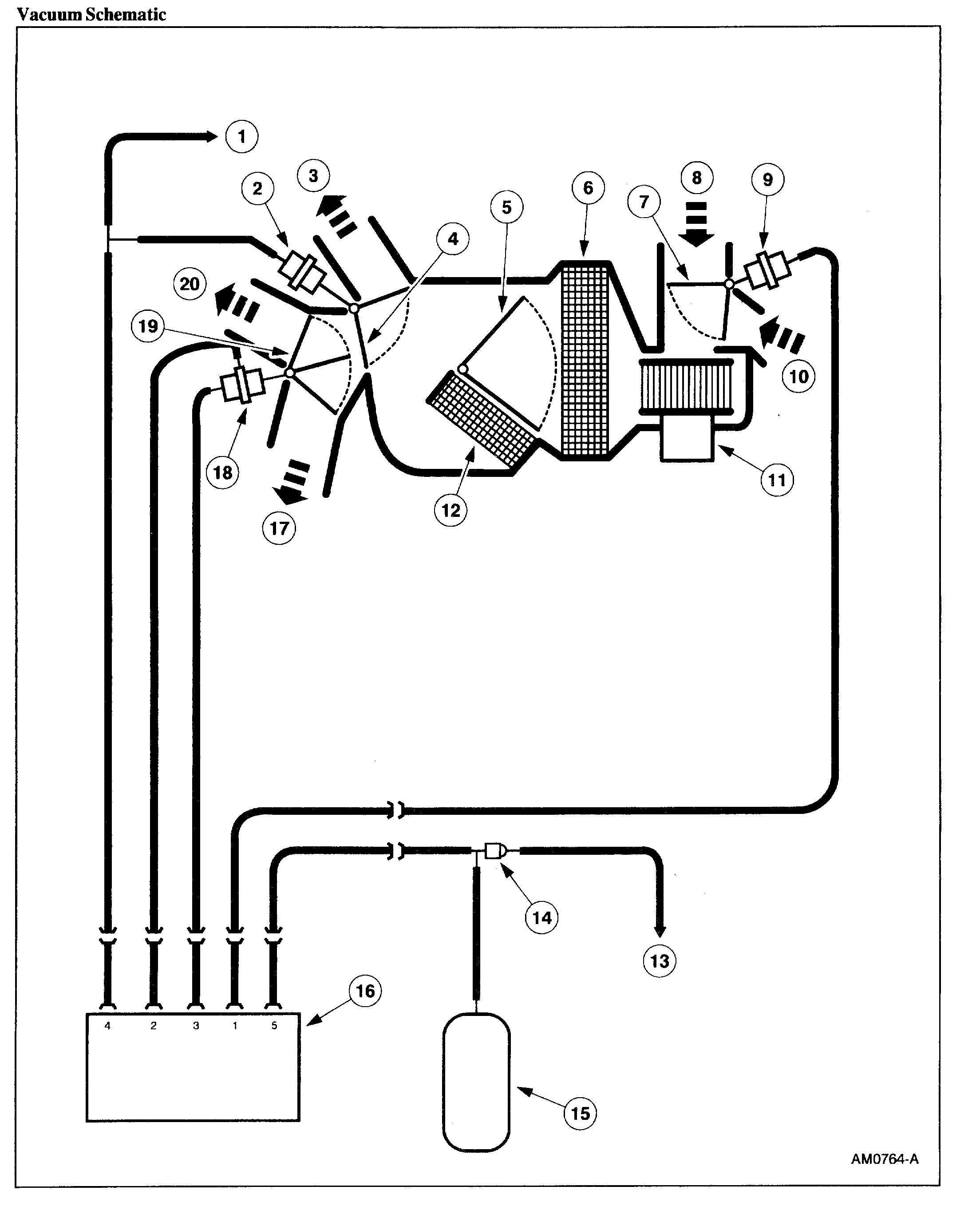
My A/C went out and only blew through the defrost. I took it to a guy who worked on it for 2 days, and ended up getting the A/C to work by connecting it through the vacuum lines, and running a line through the doghouse up under the dash. This started to give me "system too lean" errors, as well as the air cutting out when changing gears.
I finally decided to get it fixed right, and patch the vacuum lines back to normal, but because he did so much cutting up, splicing, replacing parts and adding parts, it's become a difficult task for my mechanic. I need to obtain a diagram of the vacuum system, so he can order the parts to bring everything back to working order.
I have all of the original paperwork for the van, including electrical diagrams.. even the manual for the outdated TV and VCR. I also bought the Haynes Repair Manual for the Ford Full Sized Vans 1992 through 2014, but there are no diagrams for the vacuum system.
So I ask, please tell me where I can obtain the diagram for the vacuum system for my van.
Thank you very much!
My A/C went out and only blew through the defrost. I took it to a guy who worked on it for 2 days, and ended up getting the A/C to work by connecting it through the vacuum lines, and running a line through the doghouse up under the dash. This started to give me "system too lean" errors, as well as the air cutting out when changing gears.
I finally decided to get it fixed right, and patch the vacuum lines back to normal, but because he did so much cutting up, splicing, replacing parts and adding parts, it's become a difficult task for my mechanic. I need to obtain a diagram of the vacuum system, so he can order the parts to bring everything back to working order.
I have all of the original paperwork for the van, including electrical diagrams.. even the manual for the outdated TV and VCR. I also bought the Haynes Repair Manual for the Ford Full Sized Vans 1992 through 2014, but there are no diagrams for the vacuum system.
So I ask, please tell me where I can obtain the diagram for the vacuum system for my van.
Thank you very much!
Aug 22, 2019 at 10:23 PM



