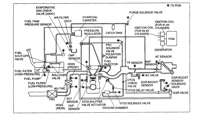
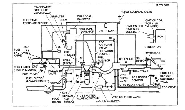
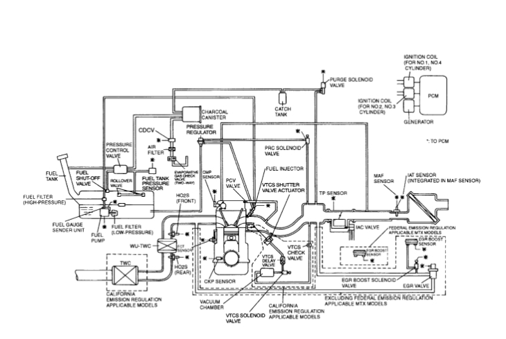
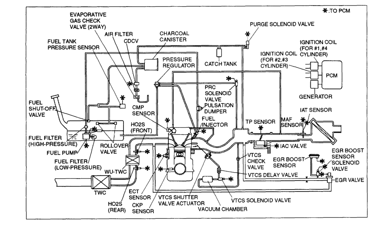
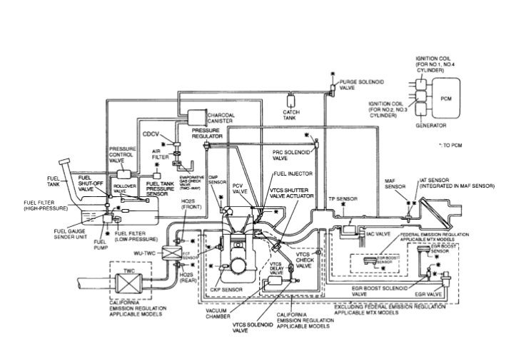
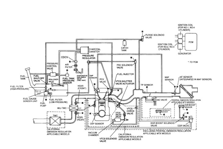
Yes, I'm trying. I just put the head gasket in the car and put everything back and it's still s crank no start. So I'm trying to find how many ohms are in the MAP sensor, prc solenoid, VTCS solenoid, throttle position sensor, EGR valve. And the check valve I think I had the brown and green colored solenoid mix up.
Aug 26, 2021 at 4:09 PM