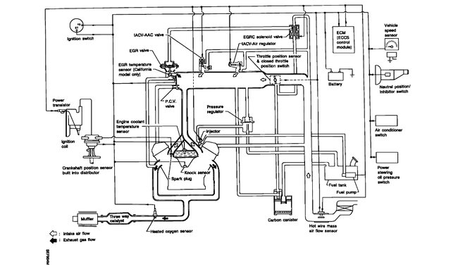
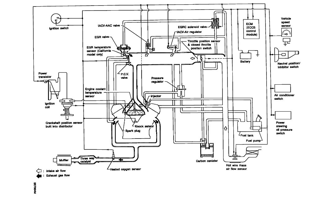
replaced the engine now can't find where the brake booster vacuum line connects.also please can you give me the vacuum diagram for the engine? so i can check them. thanks. Help
Nov 2, 2019 at 12:57 PM


