Vacuum line diagram needed?

2001 MAZDA PROTEGE
284,299 MILES • 2.0L • 4 CYL • 2WD • AUTOMATIC
Avatar
EARL91
  • MEMBER
  • 89 POSTS
A bunch of vacuum lines are messed up and need to see where they go.
Jan 2, 2023 at 10:11 AM
Advertisement
Avatar
STRAILER
  • CERTIFIED EXPERT
  • 53,854 POSTS
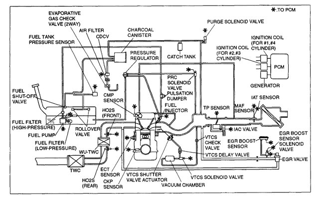
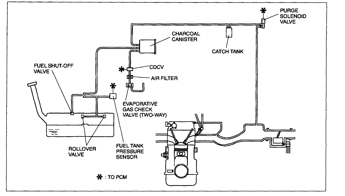
Yep, here are all the vacuum hose diagrams for the PCV, emission and intake manifold. Check out the images (below). Please let us know if you need anything else to get the problem fixed.
Jan 2, 2023 at 2:01 PM
Avatar
EARL91
  • MEMBER
  • 89 POSTS
It's showing a p0660 code. So, I believe it's a vacuum line messed up somewhere causing the tunning valve not to open and close properly. Which is causing it to bog.
Jan 2, 2023 at 2:10 PM
Advertisement
Avatar
EARL91
  • MEMBER
  • 89 POSTS
What should I check for the p0660 code?
Jan 2, 2023 at 2:14 PM
Avatar
STRAILER
  • CERTIFIED EXPERT
  • 53,854 POSTS
P0660 code problem with bank 1 intake manifold tuning valve control circuit. This will be an electronic problem so you will need to start a new question. Please post your new question here, you must be logged in.

https://www.2carpros.com/questions/new

Cheers, Ken
Jan 3, 2023 at 11:03 AM