Choke heater wire has never been hooked up?

1985 DODGE RAMCHARGER
1,000,000 MILES • 5.2L • V8 • 2WD • AUTOMATIC
Avatar
ALTHEA MAYBERRY
  • MEMBER
  • 65 POSTS
I have been working on this truck for several years now. I finally got it running and registered, but it's not yet road worthy. I am having trouble with the choke heater. The choke heater wire has never been hooked up as long as I have had it. I don't know where it is supposed to hook up, so I am looking either for the correct place or another suitable place to splice it into.

However, there is a device on my truck that I have no idea what it is. It is supposed to have vacuum lines going to it but has none. It does have a wiring connector with 2 wires going into it. One of the wires is pink and is testing to be hot, key on. Since whatever this device is, obviously is not vital to engine operation, I am thinking that I can tap my choke heater into there.

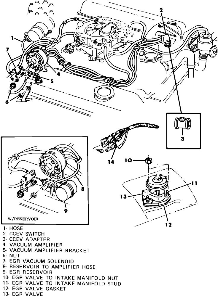
I have included 2 photos. The device is located above the passenger side fender well, toward the back.
Feb 22, 2025 at 2:30 PM
Advertisement
Avatar
CARADIODOC
  • CERTIFIED EXPERT
  • 34,306 POSTS
What you circled is a vacuum switch, but I don't remember for what or when it turns on and off. See if you have a vacuum hose diagram on the emissions sticker under the hood or on top of the radiator shroud.

The choke is opened two ways. The primary method is with the heat-riser valve in the right exhaust manifold. That closes with a coiled thermostatic spring, to block exhaust gas flow on that side. That forces the gas to flow through a port in the cylinder head, through a passage in the intake manifold that runs under the base of the carburetor, then out a matching passage through the left cylinder head, and out the left exhaust manifold.

As the hot exhaust gas flows through the intake manifold passage, it warms the base of the carburetor to prevent icing, and it flows right under the thermostatic spring for the choke. On older engines from the 1960s, and perhaps newer, if you remove the thermostatic spring, there was a stainless steel insert, or cup, that you could lift out, then you could see right into that passage. There was a huge advantage to that because it was common for that passage to become blocked with carbon. The symptom was the engine would start up just fine, but after about two or three minutes, it ran grossly flooded from the choke remaining closed. The blockage always occurred right in that area so it was easy to chip out without disassembling the intake manifold. On newer models, there is no insert to lift out. The manifold is cast without that opening, and there's no insert needed. To clear those, you do have to remove the intake manifold.

The second method of opening the choke is that electric heater you're asking about. Those insured the choke would open even if the exhaust passage became blocked. There was more to the story. Around the mid 1980s, our wondrous elected officials decided they wanted the chokes to be fully open within three minutes of starting, regardless what the outside temperature was. That resulted in a lot of vehicles that wouldn't run right until you'd sit on the side of the road, idling for a few minutes and wasting gas, until the engine fully warmed up. (My cousin had one of those for his tv repair business). Unplugging the electric choke heater made an improvement, but it still didn't fully solve the miserable running problem.

That choke heater does get connected to switched 12 volts. On all car models from the 1970s and 80s, that was a dark blue wire under the hood. The fed the ignition system, alternator field, voltage regulator, choke heater, and a number of other items. Often on truck models you'll find that function under the hood is a red wire instead of dark blue. Look at the two-wire triangular plug for the voltage regulator. The control wire is green. The other one, red or blue, is the color of everything switched under the hood.

You may also find a flat white box, roughly an inch wide by about an inch and half long, right next to the choke linkage going to that thermostatic spring. That, as I recall, was a thermostatic switch that turned the choke heater off when it wasn't needed. The red or blue wire goes to that, then the second terminal goes to the choke heater element.

The easiest way to test the choke heater is to just apply 12 volts to the terminal with a small jumper wire. You'll see the choke blade gradually open within about three minutes. You may need to open the throttle a little to let the choke blade snap closed first. That also puts it on the fast idle step on the cam on the driver's side. Once the choke opens, work the throttle a little by hand again to allow the fast idle cam to drop down to its normal, or "curb" idle position.

To check the exhaust passage for proper operation, feel the casting around the thermostatic spring right after starting the engine. It should get warm pretty quickly. Don't touch that later as it gets hot enough to burn your fingers.

If that area doesn't get hot, carbon blockage is much less common today due to better additives in the gas. The better suspect is a rusted heat riser valve. There is a large cast iron disc, or on some models, a rectangular weight about half the size of a Milky Way candy bar, that you should be able to rotate. Here too, don't grab that when the engine is hot. There were repair kits for those because they often wore on the shaft and would rattle rather loudly. The other common problem was for them to rust tight and not close when needed. Chrysler developed their "Rust Penetrant" for that purpose. It is a very effective penetrating oil that you can get from the dealer's parts department. It goes on black and sizzles, but you should wash it off after it has done its job. I used to use it on steering and alignment adjustments on cars I saw every year, in an attempt to keep those adjustments freed up. What I found is it does free them up, but then later, it opens the way for moisture to get in and rust the parts even more. Greases are the best choice for those applications. On a heat riser valve, the Rust Penetrant might be burned off, but I'd prefer to wash it off if possible.

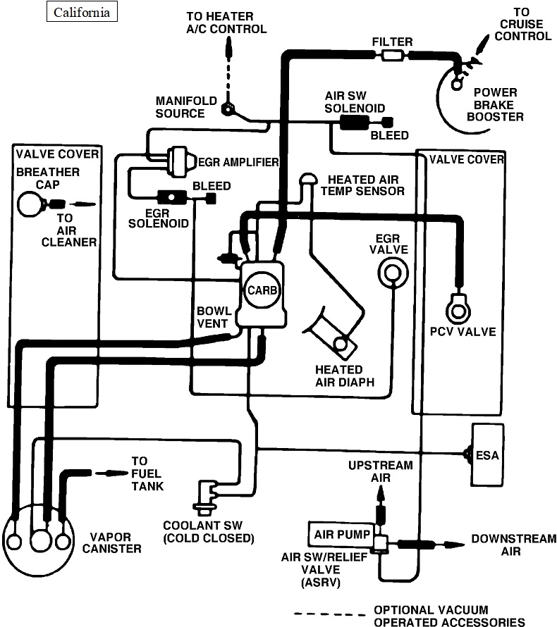
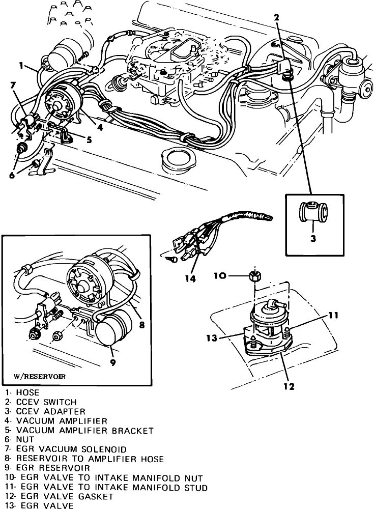
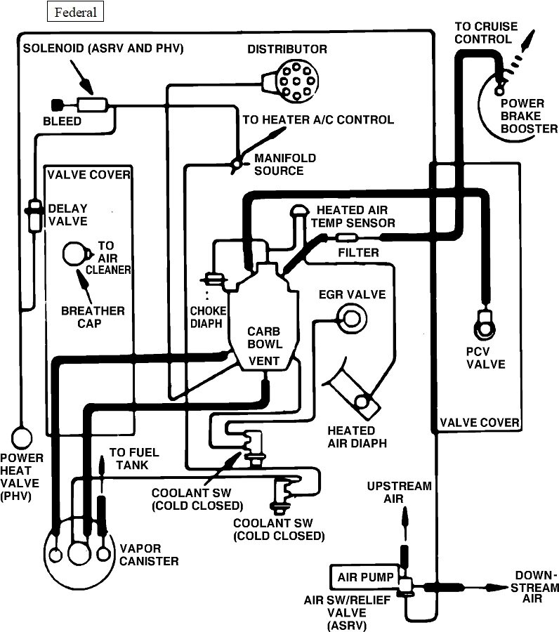
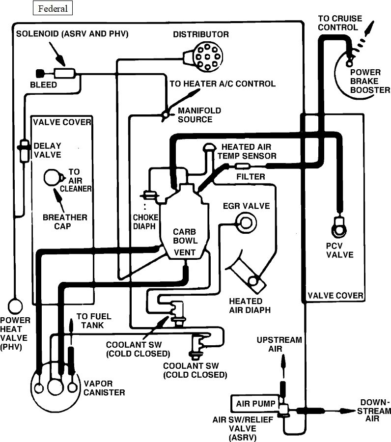
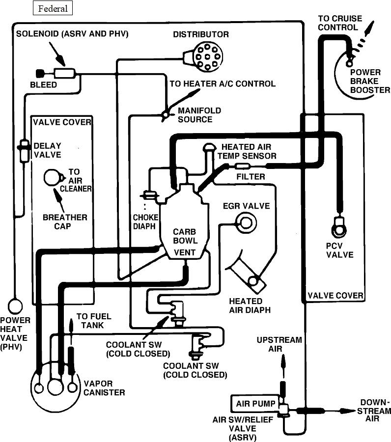
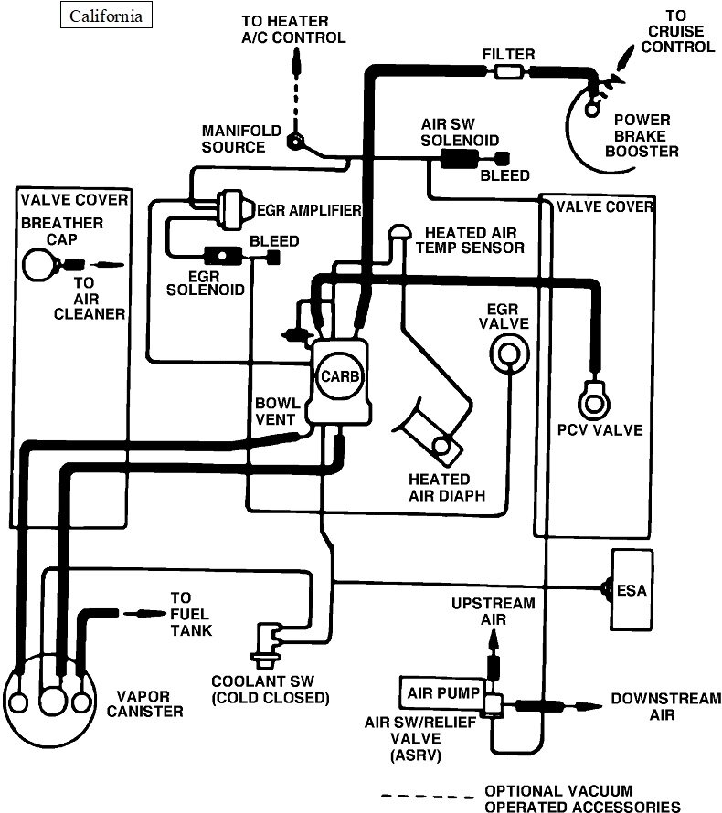
I found these diagrams to help with figuring this out. The first one is a sad drawing of the hose layout. The second is for the 49-state version. Third is for the California version. Next is the PCV system, and the last is for the heating and AC controls.
Feb 22, 2025 at 4:10 PM
Avatar
ALTHEA MAYBERRY
  • MEMBER
  • 65 POSTS
Hi again CARADIODOC,

I guess I need to give you some more information. First, the carburetor I have installed on the engine is not the carb which should be on it. I put an older carburetor on it, which is a Carter BBD2/Holly conversion. I don't know what year or model this carburetor came from since I purchased it
through Ebay for my previous 85 Dodge D150. It has the diaphragm type pull off, and the Choke Thermostat coil has a wire attached to it-- what I am trying to hook up.

The second thing that you should know is that in spring of 2023, I pulled the intake manifold and heads off. I did this because there was a popping sound coming from the exhaust which indicated sticky valves. When removing the intake manifold, the first thing I checked was the heat riser channel. It was not plugged. I checked it because I remembered having a plugged heat riser channel on my 67 Plymouth Fury 2 with a 5.2L engine.

After inspecting the intake manifold, I then took the heads and the intake manifold to the car wash and cleaned them. Afterwards I lapped the valves. They were in bad shape. They were nearly bad enough I probably should have done a complete valve job. However, lack of funds prevented me from doing so. Despite the valves, the engine runs quite well, no more popping sound from the exhaust; but I wouldn't trust it on a road trip. It'll get me from point A to point B and back around town. That's all I need it for now. Hopefully, in the future I'll be able to rebuild the engine.

The third thing you should know is it's not the original engine. It's a 79. I had to do a lot of research to find this out. It was not easy. Anyway, there is no diagram sticker for the emissions under the hood and it's not the original radiator. I have installed a custom aluminum radiator and electric fan.

You quoted, “You may also find a flat white box, roughly an inch wide by about an inch and half long, right next to the choke linkage going to that thermostatic spring.” Nope, it's gone. I have included a photo of the type of Choke Thermostat that is on my carburetor.

Thea
Feb 23, 2025 at 4:08 PM
Advertisement
Avatar
CARADIODOC
  • CERTIFIED EXPERT
  • 34,306 POSTS
Dandy. The type of carburetor doesn't matter. It's that thermostatic spring we're after. The pigtail wire in your photo is what needs to have switched 12 volts hooked to it. With a ground wire, you can watch it operate just as it is laying there in your photo.

I think I'd like to see that switch in the system, so the choke heater doesn't have to run continuously. You should be able to find them in a salvage yard. Model year shouldn't be an issue.

The vacuum pull-off is a different part. Its job is to instantly pull the choke blade open just enough at initial start-up for the engine to run right. There will usually be an "S"-shaped linkage, only about an inch long. Bending that linkage is how it is adjusted. Once the engine has started and the choke is pulled part way open, it's up the thermostatic spring to take over and finish the job within a few minutes.

My first car was a '68 Fury 3. Loved it but got rotten fuel mileage.

Bring on the next question or comment.
Feb 23, 2025 at 5:57 PM
Avatar
ALTHEA MAYBERRY
  • MEMBER
  • 65 POSTS
Hi again. I tested the thermostatic spring by pig tailing it directly to the battery, and the spring never moved. The ceramic part that curls around the shaft connected to the spring didn't even get warm. My ex-husband said that if it was good, that ceramic part should have gotten hot, and the spring should have contracted. So, I guess I have to get a new one. The nearest junk yard is in Oklahoma about 65 miles away. By the time I spent the money for gas, I could save money by ordering a new one from the internet. I found a place that specializes in carburetors and parts. I can get one from them for $25 and $4. I hope this fixes the problem. I'd like to drive my truck and not be working on it all the time. LOL
Feb 28, 2025 at 9:07 AM
Avatar
CARADIODOC
  • CERTIFIED EXPERT
  • 34,306 POSTS
He's right, it should get hot to do its thing. The spring will still work due to the heat from exhaust gas flow, as long as the heat riser valve is working, but it will take longer to open. You could have a too-rich condition for a few minutes.

One thing that comes to mind when you don't have the original carburetor for that year, is the rod extending out of the housing can be a different length. I've used some that were too long by putting an "S"-bend in it to make it shorter, but you can't go the other way and bend it to make it longer. This was always a cobble job because once the rod is deformed, unless you're really lucky, it will drag or stick where it comes out of the housing. Anything I ever did with them was a compromise over what came from the factory.
Feb 28, 2025 at 4:19 PM