turns over but will not start after running out of gas?

1989 FORD TEMPO
206,000 MILES • 2.3L • 4 CYL • 2WD • MANUAL
Avatar
JOSE DIAZ2
  • MEMBER
  • 8 POSTS
i have the car listed above GLS, it was running fine. i ran out of gas and after fueling up it didn't start and now it turns over but won't start unless i spray starting fluid.
May 1, 2024 at 11:23 PM
Advertisement
Avatar
CARADIODOC
  • CERTIFIED EXPERT
  • 34,306 POSTS
Before you go any further, how much gas did you put in? For my '88 Grand Caravan, it took less than a quart to get the engine to start. On my '94 Caravan, it needed at least five gallons before the engine would start. That's because the gas fills a small bowl that the fuel pickup sits in. That prevents gas from running away from the pickup when the level is low and you go around a corner. On my '88, the gas being poured in dumps right into that bowl. On the later models it missed the bowl, so you have to add enough until it spills over into that bowl. Once that bowl gets filled, it stays full from the gas returning from the fuel rail, so you can use up all the gas until you hit "empty" again.
May 2, 2024 at 7:26 AM
Avatar
JOSE DIAZ2
  • MEMBER
  • 8 POSTS
i have half a tank and it starts with starting fluid but won't stay running on its own power.
May 2, 2024 at 9:21 AM
Advertisement
Avatar
CARADIODOC
  • CERTIFIED EXPERT
  • 34,306 POSTS
Next is to check if the fuel pump runs. Listen under the gas tank or by the filler pipe when a helper turns the ignition switch to "run". You should hear the hum of the pump for one to two seconds, then it will turn off. If you don't hear that, I'll find the diagram showing which fuse to check and the location of the inertia switch that may need to be reset.
May 2, 2024 at 10:13 AM
Avatar
CARADIODOC
  • CERTIFIED EXPERT
  • 34,306 POSTS
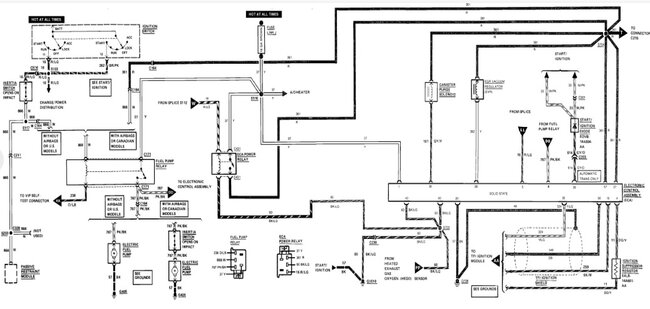
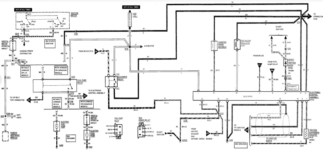
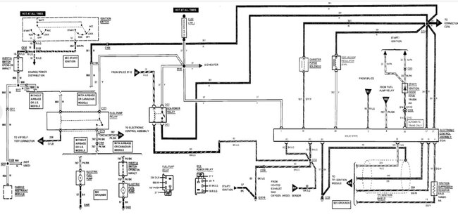
Rather than pick through these diagrams and drawings, I just posted everything I found that might be useful. I found there is no separate fuse for the fuel pump. They used a fuse link wire which acts like a slow-blow fuse. Also, it feeds a lot of other stuff including the ignition system. We know that is okay since the engine runs on starter fluid.

There's two versions of inertia switch location, but one might not be used on your car. Those trip from an impact, but in some literature they're described as acting like a circuit breaker too. If the fuel pump ran dry and overheated, it might have drawn higher current and caused the inertia switch to trip, so don't overlook that possibility.

I also tried to find the location of the fuel pump relay but there is no drawing; just a listing for models with and without air conditioning. You might want to feel if it clicks on, then off a couple of seconds later, when the ignition switch is turned on.

Of all these possibilities, only the pump would be a likely failure item due to lack of cooling fuel. Running out of gas shouldn't cause damage to other parts.
May 2, 2024 at 11:06 AM
Avatar
JOSE DIAZ2
  • MEMBER
  • 8 POSTS
You can hear the pump but when i try to start it just turns over but won't fire to stay running and whenever i press on the gas while turning the key it drains the battery. I'm going to switch out the ground from the terminal down to the starter. also, i relieved the fuel pressure from the fuel rail and now it seems like the pressure is low and not sure if the fuel pressure is generated by itself or how do i get pressure back so it can start?
May 2, 2024 at 12:06 PM
Avatar
JOSE DIAZ2
  • MEMBER
  • 8 POSTS
again its stick shift fwd.
May 2, 2024 at 12:09 PM
Avatar
CARADIODOC
  • CERTIFIED EXPERT
  • 34,306 POSTS
The fuel pressure comes from the pump. If you have a test port, use a gauge to measure the actual pressure. Watching how much sprays out is not sufficient. Specifications for your engine are a little higher than what we commonly see.

If you don't have a fuel pressure gauge, rather than buy one you'll never use again, you can borrow one from most auto parts stores. In my city, they make you buy the tool, then you get a full refund when you return it. If you decide to keep one, you still return it, then they give or order you a brand new one.

If you find the fuel pressure is below specs, but higher than 0 psi, suspect the pump overheated.
May 2, 2024 at 1:43 PM
Avatar
JOSE DIAZ2
  • MEMBER
  • 8 POSTS
You can hear the pump but when i try to start it just turns over but won't fire to stay running and whenever i press on the gas while turning the key it drains the battery. I'm going to switch out the ground from the terminal down to the starter and also i relieved the fuel pressure from the fuel rail and now it seems like the pressure is low and not sure if the fuel pressure is generated by itself or how do i get pressure back so it can start?
May 2, 2024 at 1:49 PM
Avatar
JOSE DIAZ2
  • MEMBER
  • 8 POSTS
That's the only thing, i don't have the money to get the tool. but i hear the pump but it just won't start.
May 2, 2024 at 4:08 PM
Avatar
CARADIODOC
  • CERTIFIED EXPERT
  • 34,306 POSTS
Next would be to find someone with a fuel pressure gauge you can borrow. Also look at Harbor Freight Tools. You won't find a new one for less anywhere else. Another possible option is to find the tool trucks that visit each shop once a week. I always headed to their "used" drawer to see what others had traded in. You can find some good deals that way, but be sure it has the right adapter, if needed, to fit your engine's test port.

A last option to consider is to visit a nearby community college with an Automotive program. Unless an instructor knows you, they likely won't let you take the gauge, so you'll have to get the car there, then they will have a student test the fuel pressure. This gives them real-world experience that the instructors look for.
May 2, 2024 at 6:19 PM
Avatar
JOSE DIAZ2
  • MEMBER
  • 8 POSTS
well, i pulled my fuel pump and it was clogged. i blew through the line's and unclogged it and you hear a.
May 2, 2024 at 7:27 PM
Avatar
JOSE DIAZ2
  • MEMBER
  • 8 POSTS
this is what it sounds like when i turn the key to on.
May 2, 2024 at 7:28 PM
Avatar
CARADIODOC
  • CERTIFIED EXPERT
  • 34,306 POSTS
I couldn't tell, but if you can hear it hum for a couple of seconds, that just means the motor is running. You still have to consider a melted or clogged plastic impeller that doesn't pump efficiently, or a warped housing that causes the armature to drag and run slow. It's the pressure we care about, but to achieve that, the volume must also be sufficient. The typical fuel pump needs to move roughly half a quart per minute. Most of that goes through the pressure regulator, then right back into the tank. That's what keeps that bowl in the tank full.

If you found debris someplace, it's a good bet the pickup screen, or "sock" is plugged or is collapsing and blocking fuel flow. On many models that screen can be popped off and replaced separately. On some you can only get it by buying a new pump and housing complete assembly.

As a point of interest, when the pickup screen becomes blocked, the engine will usually still run well under steady highway speed and when accelerating. The engine may want to stall when the highest volume of fuel is being pumped, which is during coasting. My experience with these plugged screens is they haven't prevented an engine from starting. The exception is when the engine uses a carburetor, then common sense prevails and the faster you drive, the higher the fuel volume must be and the engine will not run well at those higher speeds. It will usually start eventually, and it will idle okay.

I found the pickup screen, called a "strainer" in this case, is available separately on Rock Auto for as little as a dollar. My arrow in the photo is pointing to it. You can get just the pump too, but the pump in the housing is a really good value for your model, and is very inexpensive. If you need to replace the pump, inspect the metal nipples the hoses connect to. Those often rust out leading to leaks. Also inspect the tank for debris floating around. Besides what you can physically see, it's microscopic debris that plugs the screens. Other manufacturers have service bulletins describing the need to take the tank to a radiator repair shop to be steam cleaned, but we seldom actually do that. This is more related to years ago when we had different additives in gasoline and mold would grow and feed on the alcohol in the gas. There were many stories of people replacing four, five, or six pumps, each one failing after a few weeks. It was due to that debris clogging the impellers. By the time they got frustrated and bought an original part from the dealer, all the debris had been "collected", then that new pump lasted forever. In fact there was nothing wrong with the quality of the aftermarket pumps. All of that frustration was avoided when the tank was steam cleaned right away.
May 3, 2024 at 12:00 AM