Turn signals and flashers not working

1999 LINCOLN CONTINENTAL
100,000 MILES
Avatar
POOLBOYJONNY
  • MEMBER
  • 1 POST
My turn signals and flashers do not work. I can get the front signals to operate manually, bit not the rears. Please help. Thanks

Oops. Additional information and correction. Front blinkers do not work manually and also only the third (top) brake light works. Help! Thanks!
Mar 4, 2018 at 11:18 AM
Advertisement
Avatar
STEVE W.
  • CERTIFIED EXPERT
  • 15,113 POSTS
So you have no turn signals at either end but the CHMSL works? No other brake lights though correct? How about the running/marker lights? Do the hazard lights work?
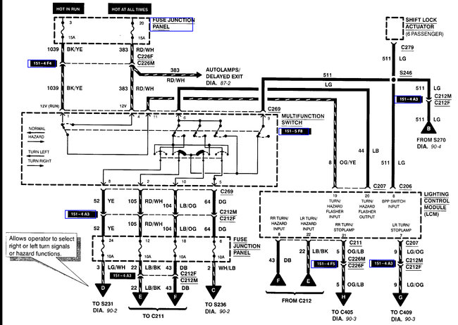
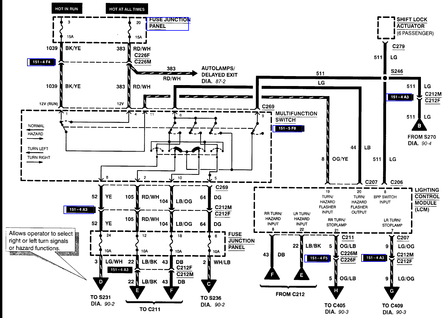
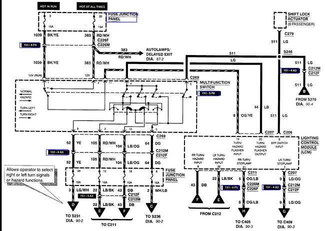
First thing would be to check the fuses that power the lights. Those are fuse 3 and fuse 20. If they are good then you will need to test the wiring between the multi-function switch and the lighting control module. For that a simple test light connected to ground and touching the Light Blue wire coming out of the LCM will tell you if it's the module or the switch. The multi-function switch is more likely than the module, especially if you were able to get them to work even a little by moving the controls to just the right position.

It's not a hard part to change. You only need a small punch, screwdriver and some time. First you tip the steering column fully up. Now disconnect the negative battery terminal. Next look under the steering column for a hole that is lined up with the ignition key. Put the small punch in the hole, turn the key to the run position and push the retainer in with the punch to release the ignition cylinder. Now unscrew the tilt lever from the column.
Next remove the screws from the drivers dash isolation panel and lower it. Then the screws from the lower steering column cover. Remove the cover. Remove the two screws that secure the switch, pull it out and disconnect it. Reverse the process to install the replacement.

When you connect the battery cable you may discover the car doesn't want to idle or shift exactly correct. That is due to the adaptive learning that can be erased while the battery is disconnected. It should relearn everything if you take it for a 10-15 mile drive.

One thing to consider while you have the battery disconnected would be to clean the throttle body. That would allow it to relearn the idle patterns faster. To do that get a can of throttle body cleaner and a couple rags. Remove the air cleaner tube from the throttle body. Then spray some cleaner onto the rag, hold the throttle plates open using the throttle cable. Gently wipe away any dirt/carbon from the throttle blades and the bores. Replace the air tube. You don't need to remove the throttle body just clean the bores. The image shows what the TB looks like.
Mar 6, 2018 at 1:35 AM
Avatar
POOLBOYJONNY
  • MEMBER
  • 1 POST
Thanks, Steve!! The headlights, the running lights and the upper third brake light work. The front side cornering lights come on if you use the lever. The turn signals, lower brake lights and emergency flashers do not work nor do the dash indicators.
Mar 6, 2018 at 12:33 PM
Advertisement
Avatar
STEVE W.
  • CERTIFIED EXPERT
  • 15,113 POSTS
Yeah that sounds like the switch.
Mar 7, 2018 at 1:26 AM