Turn signals not working properly

1985 JEEP CJ7
100,000 MILES • 5.0L • V8 • 4WD • MANUAL
Avatar
SRS20
  • MEMBER
  • 10 POSTS
All lights function normal when using head light switch. except when using signals. With ignition on, signals on left or right, all lights brightly flash front and back. When you turn parking lights on flashing stops. The hazards work fine when ignition is off. Also when ignition is off and you turn parking lights on, then turn signals, you can hear flasher relay, but no bright lights flash. Just a very very dim barely noticeable flash. All wiring, fuse box and lights have been replaced, including turn signal switch in column. Used a painless rewire kit. Thoughts?
Nov 18, 2020 at 8:09 PM
Advertisement
Avatar
SRS20
  • MEMBER
  • 10 POSTS
Forgot to mention, back taillights are LED's. I heard these could pose a flashing condition? Not sure that's why all flash? Also installed new head light switch. Appreciate any help on what to check.
Nov 19, 2020 at 9:04 AM
Avatar
CARADIODOC
  • CERTIFIED EXPERT
  • 34,306 POSTS
Signal and tail lights that act differently between head lights on and off is the classic symptom of a broken ground circuit. Probably the best way to verify this is to go to one of the signal lights when it is displaying the symptom, and measure the voltages on all three terminals. That has to be done with the bulb in the socket. You should find 12 volts on one for the tail lights, 12 volts pulsing on and off for the signal, and 0 volts on the third one. Typically when the ground circuit is broken, you'll find around 6 volts on the ground wire, and it will be bouncing around as the signal circuit turns on and off.

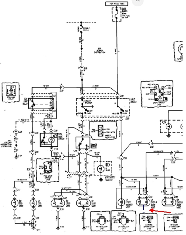
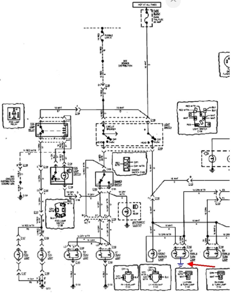
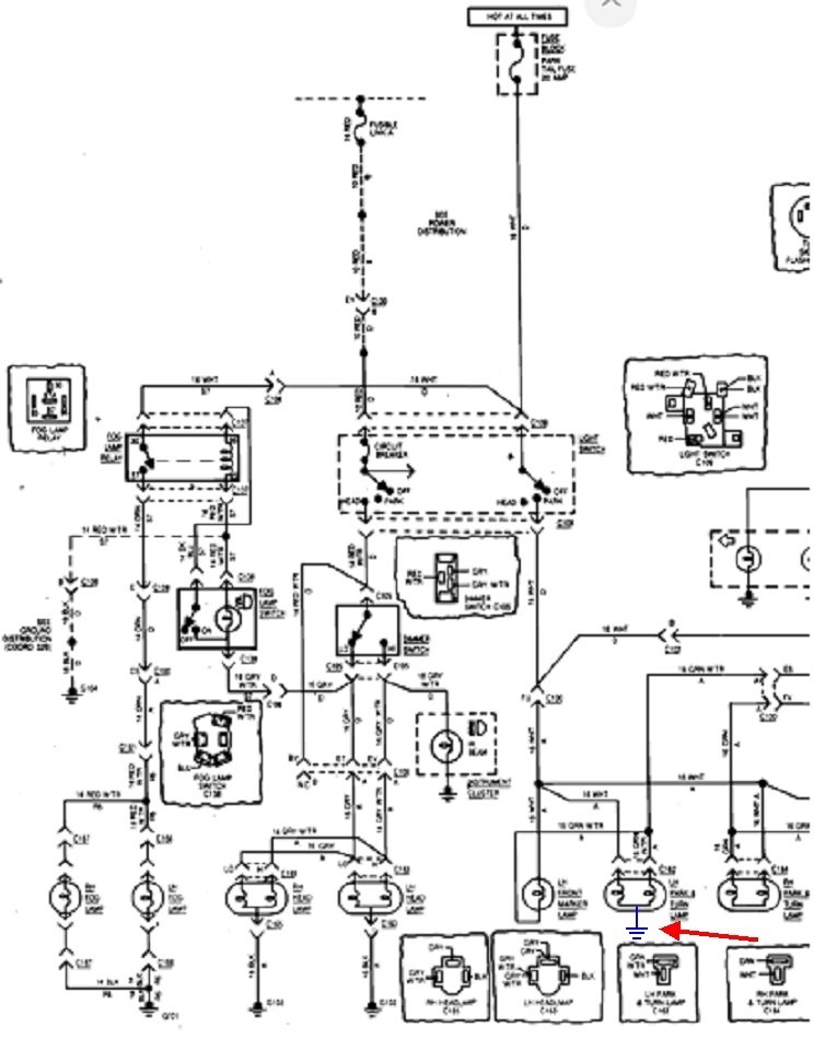
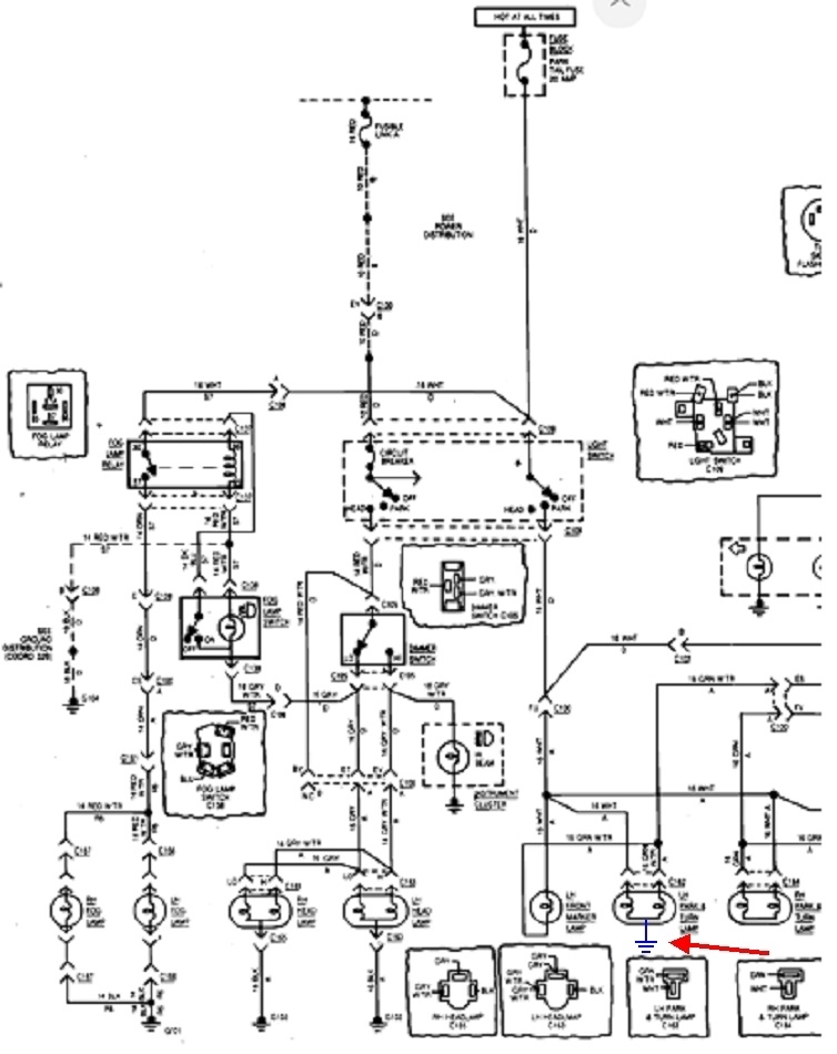
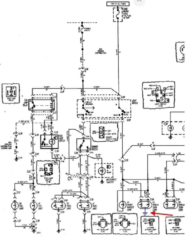
These diagrams are for the entire exterior lighting system. I apologize that they don't reproduce well. To add to the insult, they neglected to draw in the ground wires for the front signal / running light bulbs. I added the ground in blue for the left front bulb, and added a nifty red arrow so it's easier to find. Ignore the second diagram. It's just a repeat of the first one.

I found that if you right-click on a diagram, then click "Copy", it can be pasted in MS Word or another typing program. From there it can be expanded and retain as much clarity as when I originally formatted it to post here. That might make it easier to read.
Nov 19, 2020 at 3:42 PM
Advertisement
Avatar
SRS20
  • MEMBER
  • 10 POSTS
Thanks Caradiodoc, from what I've read grounds were more than likely my issue. Now with your help I have a way to check them. Painless doesn't include any ground wires with their kits. I made sure each light had one. However I think somehow I might of cross one somewhere not sure. Keep you posted what I find.
Nov 19, 2020 at 10:16 PM
Avatar
SRS20
  • MEMBER
  • 10 POSTS
Checked grounds all good.
Here's what happening. 1) Turn lights on, no ignition on, turn blinker on, no lights blinking but you can hear flasher clicking. 2) no lights on, turn ignition on, turn blinkers on, all lights flashing. Including dash lights even though no lights have been turned on. 3) turn lights on, ignition on, blinker on, no flashing, but all lights are on. 4) turn hazards on, all lights flash even dash. I've check multiple times for voltage, wire termination, even un plug each lite, nothing changed other than no lite when disconnected. Also check column wiring all per gm. I don't have a horn hooked up steering wheel, just the cam and plastic contact, but it stops before you would put spring in to horn button. Were running a separate button for horn. Pull fuse box horn relay, no change in lights. Thoughts?
Nov 20, 2020 at 1:40 PM
Avatar
CARADIODOC
  • CERTIFIED EXPERT
  • 34,306 POSTS
It sounds like the flasher circuit and running light circuit are switched somewhere. The four-way flasher should work with the ignition switch off, but not the turn signal flasher.

I don't think this is related, but for now, put regular bulbs in the rear instead of the LED bulbs. I have almost 100 LED bulbs on a display board, and each column and each row has its own switch so just one or a few bulbs can be turned on for comparison. Out of all of those bulbs, only one appears to have a bypass resistor built in. That causes it to back-feed to some of the other bulbs that are supposed to be off. That wouldn't cause a problem in the vehicle, but lets remove one variable, at least for now.

Is the wiring kit you used supposed to be a direct replacement for the original one? If it is, are you able to read the diagrams I posted? The place to start would be to unplug every bulb and relay, then pick just one circuit to get working first. Plug in just the related bulb and / or relay and start with that. Look for 12 volts where it is supposed to be when you activate a switch.. For this type of diagnosis, an inexpensive standard test light is a better choice over a digital voltmeter.

It sounds like the wiring kit is hand-assembled one at a time. As such, there's a real good chance two or more wires were switched when they were plugged into their connector bodies.

Also look at the bulb numbers for the head lights. Disregard this if you have the square glass bulbs. If you have the little round "capsule", the 9007 and the real common 9004 are not the same. Besides the filaments being turned 90 degrees to each other, the three terminals are different. I ran into a truck with all kinds of goofy symptoms, but most notably, once the high beams were turned on, when the head lights were turned off, the left outer one stayed on. Turns out the two inners were supposed to be 9004s and the two outers were supposed to be 9007s. With the wrong bulb in one of those sockets, due to the different terminal basing, one bulb back-fed the "High Beam" relay and kept it turned on all the time until the battery was disconnected and reconnected. That simple mistake of installing the wrong bulbs cost us hours of fruitless diagnostic time.

You can also run into similar problems if you plug in a tail light / turn signal bulb of the wrong style. Specifically, look for a single-contact bulb in a dual-contact socket. The single contact won't cause any fuses to blow, but it will connect the tail light and brake light circuits together. Same thing used to happen on Caravans when their trailer wiring harness dragged on the ground and multiple wires became shorted together. What the customers usually noticed was the radio display would dim when the brakes were applied. The dash light circuit and radio display dimming circuit are tied to the head light switch / tail light circuit, and the wrong bulb or shorted trailer harness connects them to the brake light circuit.
Nov 20, 2020 at 8:04 PM
Avatar
SRS20
  • MEMBER
  • 10 POSTS
Thanks for replying, the 4 way does work with and without ignition on.
I did disconnect the rear lights all together, still the front lights all flashed except headlights. All the lights work normal, it only the signals.
I've also removed each light, each time same condition. I will double check bulbs, i'm using the one that came with new lights.
I agree something is mixed to cause back feed. Thinking it might be headlight switch, although it was replaced with new one, could be defective? Maybe their diagram is wrong?
I'm also thinking perhaps one of the wires on the ignition switch on lower column is in wrong location. However I've checked multiple times and per painless instructions they are correct.
Do you have a diagram were each headlight wire goes on GM switch and the one on column?
If I disconnect headlight switch will turn signals still work? Thinking no, I believe the power to lights go thru switch?
I've looked at some on internet, but they can be confusing, like is the pic shown- wires shown going in on pin side or when you look at front of connector.
Nov 20, 2020 at 10:20 PM
Avatar
SRS20
  • MEMBER
  • 10 POSTS
I took some pics, of the connections I'm questioning.
Nov 21, 2020 at 10:00 AM
Avatar
CARADIODOC
  • CERTIFIED EXPERT
  • 34,306 POSTS
The head light switch is not involved with the turn signals, but obviously it is with the tail lights. The only thing the two systems have in common is the bulbs.

If the brake lights work correctly, the wiring should be correct from the turn signal switch all the way to the rear brake lights. The rear signal and brake light use the same filament in the bulb. When the signals are off, current can flow from the brake light switch, through a pair of contacts inside the signal switch, then to the bulbs. When you activate a signal, that switch breaks the bulb circuit from the brake light switch and connects it to the flasher circuit.

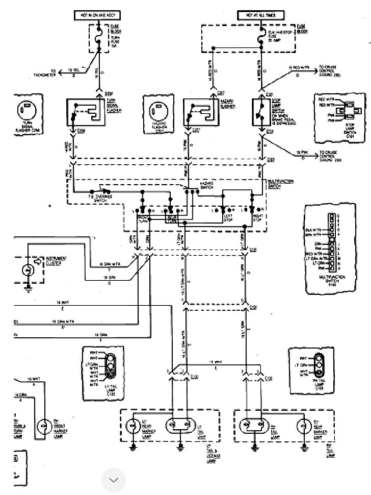
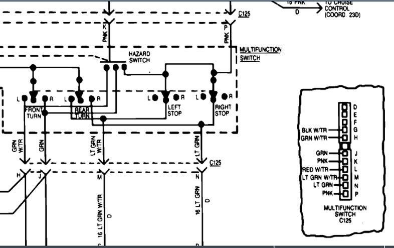
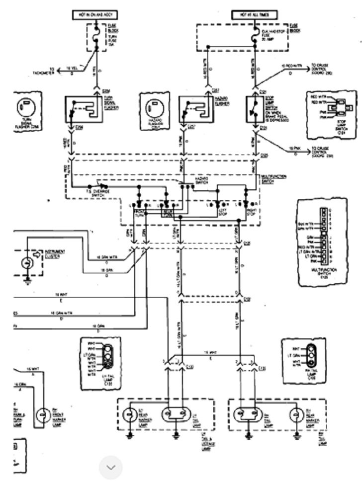
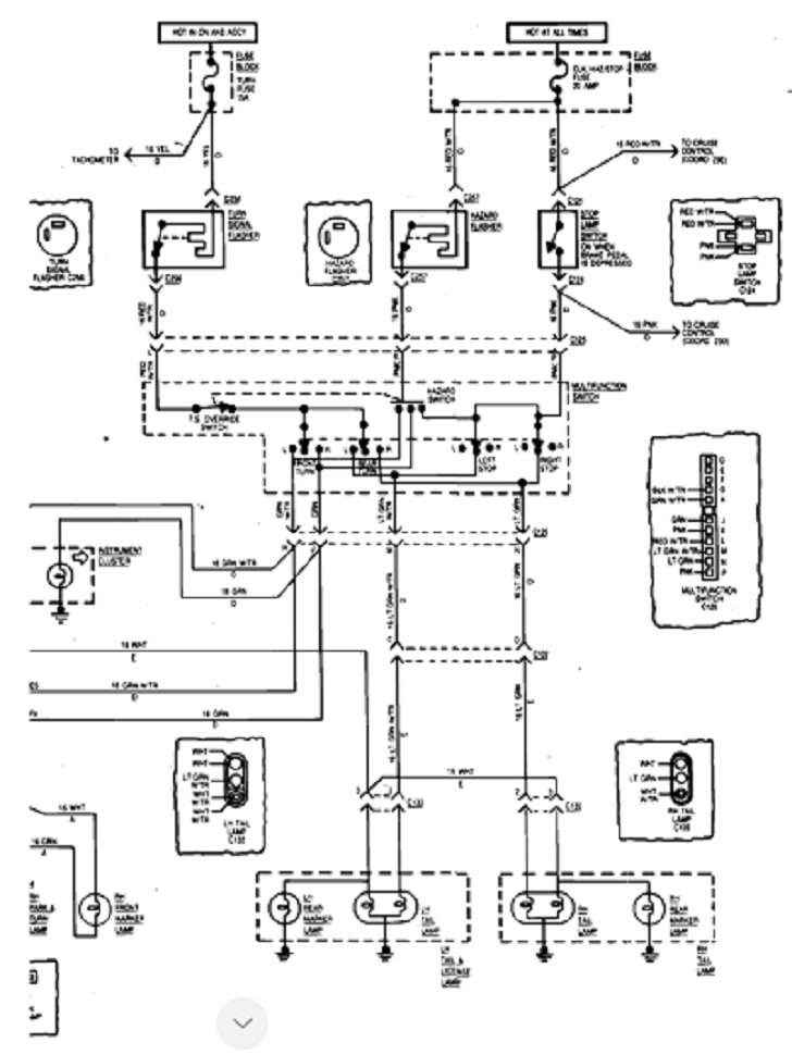
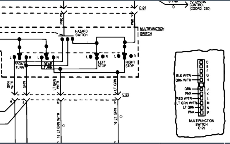
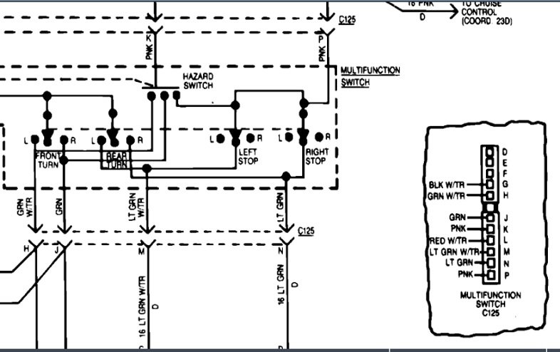
I blew up parts of the two wiring diagrams so you can see the plugs better. The first one shows the head light switch, and the dimmer switch is just left of center at the bottom. The second one shows the multifunction, (signal) switch. Have you been able to see the diagrams or do I need to blow them up more?
Nov 21, 2020 at 3:40 PM
Avatar
SRS20
  • MEMBER
  • 10 POSTS
Thanks again. reason I'm asking about headlight switch, when its on, ignition off, the blinkers you can hear, but no lights on or flashing.
The diagrams are very readable. Are these for GM or Jeep? The painless system is all GM parts.
Nov 21, 2020 at 8:16 PM
Avatar
CARADIODOC
  • CERTIFIED EXPERT
  • 34,306 POSTS
The diagrams are from AllData which uses a copy from the manufacturer's paper service manual.

AMC vehicles were a combination of parts from multiple manufacturers. Automatic transmissions came from Chrysler. Generators came from GM. Starters came from Ford. I don't know the history behind their original wiring harnesses.

Just so I don't incorrectly assume something, . . .:

"headlight switch, when its on, ignition off, the blinkers you can hear, but no lights on or flashing"

Does that occur all the time or do you have to activate the signal switch? What is used for the flasher? Is it the old, very reliable two-terminal thermal flasher that worked fine for decades, or is it one of the new type with lots of terminals? If it's the two-terminal type, when it is clicking but shouldn't be because the ignition switch is off, start at the flasher's terminal that has 12 volts on it. That 12 volts should not be there with the ignition switch off. Try to follow that wire back and see where it comes from.

Be aware too that those thermal flashers requited current flow through them to heat up the heating element that causes them to flash. That means if the flasher is clicking, current has to be going somewhere. Turn off your garage lights, then look closely at all the bulbs to see if they're glowing dimly. This type of flasher will flash real slowly if a bulb is burned out, or if there's excessive resistance, such as when there's a bad ground for one of the bulbs. To complicate the issue even more, they can be wired internally two different ways. In one style, the contacts are turned on when the unit is relaxed. The signal lights will be on the instant you turn the signal switch on, then the heating element will get hot and cause them to flash off. In the second style, the contacts are off when relaxed. The bulbs will be off the instant the signal switch is turned on, then current has to flow through the heating element and bulbs. That causes the contact to flip to "on". Doing so shorts out the heating element. The bulbs will be bright and the thermal contact will cool down, then the contacts turn off a fraction of a second later. With either of these, the flasher should stop clicking when some or all of the bulbs are removed from their sockets.

There was a much less-common three-terminal flasher that is becoming popular when using LED signal lights that don't draw enough current to make the thermal flashers work.
Along with the same two terminals, one for 12 volts and one going to the lights, there's a third ground terminal. This one starts out with the contacts turned on. The instant the signal switch is turned on, current flows to the bulbs and to the heating element. The heat causes the contacts to click open, (off). That turns the bulbs off along with the heating element. The contact cools and clicks back on and repeats. That type of flasher unit will click at a constant rate regardless if any bulbs are connected, or the number of bulbs. Connecting a trailer, for example, won't have any effect on the flash rate. If this is the type of flasher you have, it can indeed flash with no bulbs being connected to the circuit by the signal switch. The diagnosis would be the same. Find the terminal with constant 12 volts and follow that wire back to see where it is coming from.

For original equipment, the diagram shows the same style flasher for the signals and for the hazard flasher. They're the two-terminal type with the heating element in series with the contacts, and those contacts start out in the "on" position. If one signal bulb is removed or is burned out, current flow will be too low. The working light(s) will be on full brightness, and the flasher will click off too slowly or not at all.
Nov 22, 2020 at 2:59 PM
Avatar
SRS20
  • MEMBER
  • 10 POSTS
With ignition off, nothing, even with signal activated, so good.
But when you turn parking lights on
it only clicks when you activate the signal switch. It is the 2 terminal type flasher.
So yes, it's getting power somehow.
I did notice with shop lights off, you can see a very very faint flashing. I did pull all the bulbs, and yes the blinker stopped.
I will try to trace flasher wire to see where it goes, might have to take fuse box apart, will see.
Nov 23, 2020 at 10:38 AM
Avatar
SRS20
  • MEMBER
  • 10 POSTS
Question far as grounds, if all the lights come on, and they also flash with the hazards on, doesn't that main the grounds are good?
Nov 23, 2020 at 2:13 PM
Avatar
CARADIODOC
  • CERTIFIED EXPERT
  • 34,306 POSTS
Not necessarily. The only way to know for sure is with voltage measurements at the sockets. Otherwise, a signal light can appear to be full brightness, but in reality, current can't flow through it and get to ground, but it finds an alternate path. That is through the filament, then over to the corresponding filament on the other side, through that filament, then to ground over there. The clue in this case is when you see the left rear signal flashing, for example, it will go dark when you remove the right rear bulb from its socket.

Actually, I skipped a step. With the bad ground on the left rear, current for the signal light goes through that bigger filament, to the ground terminal, but can't get to ground, so it doubles back through the smaller tail light filament, then over to the other side. There it continues through that tail light filament, then through that ground. This puts three filaments in series. The 12 volts is split up between the three, but since the left side signal filament has less resistance, it doesn't drop much of that 12 volts, so it doesn't get very bright. You're actually seeing the tail light filament glowing. The same applies, . . . the left bulb will turn off when the right one is unplugged.

An additional symptom has to do with the brake lights. In this case both rear lights get 12 volts at the same time, unlike with the signals. When there's a bad ground on just one side, the tail lights by themselves can appear to be normal, but when the brakes are applied, the good side gets much brighter, and the side with the bad ground goes off or gets dimmer.
Nov 23, 2020 at 7:54 PM
Avatar
SRS20
  • MEMBER
  • 10 POSTS
Got ya, if it was easy we wouldn't need experts like you! I really appreciate your thoroughness.
Nov 24, 2020 at 9:55 AM
Avatar
CARADIODOC
  • CERTIFIED EXPERT
  • 34,306 POSTS
I have a lot of people fooled!

Please keep me updated on your progress.
Nov 24, 2020 at 5:45 PM