Turn signal switch connector installation diagram needed?

2000 FORD F-250
4,800 MILES
Avatar
ANNETTE ROWLADER
  • MEMBER
  • 7 POSTS
I'm trying to install a new connector, but my other one's wires popped out, so I don't know where they go.
Dec 27, 2024 at 6:38 PM
Advertisement
Avatar
CARADIODOC
  • CERTIFIED EXPERT
  • 34,306 POSTS
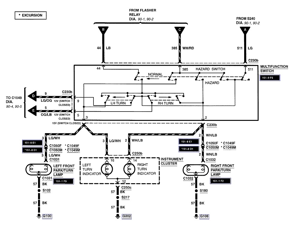
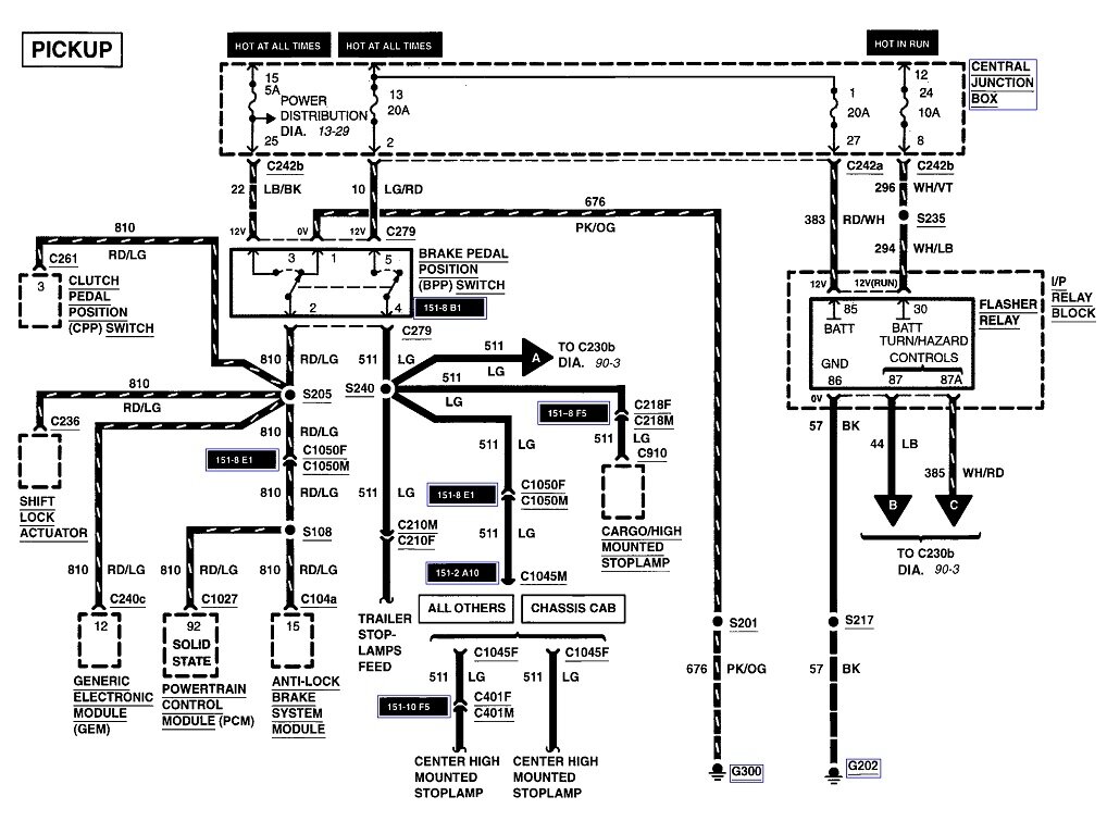
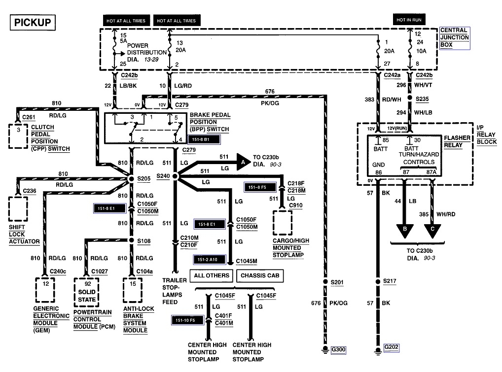
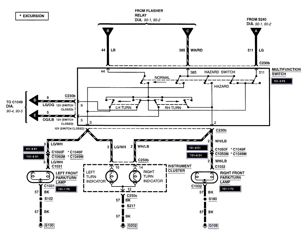
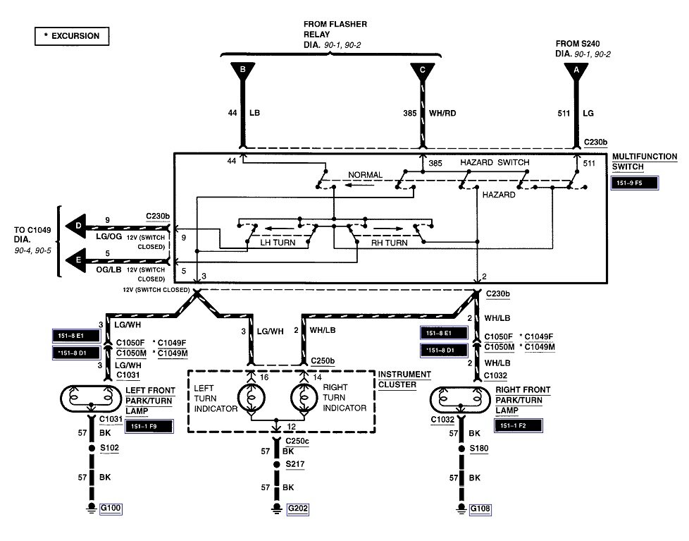
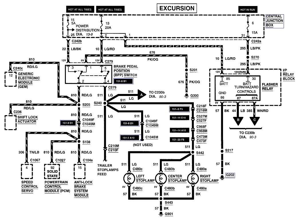
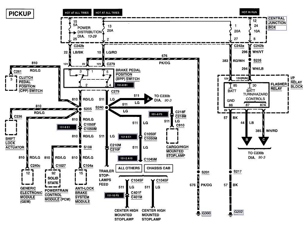
Here's the connector view for the multi-function switch. I added the exterior lights diagrams too in case you need them. The switch is in the third diagram.
Dec 27, 2024 at 7:12 PM
Avatar
ANNETTE ROWLADER
  • MEMBER
  • 7 POSTS
Sorry. I should have included a picture of the actual part. I need the wire diagram for this part.
Dec 27, 2024 at 7:35 PM
Advertisement
Avatar
ANNETTE ROWLADER
  • MEMBER
  • 7 POSTS
I can’t find this diagram for my 2000 f250 Supe-rduty E6DB-14489-DA.
Dec 27, 2024 at 7:37 PM
Avatar
CARADIODOC
  • CERTIFIED EXPERT
  • 34,306 POSTS
You'll have to tell me what it's connected to. I can't find the part number in my regular sources.
Dec 27, 2024 at 7:54 PM
Avatar
CARADIODOC
  • CERTIFIED EXPERT
  • 34,306 POSTS
I looked through about a fifth of the connector views. I'll have to continue tomorrow., but if you can't tell me what it's connected to, there's hundreds to look through.
Dec 27, 2024 at 8:08 PM
Avatar
ANNETTE ROWLADER
  • MEMBER
  • 7 POSTS
3U2Z14S411YNA
Dec 27, 2024 at 8:15 PM
Avatar
ANNETTE ROWLADER
  • MEMBER
  • 7 POSTS
It’s Multi-function switch.
Dec 27, 2024 at 8:22 PM
Avatar
ANNETTE ROWLADER
  • MEMBER
  • 7 POSTS
Turn Signal Wiper Switch.
Dec 27, 2024 at 8:42 PM
Avatar
CARADIODOC
  • CERTIFIED EXPERT
  • 34,306 POSTS
The first drawing I posted is all they show for the multifunction switch. Do your wire colors match those shown in the list?
Dec 28, 2024 at 4:09 PM
Avatar
CARADIODOC
  • CERTIFIED EXPERT
  • 34,306 POSTS
I tried using an F-150 and different engine sizes, then looked at the wiper switch connector. All of them come up with the same drawing.
Dec 28, 2024 at 4:16 PM
Avatar
ANNETTE ROWLADER
  • MEMBER
  • 7 POSTS
Thank you so much for your assistance.
Dec 28, 2024 at 4:40 PM
Avatar
CARADIODOC
  • CERTIFIED EXPERT
  • 34,306 POSTS
I haven't accomplished anything of value yet. The next thing you might consider pursuing is to find a copy of an original Ford "EVTM" manual. That's their "Electrical, and Vacuum" service manual. They do a very nice job with diagrams and plenty of callouts with circuit explanations. Connector views are in there too. I've found a lot of them on eBay, but remember, these are one book in a set of manuals for one model. Regular service manuals don't include an electrical section. You need this separate book.

Also avoid aftermarket books like Haynes and Chiltons. Those have very little for electrical.
Dec 28, 2024 at 5:14 PM