Turn signal switch connector installation?

2000 FORD EXPEDITION
234,000 MILES • 5.4L • 4WD • AUTOMATIC
Avatar
GABY SALGADO
  • MEMBER
  • 1 POST
I'm trying to install a new connector but my other one's wires popped out, so I don't know where they go.
May 11, 2023 at 1:01 PM
Advertisement
Avatar
CARADIODOC
  • CERTIFIED EXPERT
  • 34,306 POSTS
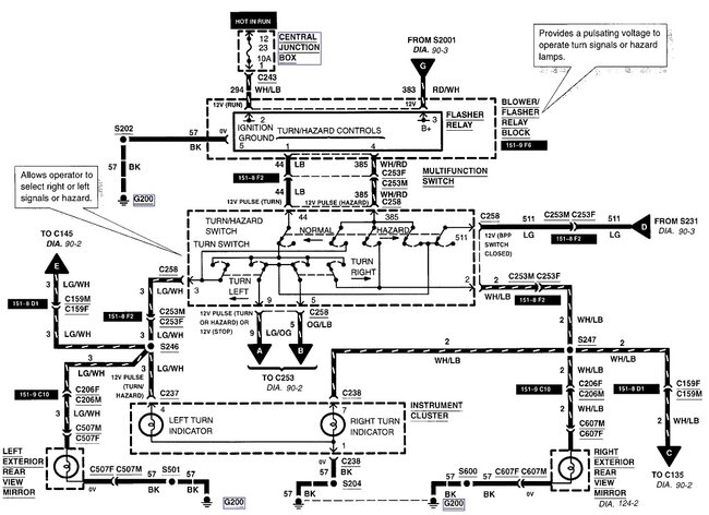
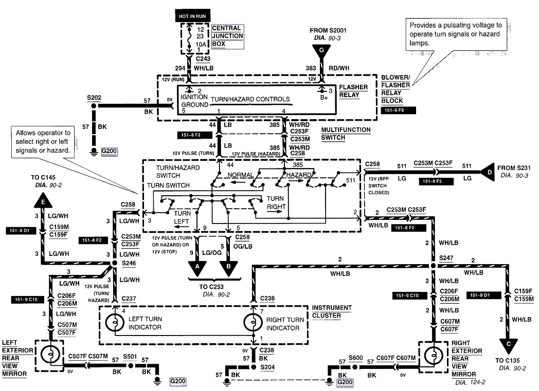
Here's the connector view. I included the diagrams for the signal system in case you need them.
May 11, 2023 at 4:59 PM