Where is the turn signal flasher located?

2008 SUZUKI XL7
98,800 MILES • 3.6L • 6 CYL • 2WD • AUTOMATIC
Avatar
ORRBAT
  • MEMBER
  • 1 POST
I first replaced my turn signal switch arm because my right turn signal stopped working. However, my hazard lights were still flashing together with a faint clicking sound. I later realized that the switch was not the problem. So, I did some more research and guesstimated that it was my turn signal flasher gone bad. So, I purchased a new flasher for about $62.00 and thought i would save money by replacing it myself. When I dropped the bottom panel on the driver's side, I found a Bosch relay connected to my APS 514N car alarm, which also stopped chirping along with my car's program chimes and right turn signal. I cannot find the flasher's location. I started thinking that maybe it was changed to the Bosch relay during the custom installation of my alarm.
Sep 6, 2022 at 12:01 PM
Advertisement
Avatar
JACOBANDNICKOLAS
  • CERTIFIED EXPERT
  • 110,175 POSTS
Hi,

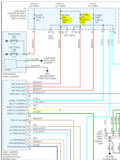
This vehicle doesn't have a traditional flasher unit for the signals. Instead, the body control module (BCM) controls the vehicle turn signals based on inputs from the turn signal/multifunction switch. With the turn signal/multifunction switch in either the left or right turn position, a ground is applied through the turn signal switch signal circuit to the BCM indicating a turn signal request. When the specific request is seen, the BCM then applies a pulsating voltage through the front and rear turn signal supply voltage circuits illuminating the turn signal lamps.

Have you checked fuses? Each side has a separate fuse for the signals. Fuses 7 and 11 in the vehicle fuse box (below radio) need to be checked if you haven't. (See pic 1 below) In addition to checking the fuses, confirm there is power to and from them. The ignition key will need to be on when checking for power.

Here is a link you may find helpful:

https://www.2carpros.com/articles/how-to-check-a-car-fuse

Start there and let me know what you find.

Take care,

Joe

See pics below. Pic 2 shows the fuse locations.
Sep 6, 2022 at 7:05 PM