Turn signal not blinking

2006 PONTIAC G6
138,000 MILES • 3.5L • 6 CYL • 2WD • AUTOMATIC
Avatar
HAMMC90
  • MEMBER
  • 5 POSTS
My driver front turn signal went out, replaced the bulb. it will turn on solid when the headlights are on, but it will not blink when turn signal is on, the rear is working, but blinking rapid. the front will not work other than solid when the headlights are on? what could it be?
Feb 26, 2019 at 4:04 PM
Advertisement
Avatar
CARADIODOC
  • CERTIFIED EXPERT
  • 34,306 POSTS
That is the typical symptom of a broken ground circuit. The clue is the turn signal bulb will turn off when you unplug the other bulb that shares the same ground circuit. This is the head light bulb. Current can't find its way to ground, but it finds an alternate path through another bulb, then over to the same bulb on the other side of the car, through that one, then to ground over there.

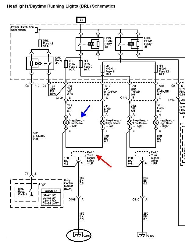
In this case it is ground "G101", circled in this partial diagram. You should find the left head light is not full brightness. This ground wire is listed as bolted to the "left rear side of the core support, next to the windshield washer reservoir".
Feb 26, 2019 at 4:43 PM
Avatar
HAMMC90
  • MEMBER
  • 5 POSTS
I will check the ground tomorrow, the headlight doesn't seem dim. I will add that putting the flashers on the blinker still does not work. But as I said the turn signal does turn on when I have my headlights on, it just stays solid, and the light on the dash had a rapid flash as well as the rear blinker.
Feb 26, 2019 at 5:19 PM
Advertisement
Avatar
CARADIODOC
  • CERTIFIED EXPERT
  • 34,306 POSTS
The rapid flashing indicates not enough current is flowing in that signal circuit. No signal current is going through the left front signal bulb. That bulb is lighting up due to current coming from the head light circuit. I'm sorry that it's hard to explain better, but check that ground wire first, then we'll dig deeper if we have to.
Feb 26, 2019 at 7:42 PM
Avatar
HAMMC90
  • MEMBER
  • 5 POSTS
I went outside today to check the ground and oddly enough the darn light worked before I even touched the hood. Did it need to adjust itself or something? No clue, but it is working, but I will definitely keep my eye on it. Thanks for your help!!
Feb 27, 2019 at 4:52 AM
Avatar
CARADIODOC
  • CERTIFIED EXPERT
  • 34,306 POSTS
This is a good opportunity to gently wiggle on the wires to see if the problem acts up. If you do this in the dark, you might even be lucky enough to see a small spark occur at the bad connection. Look for a loose grounding screw, or rust around it. Tug lightly on the wire to see if the insulation stretches like a rubber band. If it does, it's because the strands of wire are burned away next to the terminal.

There will be multiple wires spliced together too from the signal light and the head light. That's a good place to find moisture has snuck in and caused the splice to corrode apart. Often that is one solid wire with the second one connected to a bare spot on it, then soldered. The signal wire is the less important circuit, so if the splice corrodes, the head light would be the one that keeps working.
Feb 27, 2019 at 5:11 PM