Turn indicator stopped working and is stuck

1994 OLDSMOBILE CUTLASS
1,000,000,000 MILES • 3.1L • 6 CYL • 2WD • AUTOMATIC
Avatar
1955WRANDO
  • MEMBER
  • 10 POSTS
Can't move it up or down. Four ways works, cruise control works, low/beam high beam works.I have no stop lights in the back excepting for the center light.I was told that I have to pay $50.00 to have them check the issue. How much will it cost me to have this done?
Sep 30, 2019 at 11:11 PM
Advertisement
Avatar
ASEMASTER6371
  • CERTIFIED EXPERT
  • 52,796 POSTS
Good morning,

Diagnostics cost money and $50.00 is very cheap for a diagnostic. You need to have this done otherwise they will be guessing at there failure on your dime.

If the turn signal switch will not move up or down, they need to see why by removing the steering wheel and inspecting the switch for the failure.

As far as cost, that repair could run $150.00 to $200.00 depending on if it is the switch but that needs to be confirmed.

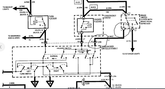
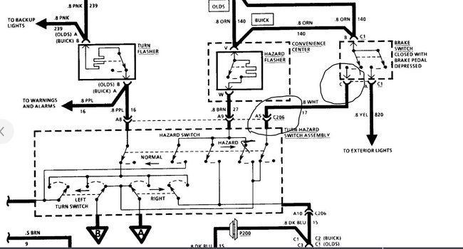
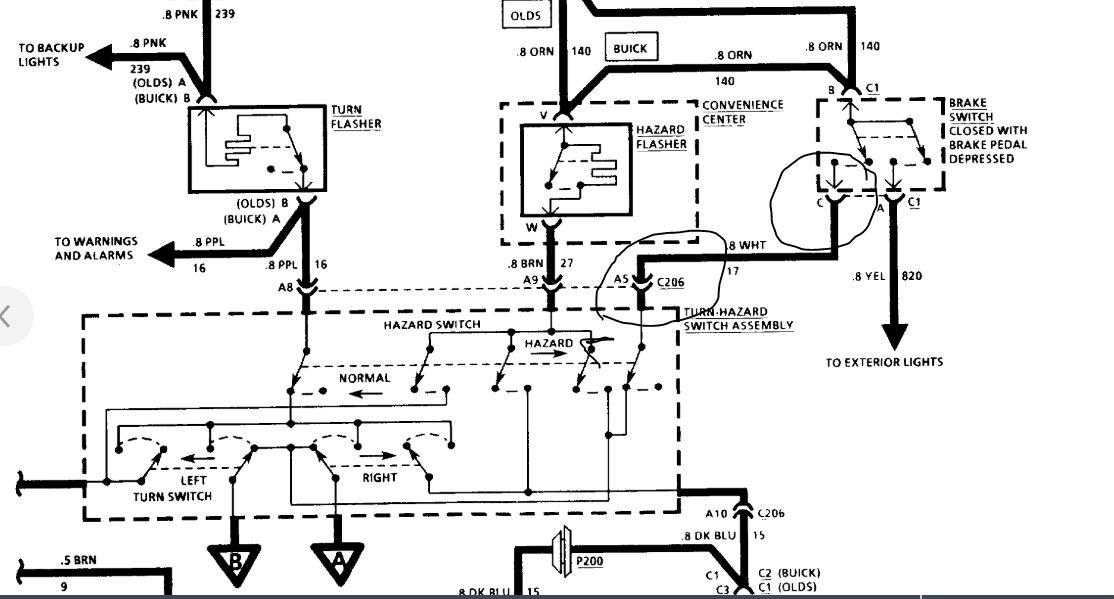
I attached a wiring diagram for you to view. Check the wire from the stoplight switch to the turn signal switch for power with the brake pedal depressed to be sure power is going to the turn signal switch.

Roy
Oct 1, 2019 at 2:47 AM
Avatar
1955WRANDO
  • MEMBER
  • 10 POSTS
Good morning. That answer helped me a whole lot.I was thinking that it may cost that much.I did forgot to asked if nothing is wrong with the switch per-say, would they be able to use the same one,or with that have to put in another one anyway just to be on the safe side? any thoughts for the quick answer? What's the cause for that to fail?
Oct 1, 2019 at 6:14 AM
Advertisement
Avatar
ASEMASTER6371
  • CERTIFIED EXPERT
  • 52,796 POSTS
I would ask them if they would absorb the diagnostic fee if you let them do the repair. A lot of shops will do this.

They need to check the system first. They should only replace the parts needed.

Roy
Oct 1, 2019 at 6:33 AM
Avatar
1955WRANDO
  • MEMBER
  • 10 POSTS
The shop I went to Menkinie, they did say that what ever the bill would be they will absorb the diagnostic fee from the final bill.
Oct 1, 2019 at 6:56 AM
Avatar
ASEMASTER6371
  • CERTIFIED EXPERT
  • 52,796 POSTS
Nice. You never get what you do not ask for.

Roy
Oct 3, 2019 at 6:34 AM
Avatar
1955WRANDO
  • MEMBER
  • 10 POSTS
how long will a repair like this take once they get to it,if there are no issues?
Oct 3, 2019 at 7:07 AM
Avatar
ASEMASTER6371
  • CERTIFIED EXPERT
  • 52,796 POSTS
About two hours.

Roy
Oct 3, 2019 at 8:17 AM
Avatar
1955WRANDO
  • MEMBER
  • 10 POSTS
just looked at my mileage is 24,192.7,but have to take off 857 miles off because 4 years ago I had to get another engine because of anti-freeze went into my oiling system and had to get a rebuilt engine and that was the miles on that engine 857 miles.
Oct 3, 2019 at 8:56 AM
Avatar
ASEMASTER6371
  • CERTIFIED EXPERT
  • 52,796 POSTS
Nice, hold on to that car.

Roy
Oct 3, 2019 at 9:07 AM
Avatar
1955WRANDO
  • MEMBER
  • 10 POSTS
Harder and harder to get parts, like I need a part to keep my trunk up,but no one has it can't be ordered.I need a main window switch. my power mirror needs to be fixed,can go up down,right but not left.How much will I pay to get that power mirror fixed or the trunk part to keep it up?
Oct 3, 2019 at 9:44 AM
Avatar
ASEMASTER6371
  • CERTIFIED EXPERT
  • 52,796 POSTS
Supreme or a Cierra?

Roy
Oct 3, 2019 at 9:47 AM
Avatar
1955WRANDO
  • MEMBER
  • 10 POSTS
Supreme S 4 door 3.1 lt.
Oct 3, 2019 at 9:49 AM
Avatar
ASEMASTER6371
  • CERTIFIED EXPERT
  • 52,796 POSTS
Yep, I see. The parts are discontinued.

Roy
Oct 3, 2019 at 9:59 AM
Avatar
1955WRANDO
  • MEMBER
  • 10 POSTS
as for the trunk parts,yes I'm finding this out.
Oct 3, 2019 at 10:04 AM
Avatar
ASEMASTER6371
  • CERTIFIED EXPERT
  • 52,796 POSTS
I would try and get the original part numbers and then google them and see if anybody has them. Try eBay, Amazon and ask the dealer parts if they can check NOS. That is new old stock.

Roy
Oct 3, 2019 at 12:15 PM