There are two things that are most likely causing this.
First, the motor that releases the trunk has failed and so the key is the only thing that will release it.
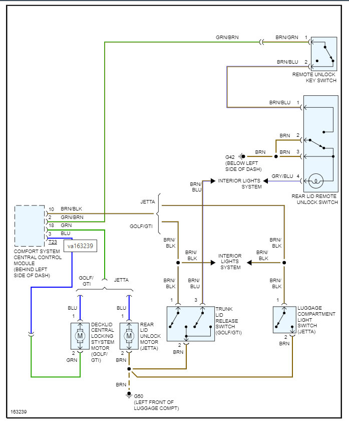
Second, the comfort system control module is not sending the signal to the motor for it to release.
Basically, all the external controls for the trunk run through this module.
So, the way to test this is to go to the motor and press the button to release the trunk and check the voltage to see if there is any. Then we need to check the ground back to the module and see if we have a completely circuit. You can do this by checking the voltage from pin 1 and 2 and see if you get 12 volts when pressing the button.
https://www.2carpros.com/articles/how-to-check-wiring
If you, have it, then the motor is the issue.
If you don't then we need to check the CSCCM and make sure it is getting the switch input. However, the fact that all the inputs do not work makes me think it is either the module or the motor.
So, let's start with this and go from there.
Thanks
May 22, 2022 at 7:18 AM