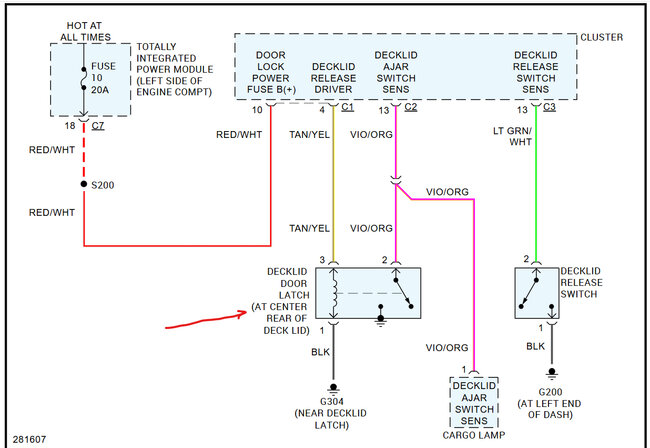
My convertible top goes up and down as it should. The windows work as they should. But when I lower the top, the trunk lid will not close, and when I raise the top, everything works as it should, except trunk lid will not close. I unhook the negative battery cable on the fender well, turn on the headlights to drain the system, wait only a couple minutes, turn the lights off, reconnect the negative cable, start the car, and the truck lid will close as it should every time. I only have an inexpensive OBD11 scanner, so that is no help. There are no codes showing. It just states convertible top in operation. I hear whining coming from the trunk area when the trunk lid should be closing, but nothing happens. Once I do the negative cable trick, the lid will close every time. I am sure unhooking the negative cable is resetting something, but what is it resetting is my problem. Could it be the header motor, or the trunk latch switch? I'm 72 years old battling cancer, so if this is not an easy fix, I will sell it. Thank you for your time and of course all of your help.
Jun 26, 2025 at 1:58 AM




