Trunk lid motor

1996 CADILLAC FLEETWOOD BROUGHAM
140,000 MILES • V8 • 2WD • AUTOMATIC
Avatar
GENE CAIN
  • MEMBER
  • 2 POSTS
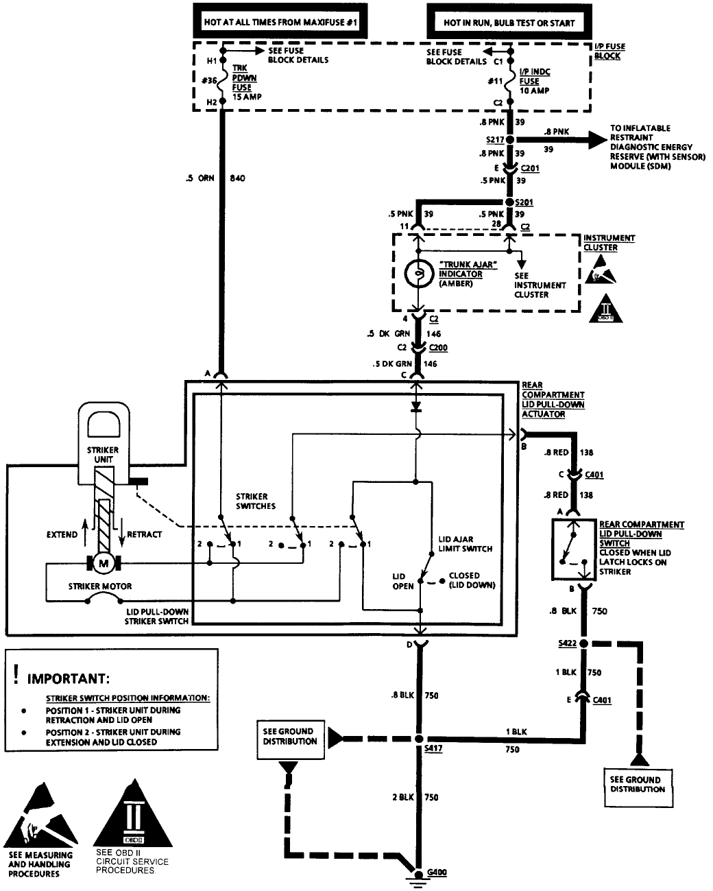
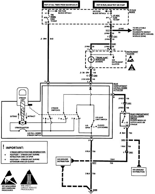
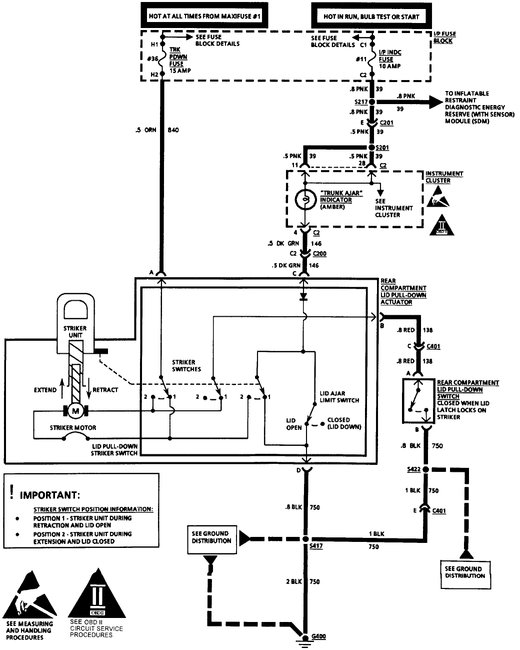
I replaced my trunk lid motor, it goes up but will not pull down trunk. if I hold paddle and latch switch I get nothing. do I have switch problem?
Oct 11, 2017 at 6:21 PM
Advertisement
Avatar
STEVE W.
  • CERTIFIED EXPERT
  • 15,113 POSTS
Looking at the wiring diagram I would say the switch is either faulty or the ground wire to it has failed. Easy to test the ground, use a test light connected to battery power to probe the red wire at the paddle switch on the actuator, If you push the latch switch and the light comes on the switch and ground are good. No light = bad latch switch or a broken ground, You could run a test jumper from the red wire to ground while holding the paddle and see if it retracts then, that would also tell you if it is the latch switch or the paddle switch. I would bet on a broken wire to the latch switch.
Oct 11, 2017 at 11:07 PM