Hi,
First, scrapping the truck shouldn't be a consideration. With the market today, it still has value. One that is likely more than you expect. The tracking system is related to the GPS, so I'm not sure that would be a consideration.
Now, if it won't start with the key, rather than trying to find a tracking device, I would start by testing the starting system itself. We need to determine the location of the power loss.
We know that you can jump (I'm assuming) the starter relay. So, the trigger wire is good going to the starter and there is power at the relay.
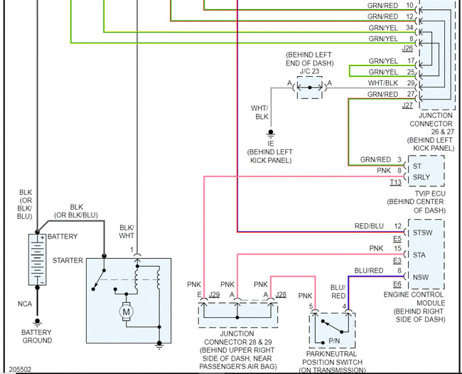
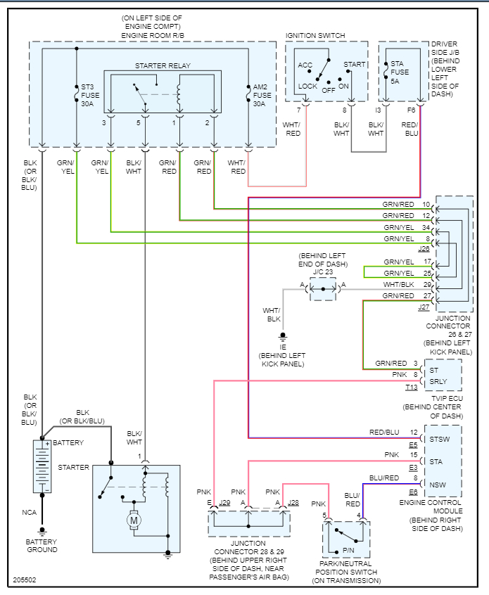
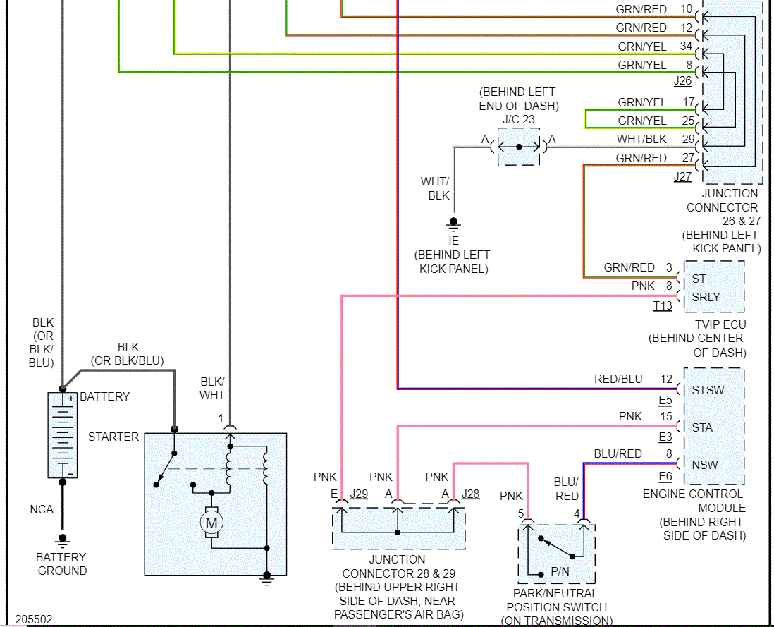
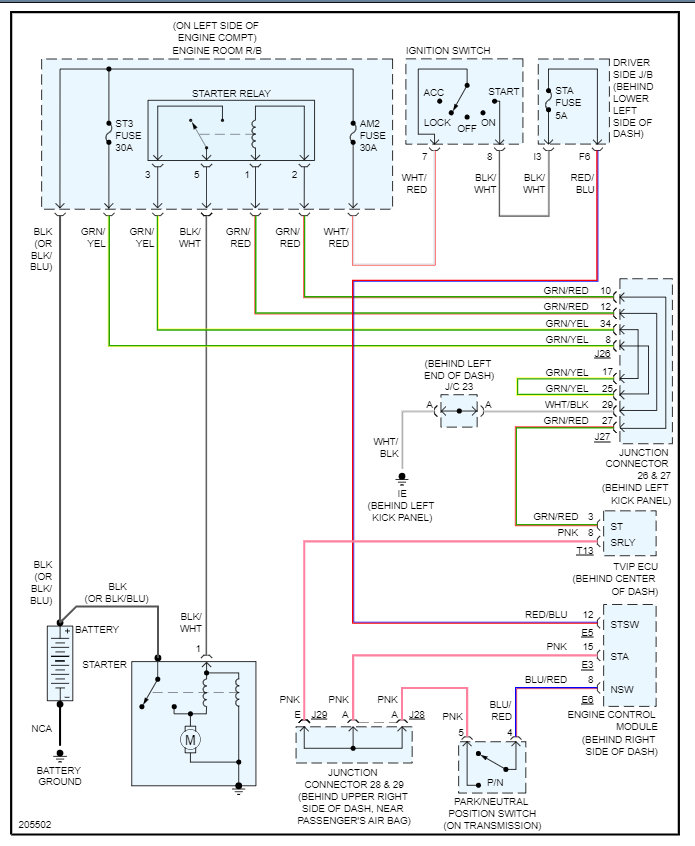
I attached the starting circuit schematic below. There are several fuses I need you to check. In addition to checking the fuse, it's important to confirm there is power to and from the fuse.
Straight from the battery, the ST3 and AM2 fuses in the under-hood fuse box receive power. Check them first. Make sure they have power to and from.
https://www.2carpros.com/articles/how-to-check-a-car-fuse
If they do, I need you to check the STA fuse in the fuse box under the dash. Do the same thing. Check for power.
Note that the STA fuse will only have power when the key is in the start position. If it does, then remove the starter relay in the under-hood fuse box.
If you look at the relay, there will be 4 pins. They are numbered. Numbers 85 and 86 are the primary sides. Numbers 87 and 30 are the secondary. Power has to make it to the primary side and to ground for the relay to be triggered. When triggered, power goes from pin 87 through the now-closed circuit and out pin 30 and then to the starter solenoid.
So, if there is another relay with the same part number, switch them. If there isn't, here is a link that explains how to test one.
https://www.2carpros.com/articles/how-to-check-an-electrical-relay-and-wiring-control-circuit
Remember this. With the relay out and the key on, one pin on the primary side (55 or 56) will have power when the key is switched to start. The opposite will be ground. Confirm one of them does in fact have power.
The same thing is true with the secondary side. Either pin 87 or pin 30 will have power. However, it will be 12v at all times when the key is on. Confirm that as well.
I know this sounds like a lot. Please let me know if you have questions. Also, remember the NSS was bypassed, so power should be sent to the primary side when the key is in the start position regardless of if it is in gear.
Take care,
Joe
See pics below. Pics 3 and 4 show the fuse locations and starter relay.
Images (Click to enlarge)
Apr 26, 2022 at 6:43 PM