Truck battery will not stay charged

2004 FORD F-150
300,000 MILES • 5.4L • V8 • 4WD • AUTOMATIC
Avatar
UTAH
  • MEMBER
  • 1 POST
So I jumped started my truck and while I was driving it home I could see the battery gauge going down. battery won't hold charge. what could it be?
May 9, 2019 at 6:38 PM
Advertisement
Avatar
KASEKENNY
  • CERTIFIED EXPERT
  • 18,907 POSTS
Hi Utah,

Have you tested the alternator? Most likely that has failed or beginning to fail and it cannot keep the voltage up.

Here are some guides on the alternator that can help. Also, I attached the replacement procedure if you want to replace it yourself.

https://www.2carpros.com/articles/how-to-check-a-car-alternator

https://www.2carpros.com/articles/how-to-replace-an-alternator

Let me know if you need any other info. Thanks
May 9, 2019 at 6:55 PM
Avatar
CARADIODOC
  • CERTIFIED EXPERT
  • 34,306 POSTS
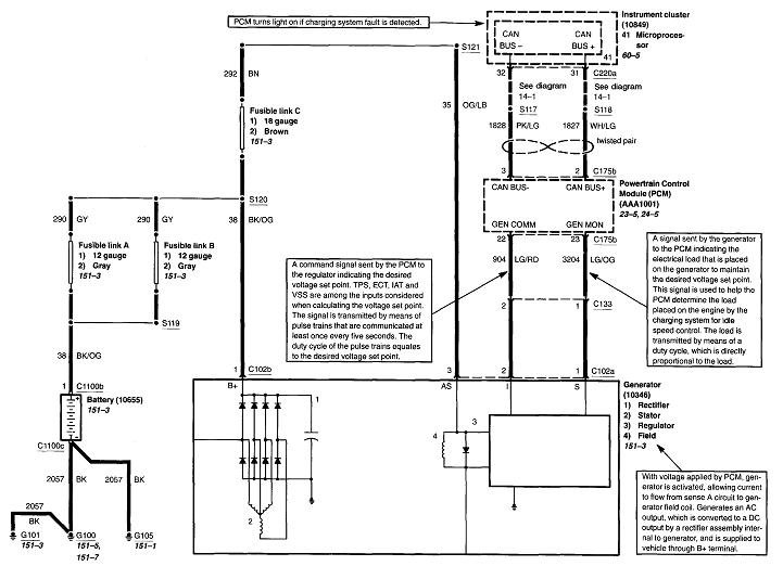
The charging system has failed and needs to be diagnosed. Given the mileage you listed, the best suspect is the generator, more specifically, worn brushes inside it. The engineers at Ford finally designed a generator with the voltage regulator with integral brushes bolted on the rear, and very easy to replace, but by around 1999, they added an additional rear cover to it to make the job more complicated, and that covered up an essential test point.

To add to the misery, the blown fuse that used to be a common problem has been replaced with a circuit inside the Engine Computer. That makes diagnosis almost impossible without special test equipment. I don't want to spend your money for you, but my best suggestion if you want to handle this yourself, is to replace the generator first to see if it solves the problem. As a clue, worn brushes are usually intermittent for a few weeks before they give up completely. If you charge the battery at home at a slow rate for a couple of hours, you should be able to drive the truck with the head lights off for 15 - 30 minutes. If you see the charging voltage come back up to normal periodically, the generator, (brushes), is more likely to be the best suspect.
May 9, 2019 at 7:15 PM
Advertisement
Avatar
CARADIODOC
  • CERTIFIED EXPERT
  • 34,306 POSTS
Hi KASEKENNY1. Didn't mean to butt into your conversation. I'll pop back if you need me.
May 9, 2019 at 7:17 PM