Hello,
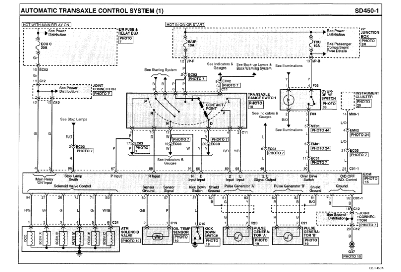
seems you have problem inside hydraulic control unit (valve body)solenoid valve ,responsible for reverse gears in not working properly to open hydraulic passage and activate reverse clutch or the command signal from selector gear is not working,problem can be wiring or selector gear itself, also problem can be from transmission control unit,not receiving signal from selector gear or not sending signal to solenoid valve.(check the wiring diagram).
to make sure for proper diagnosis u must read the fault codes. that is the proper way.
Jan 29, 2019 at 10:34 AM