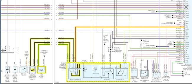
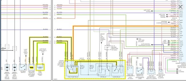
Car was driving fine had a hard time going up hills but on flat surface ran okay except step on gas hard car would stall jerk but keep running if I eased onto it it would get up to speed . Parked in my garage one day would not start look in my fuse box my fuse to fuel pump blew and upon looking now some of fuses are not getting power what do I do now and is the a switch to reset fuel pump.was.told it went bad replacing it but can't seem to get power where the fuse blew. I got the fuel pump relay check at AutoZone to see if it works. could it still not work even though they tested it?
Feb 16, 2020 at 9:14 AM





