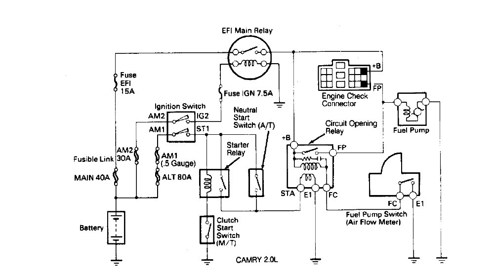
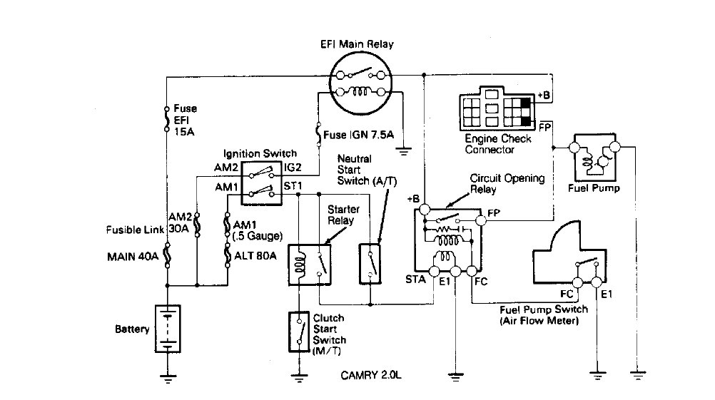
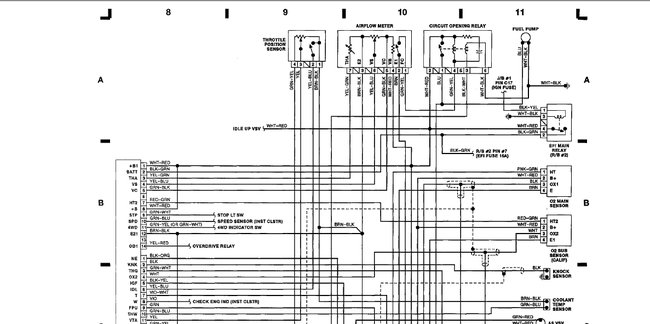
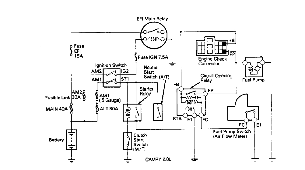
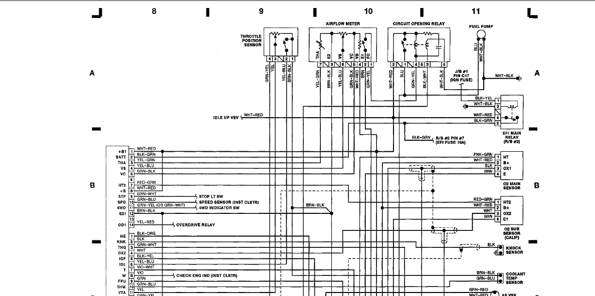
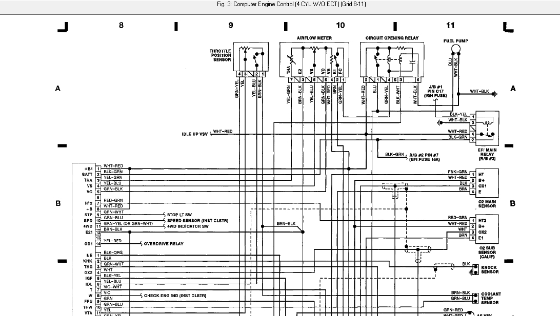
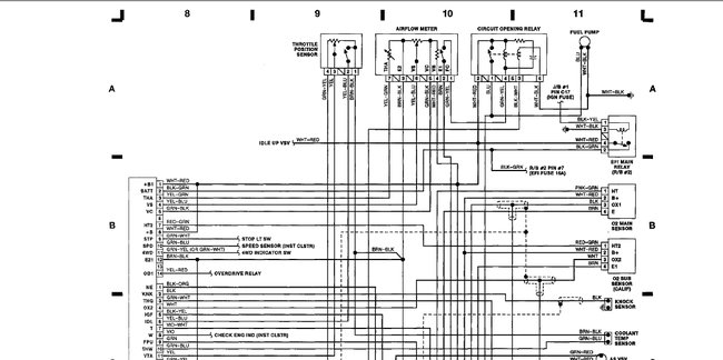
My 92 toyo 4x4s check eng lite comes on when eng. temp usually reaches certain temp.Then it seems to misfire.No problems starting or running for about first 10-15 min.Light does go off when im coasting then returns apon exceleration.Did diagnostics and came up with airflow meter.Could it be eng. coolant temp. sensor?Temp gauge is staying about the 1/4 mark.Shouldn't it be at about 1/2? Very confusing.Any one with help they could give me.Thanks,Dennis in Olympia,Wa.
Jun 25, 2009 at 5:17 AM






