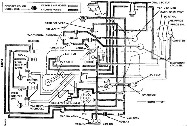
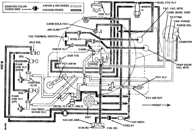
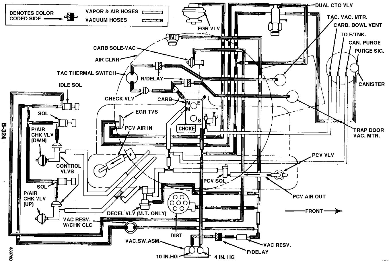
Can anyone tell me, definitively, what these electrical and vacuum sensors and plug we're for before retirement. Top of manifold, with red plastic. Vacuum fitting at center of picture. Electric connector with wires sticking out, about 7:00 o'clock.
Mostly curious as they are not connected in any way at least on the outside. Thanks in advance.
Mostly curious as they are not connected in any way at least on the outside. Thanks in advance.
Mar 4, 2019 at 8:12 AM






