TIPM Connector Pin layout?

2012 JEEP LIBERTY
189,000 MILES • 3.7L • 6 CYL • 4WD • AUTOMATIC
Avatar
MEETAFEEBLE
  • MEMBER
  • 2 POSTS
Hi! I need to know what connector/pin on the TIPM feeds 12v to the WCM. Do you have a wiring diagram that would show this?
Jul 25, 2025 at 7:47 PM
Advertisement
Avatar
JACOBANDNICKOLAS
  • CERTIFIED EXPERT
  • 110,175 POSTS
Hi,

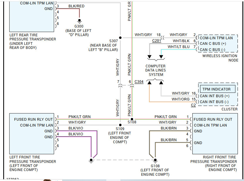
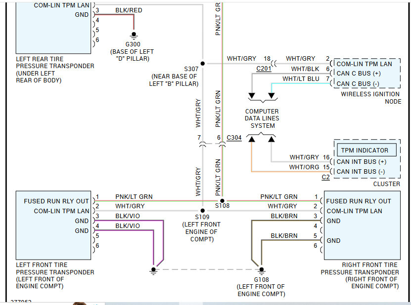
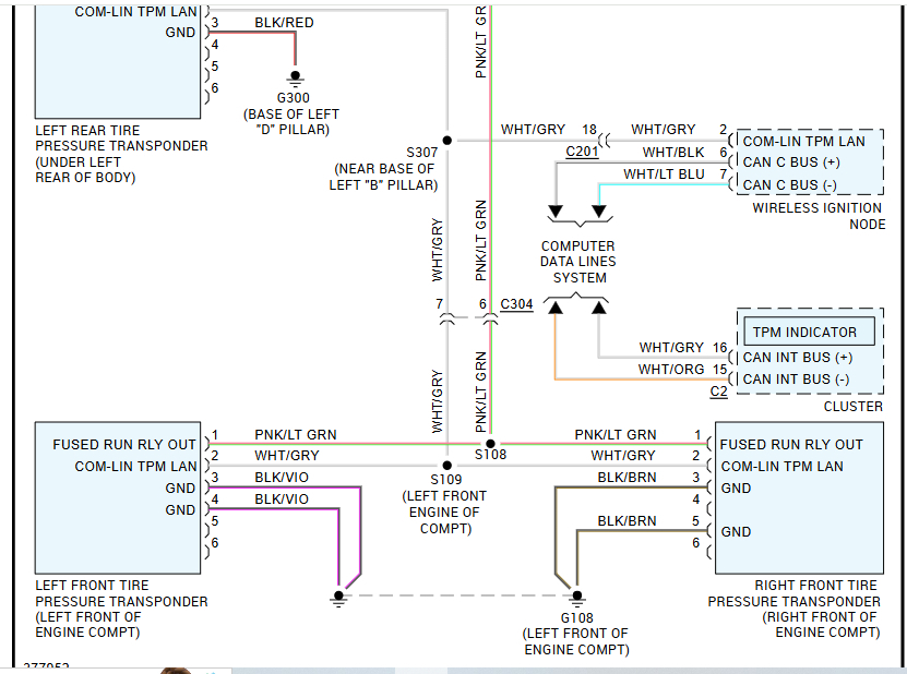
I attached the wiring schematic for the circuit below. It appears that fuse M15 is the supplier of power in this case.

Fuse M15 is located in the totally integrated power module (TIPM). These modules have a history of failure due to the connectors being small and can crack or corrode. Also, it appears to be in connector 5, pin 4. It will be a pink wire with a light green tracer.

The first two pictures below are the schematic. I had to cut it in half to make it readable, but I did overlap them so you can follow from one to the next.

The last four pics are specific to connector 5.

Let us know if this helps or if you have other questions.

Take care,

Joe

See pics below.
Jul 25, 2025 at 9:34 PM
Avatar
MEETAFEEBLE
  • MEMBER
  • 2 POSTS
We were able to trace the pink/green wire back to the multi-function switch around the steering wheel (wipers, headlights, etc.). This is working fine and we are getting voltage. While we were testing this, we discovered we weren’t getting power to the 8 pin connector on the WCM/SKIM/Immobilizer. (The module that is around the ignition cylinder that senses transponder in the key). Pin 1 on this connector is a purple/gray wire that we thought was the switched ignition 12v feed. Pin 3 is a pink/white wire that we thought was battery positive 12v feed (always hot). We are not getting voltage at pin1 or pin 3. We aren’t getting voltage at ignition switch connector as well. Does the M15 fuse feed this 8 pin WCM/SKIM/Immobilizer connector? Other sources site the M27 or M28 fuse as a feed for this connector. Is there a diagram that shows this specific connector? I’ve attached a couple pictures of the WCM/SKIM/Immobilizer connector in question. Thank you for your help and quick response. #ihatethisjeep
Jul 26, 2025 at 12:06 PM
Advertisement
Avatar
JACOBANDNICKOLAS
  • CERTIFIED EXPERT
  • 110,175 POSTS
Hi,

M27 feeds the WCM
M28 feeds the PCM
M15 feeds the TIPM

See pic 1 below.

Pic 2 shows the ECM connector. It appears pin 5 is B+. Take a look and let me know if that helps.

Joe

See pics below.
Jul 27, 2025 at 8:17 PM