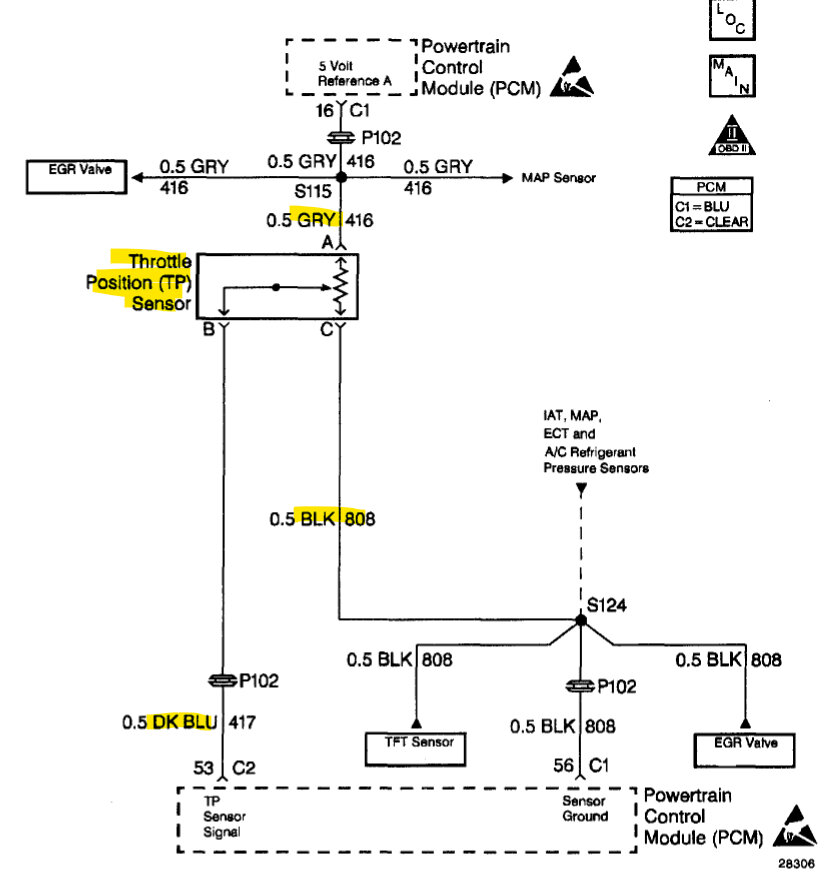
Hello, the throttle position sensor is located on the throttle body, Ill post a diagram. Do you have a basic multimeter to verify the sensor is receiving its 5-volt feed? Since the code is Throttle Position sensor circuit low input, it could possibly be a wiring issue to the sensor. If not, you can try just changing the sensor, they don't cost too much, I will post the replacement instructions in 2 minutes.
Some of these sensors have an elongated hole for adjustment. If it does try to get the new sensor in the same exact location. Take a picture before removing the old sensor to help with installation, just in case. If the code does not clear after replacing the sensor, the 5-volt feed and ground of the sensor will need to be checked. But that is very easy to do.
The 4th diagram is the wire coloring to help you find the correct sensor, it is a 3-wire plug with a grey, dark blue and black wire.
Images (Click to enlarge)
Jan 26, 2023 at 8:16 AM