Car starts but it does not accelerate

2005 CHRYSLER 300
164,000 MILES • 2.7L • 6 CYL • 2WD • AUTOMATIC
Avatar
DANIEL1984
  • MEMBER
  • 1 POST
A red lightning bolt appears and it doesn't give me any codes. the only code that it gives me its the throttle body. i replaced it and it is still the same. the only thing that i saw weird is the connector signal in one pin it give me 5 volts and the rest are marked as grounds. sometimes it starts without this problem just normal but when i touch the wires that go to the ECU the problem starts and it doesn't stop.
Apr 30, 2019 at 7:22 PM
Advertisement
Avatar
STEVE W.
  • CERTIFIED EXPERT
  • 15,113 POSTS
Hello and welcome to 2CarPros. You say it goes bad when you touch the wires to the ECU? Which end, if it's the end on the throttle body it sounds like you have either a broken wire or loose connection in the connector. If it's on the ECU end then it can be a bad connector or the pins on the ECU board have broken free and are intermittent.
The lightning bolt is telling you the engine is in reduced power mode because the ECM isn't able to communicate with the throttle body. Unfortunately poor connections seem to be rather common on Chrysler products lately.
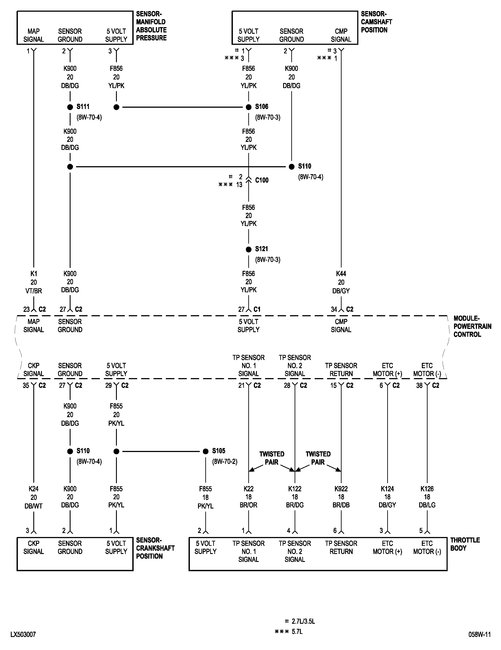
There should be more than just grounds though. You should have 5 volts on the pink with yellow wire, then the brown with orange and brown with dark green wires should vary from around .5 to 5 volts as a response to the throttle position, they are opposite biased (one will go up in voltage while the other goes down) when measured with a meter using the brown with dark blue wire used as the ground pin. The dark blue wires are the throttle motor feed and ground.
However, if touching the harness causes issues it is much more likely a bad connection or broken wire right where movement causes a problem.
Apr 30, 2019 at 7:50 PM
Avatar
DANIEL1984
  • MEMBER
  • 1 POST
All this test were done with the connection in place but when i disconnect the connection there it marks them as grounds. is that normal?
May 1, 2019 at 12:06 PM
Advertisement
Avatar
STEVE W.
  • CERTIFIED EXPERT
  • 15,113 POSTS
With it disconnected there will be nothing to measure as the 5 volt bias voltage will be missing. The way it operates is by using the voltage as a reference. The 5 volts goes into the two TPS sensors on the throttle body. As the throttle moves the voltage travels through the potentiometers and sends back a different voltage from each one. One goes from 5 volts down to about .5 volts, the other does the opposite. The ECM then looks at those voltages and sends a pulsed voltage out to the motor that actually moves the throttle itself.
With the connector unplugged there will only be the 5 volt reference in the plug. The other wires are referenced to ground. The throttle motor drivers will drop to ground as well because they are not receiving any signal, they drop to ground to stop the motor from moving.
However that doesn't help much for testing. For that you will want to start it up, then gently move each wire around until you find the one(s) that cause the problem.
May 1, 2019 at 1:25 PM