There is no spark, and the fuel pump is not working

1996 JEEP CHEROKEE
20,000 MILES • 6 CYL • 4WD • MANUAL
Avatar
ABUMAYAR330
  • MEMBER
  • 12 POSTS
The crank sensor has been changed.
ENA Professional Ignition Coil package changed compatible with Chrysler, Dodge Ram, Jeep, Cherokee, Wrangler, and Plymouth Sundance.
And still not working
Jan 26, 2022 at 12:48 AM
Advertisement
Avatar
CARADIODOC
  • CERTIFIED EXPERT
  • 34,306 POSTS
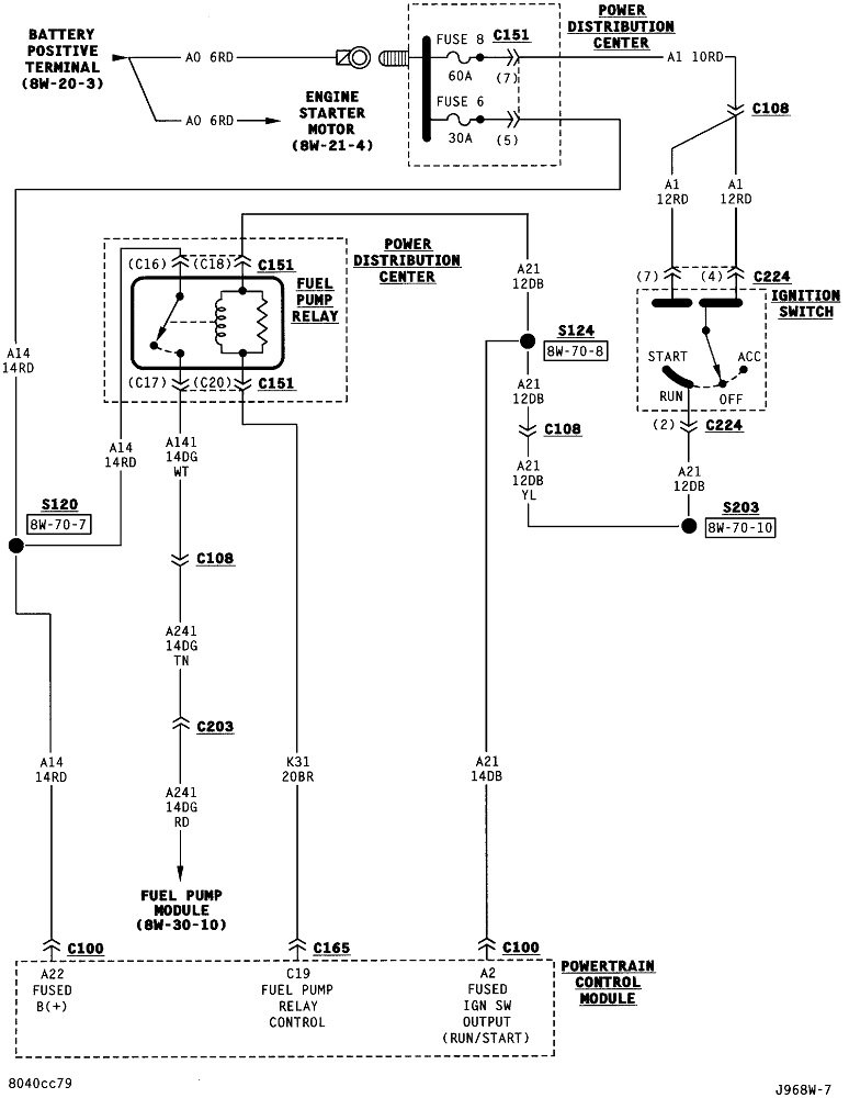
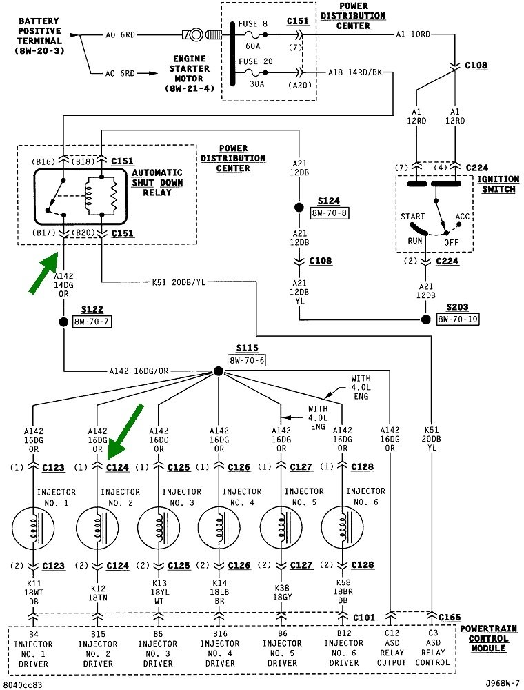
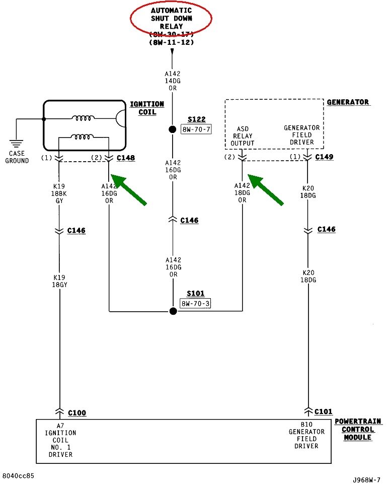
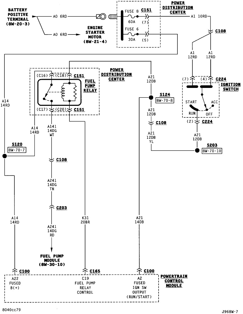
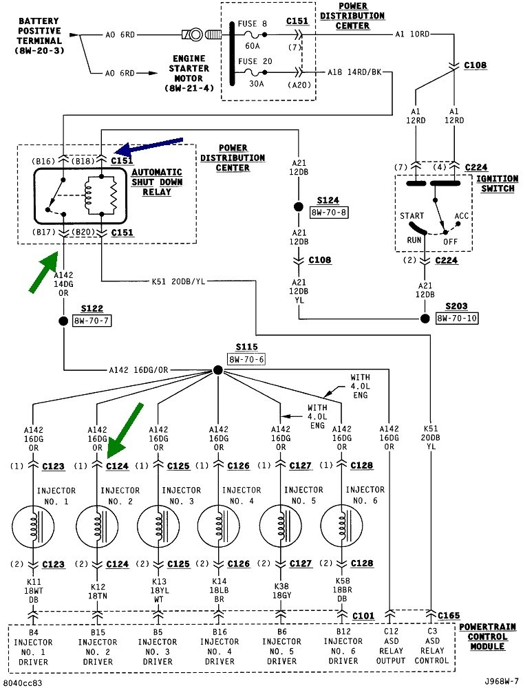
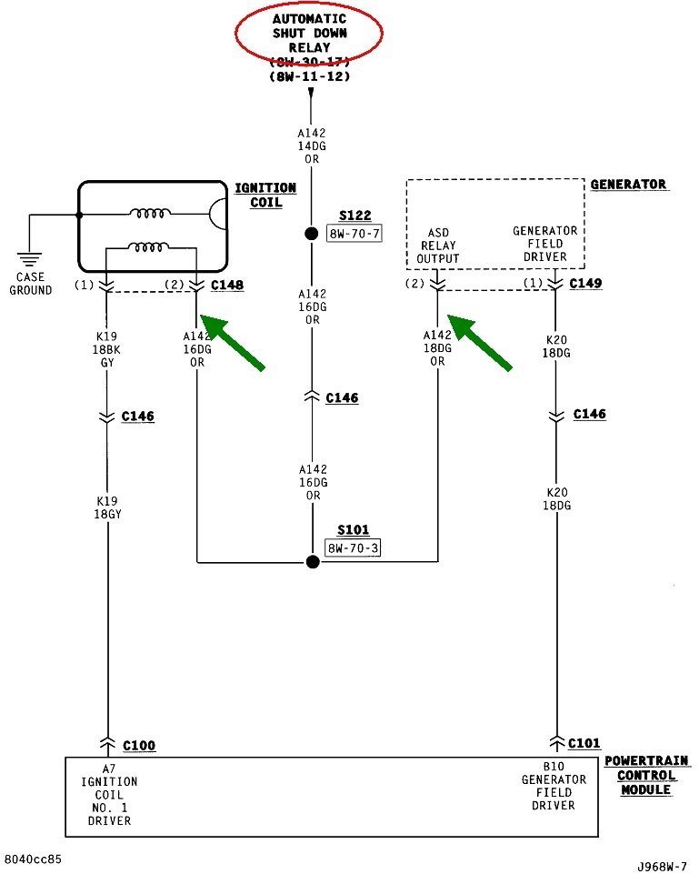
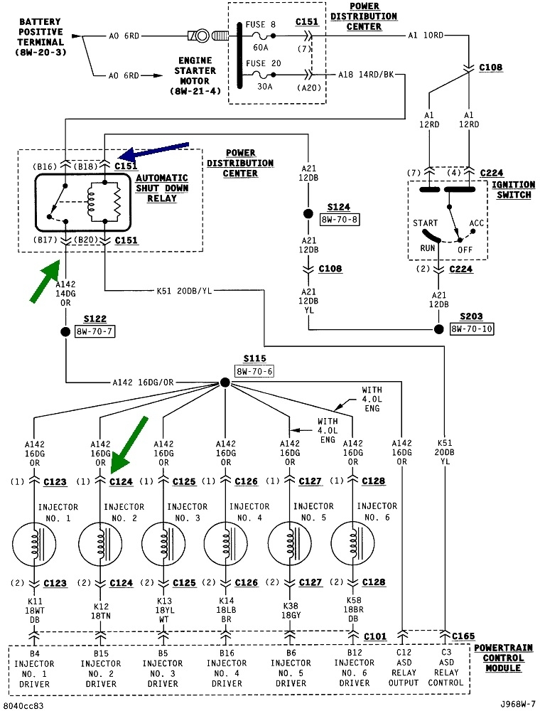
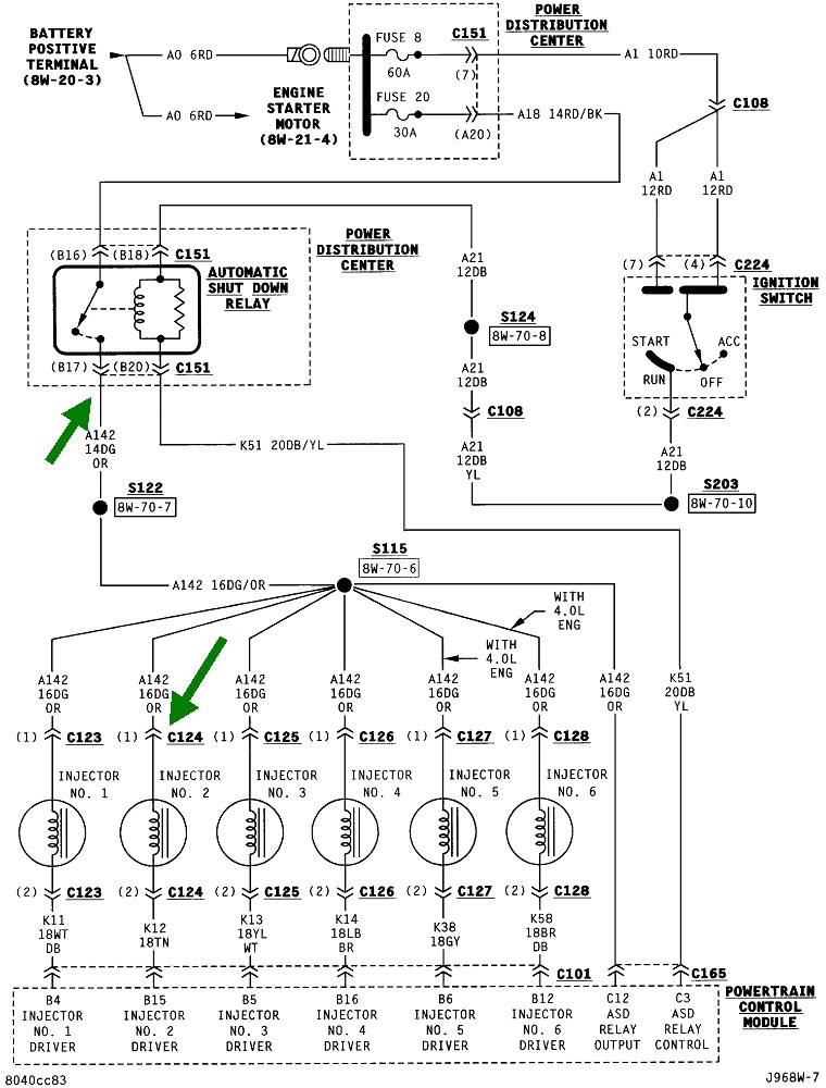
The first thing we need to know is if the automatic shutdown (ASD) relay is turning on. It's shown in the first diagram along with the six injectors it feeds. The second diagram shows this circuit also feeds the ignition coil and the alternator field circuit. If you have a 4.0L engine, the fuel pump relay is on a separate circuit, but both relays are turned on and off at the same time by the Engine Computer. For reference, that's the third and fourth diagrams.

Look for the wire that's the same color at the ignition coil and any injector. In this case it's the dark green / orange wire. (Green arrows). You can use any of those wires for the test point. A test light works best for this test because most digital voltmeters don't respond fast enough. If it helps, this article shows how to use a test light:

https://www.2carpros.com/articles/how-to-use-a-test-light-circuit-tester

Back-probe through the rubber seal alongside the dark green / orange wire at any injector or the ignition coil. If it's easier, you can also use either of the two smaller terminals on the back of the alternator. Prop the test light where you can see it from inside the vehicle, or have a helper run the ignition switch for you. You should see the test light become full brightness for one second when the ignition switch is turned to "run", then it will go off. If you see that, it proves the ASD relay is working and the Engine Computer has control of it. If you can hear the hum of the fuel pump, you should hear that running for one second also.

This test rarely fails, but if it does, we have to stop right here and diagnose this circuit.

Next, what's important is the test light must turn on again during engine rotation, (cranking or running). If it does, the failure-to-run is being caused by a problem with the fuel supply system or the ignition system, but not both. Together those only cause about five percent of crank / no-starts. By far it is more common to have no spark, no fuel pump, and no injector pulses, all at the same time due to the ASD relay not turning back on. Since we know the computer is able to turn it on, it isn't doing so because it's not seeing signal pulses from either the crankshaft position sensor or the camshaft position sensor. That's what tells the computer the engine is rotating.

The best way to see if signal pulses are showing up at the computer is by using a scanner to view live data. The dealer-level scanner for your vehicle was Chrysler's DRB3. I have one for all of my vehicles. You can find these on eBay. It lists the cam and crank sensors with a "No" or "Present" during cranking to show if those signals are showing up. If either one stays on "No", the ASD relay won't get turned back on, so there will be no 12 volts feeding the ignition coil or injectors. That's what the test light is looking for.

Aftermarket scanners will also show the state of these signals. If you don't have access to a scanner, you have to rely on diagnostic fault codes, but this often doesn't work. First of all, do not disconnect the battery or run it dead before reading the codes. Doing so will erase the codes, then that valuable information will be lost. If you're lucky enough to get a fault code related to one of these sensors, it will tell you which circuit needs to be diagnosed. The actual cause is the sensor itself only about half of the time. First we have to rule out wiring and connector terminal problems before condemning the sensor.

Most of the time there will not be a fault code when the camshaft position sensor or crankshaft position sensor circuit is dead. That's because the computer needs a little time to detect the missing signal, as in when a stalled engine is coasting to a stop while you're driving. These missing signals often don't get detected just from cranking the engine. For that reason, do not assume a sensor circuit is working just because there's no fault code set for it.

You can use a scanner or a simple code reader to read the fault codes, but Chrysler made doing this yourself much easier than any other manufacturer. Cycle the ignition switch from "off" to "run" three times within five seconds without cranking the engine. Leave it in "run", then watch the code numbers show up in the odometer display. You can go here:

https://www.2carpros.com/trouble_codes/obd2

to see the definitions, or I can interpret them for you.

Let me know what you find up to this point.
Jan 26, 2022 at 2:26 PM
Avatar
ABUMAYAR330
  • MEMBER
  • 12 POSTS
First, thank you very much.
There is no light when the test bulb is placed.
I installed a fault tester, but it did not connect to the car.
Jan 29, 2022 at 8:04 AM
Advertisement
Avatar
CARADIODOC
  • CERTIFIED EXPERT
  • 34,306 POSTS
Remember, you don't need a code reader. You can see the codes by cycling the ignition switch.

Remove the ASD relay, then use the test light to check for 12 volts on terminal 16 in the socket, (blue arrow). If you find 0 volts, check on terminal # 19. That is the other switched contact. For this circuit, standard practice when you aren't familiar with the relay is to just check every terminal. One has to have 12 volts all the time.

If there really is 0 volts there, fuse # 20, (green arrow) is blown. That isn't real common, but when it does happen, especially if it blows intermittently, repeatedly, is the wiring harness for an oxygen sensor broke loose and fell down onto hot exhaust parts. Besides the ignition coil, injectors, and alternator field circuits, it also feeds the oxygen sensor heaters. A short on that circuit will blow the fuse and cause a crank / no-start.
Jan 29, 2022 at 3:58 PM
Avatar
ABUMAYAR330
  • MEMBER
  • 12 POSTS
Thanks a lot.
Jan 30, 2022 at 12:15 AM
Avatar
CARADIODOC
  • CERTIFIED EXPERT
  • 34,306 POSTS
Dandy. Does that mean the fuse was blown and you replaced it, or the fuse wasn't blown?

If you still have the crank / no-start, check for 12 volts on terminal 18 in the socket, (pink arrow). It must be there when the ignition switch is in the "run" position. If it's missing, double-check on the terminal across from it, # 20.

If you find 12 volts all the time on terminal 16 and in the "run" position on terminal 18, we missed something. Double-check if the ASD relay is clicking on for one second when you turn the ignition switch to "run". Feel it for the click or use the test light at any injector.
Jan 30, 2022 at 5:39 PM
Avatar
ABUMAYAR330
  • MEMBER
  • 12 POSTS
I can't find the oxygen sensor blown sensor. But Oujda is as it is and in Picture No. 1
But the wires are connected to each other due to the heat and I repaired them, but unfortunately the car does not start. Thank you very much Caradiodoc.
Jan 31, 2022 at 8:17 PM
Avatar
CARADIODOC
  • CERTIFIED EXPERT
  • 34,306 POSTS
Go back to an injector with the test light and see if you have 12 volts there for one second when the ignition switch is turned on, then again on solid while cranking the engine. Tell me what you find for those two things.
Feb 1, 2022 at 5:25 PM
Avatar
ABUMAYAR330
  • MEMBER
  • 12 POSTS
Good evening,

I opened the car computer and found the following.
Disconnect the wire with the yellow line.
Apr 19, 2022 at 10:17 AM
Avatar
CARADIODOC
  • CERTIFIED EXPERT
  • 34,306 POSTS
I don't have any idea what you're finding. Are you saying a wire corroded off or broke off? Nothing should have pointed you to the computer. There's usually nothing we can fix inside them. I've tried in the past, and I found there's actually four layers of circuit board, one on each side and two more sandwiched in the middle. Regular repair techniques usually lead to unintended damage.

I still need to know what's happening with the ASD relay when you turn on the ignition switch and again when cranking the engine.
Apr 19, 2022 at 1:02 PM
Avatar
ABUMAYAR330
  • MEMBER
  • 12 POSTS
Thank you.

Green/orange wire. The ASD wires broke. What is wire number 17?
Apr 19, 2022 at 2:28 PM
Avatar
CARADIODOC
  • CERTIFIED EXPERT
  • 34,306 POSTS
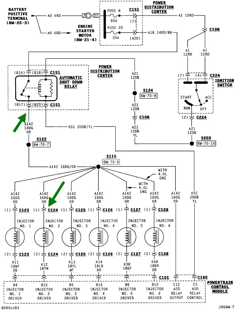
Do you mean terminal number 17 in the ASD relay's socket? That one is not used in most applications. This diagram is for a different model, but it shows that unused terminal, (blue arrow). You will usually find there is no terminal in that slot in the relay's socket. It's on the relay for those applications that do use that terminal.
Apr 20, 2022 at 12:05 PM
Avatar
ABUMAYAR330
  • MEMBER
  • 12 POSTS
Is the wire specified in the box 16, 18, 19 or 20.
Apr 20, 2022 at 12:30 PM
Avatar
CARADIODOC
  • CERTIFIED EXPERT
  • 34,306 POSTS
Service manuals are notoriously famous for having mistakes. In fact, dealers get paste-in replacement pages every week to put in their paper manuals. This is a perfect example. I purposely didn't bring this up earlier to avoid more confusion. Terminals B17 and B19 are reversed in one of the diagrams. The terminals in the fuse box layout don't agree with those on the diagram. Plus, they're using non-standard numbering to really be sure we're confused.

Instead, use this drawing I put together for just this purpose. Use the top left drawing for the 1" cube relay. The switching contacts are terminals 30 and 87. (That unused terminal in the middle is labeled 87A when it is used). You don't even have to know if the 12 volts comes in on terminal 30 or 87. Use a test light to probe both of them. When you find the one with 12 volts all the time, normally terminal 30, it's the other one the switched 12 volts goes out on, terminal 87.
Apr 20, 2022 at 1:16 PM