Taillights and dash lights not working

1994 FORD CROWN VICTORIA
200,000 MILES • 4.6L • V8 • 2WD • AUTOMATIC
Avatar
JORDANWINSTEAD
  • MEMBER
  • 2 POSTS
Headlights, brake lights, and all signals work, but the taillights recently went out. I’ve checked all fuses is the cabin and under the hood and all of them check out. I’m working to find the LCM now. everything I’ve read and seen has said it’s near the accelerator pedal but with hazards on the clicking is coming from near the fuse panel. I’ve removed the buss flasher just to make sure that’s not what I’m hearing and the sound is still coming from that location. If there is anyway someone can point me to the right location that would be great?
May 16, 2020 at 12:48 PM
Advertisement
Avatar
JACOBANDNICKOLAS
  • CERTIFIED EXPERT
  • 110,175 POSTS
Hi,

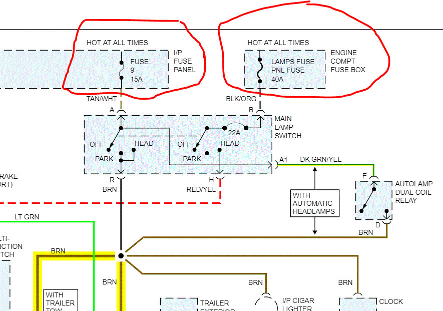
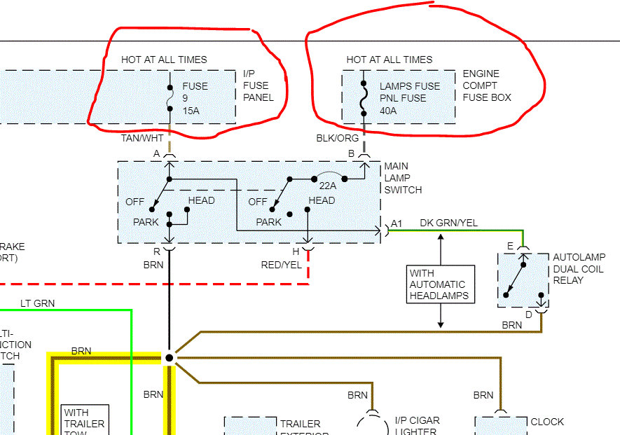
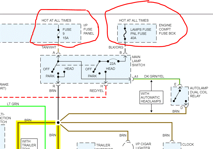
I attached a portion of the schematic for this vehicle. I circled two fuses. I need you to check those fuses first. In addition to checking the fuse, make sure there is power to it.

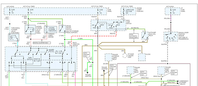
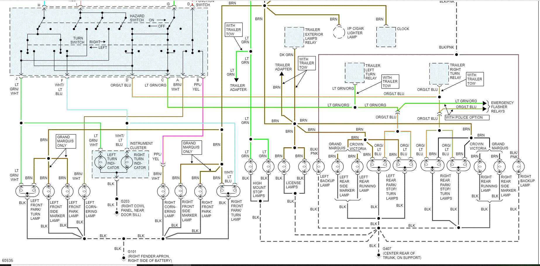
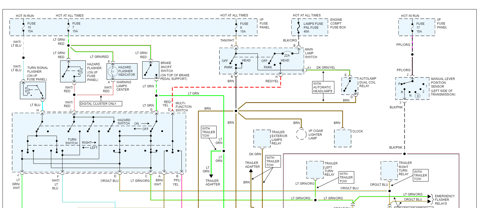
Pics 2 and 3 are the entire exterior lighting schematic. I had to cut it in two to make it readable. I did overlap it so you can follow it. It doesn't include headlamps.

As far as a light control module, I don't believe this vehicle has one. Let me know if you meant something different.

Let me know if you have other questions or need help.

Take care,
Joe
May 16, 2020 at 10:47 PM
Avatar
JORDANWINSTEAD
  • MEMBER
  • 2 POSTS
Yea, so I think that’s only on newer models maybe but I was able to do some troubleshooting and some research and now I’m in the process of replacing my headlight switch but I’m having trouble getting the knob pulled off to get the rest of the trim off so I can undo the mounting bolts for the switch. I’ve attached a video of the piece I’m talking about from what I’ve read it says that you should be able to get something up into the little cutout I pointed to release that knob and be able to pull it off.
May 17, 2020 at 2:48 PM
Advertisement
Avatar
JACOBANDNICKOLAS
  • CERTIFIED EXPERT
  • 110,175 POSTS
Hi,

On the switch itself, there is a release button. When you push it, pull out on the knob/ lever and it will release and come all the way out. Here are the directions for that. The attached pic correlates with the directions.

___________________

1994 Ford Crown Victoria V8-281 4.6L SOHC
Procedures
Vehicle Sensors and Switches Sensors and Switches - Lighting and Horns Headlamp Switch Service and Repair Procedures
PROCEDURES
1. Disable airbag system.

Headlamp Switch


See pic 1


2. Under instrument panel, depress light switch knob and shaft retainer button on side of switch and, while holding button in, pull knob and shaft assembly from switch.
3. Unscrew trim bezel and remove locknut.
4. From under instrument panel, pull switch from panel while tilting downward, disconnect electrical connector and remove switch.
5. Reverse procedure to install.

_______________________________

As far as the trim, it should be screwed into place. Once that is removed, there is a lock nut that holds the switch on the dash. Remove the nut, remove the switch from the back of the panel, disconnect the wiring harness, and reverse procedure.

When you get the new switch back together, simply take the knob that you removed by pressing the release button and push it into the new switch until it clicks.

Let me know if I can help.

Joe
May 17, 2020 at 7:07 PM