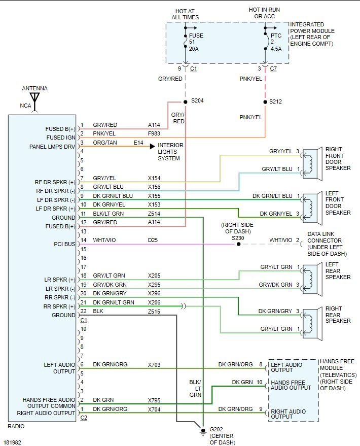
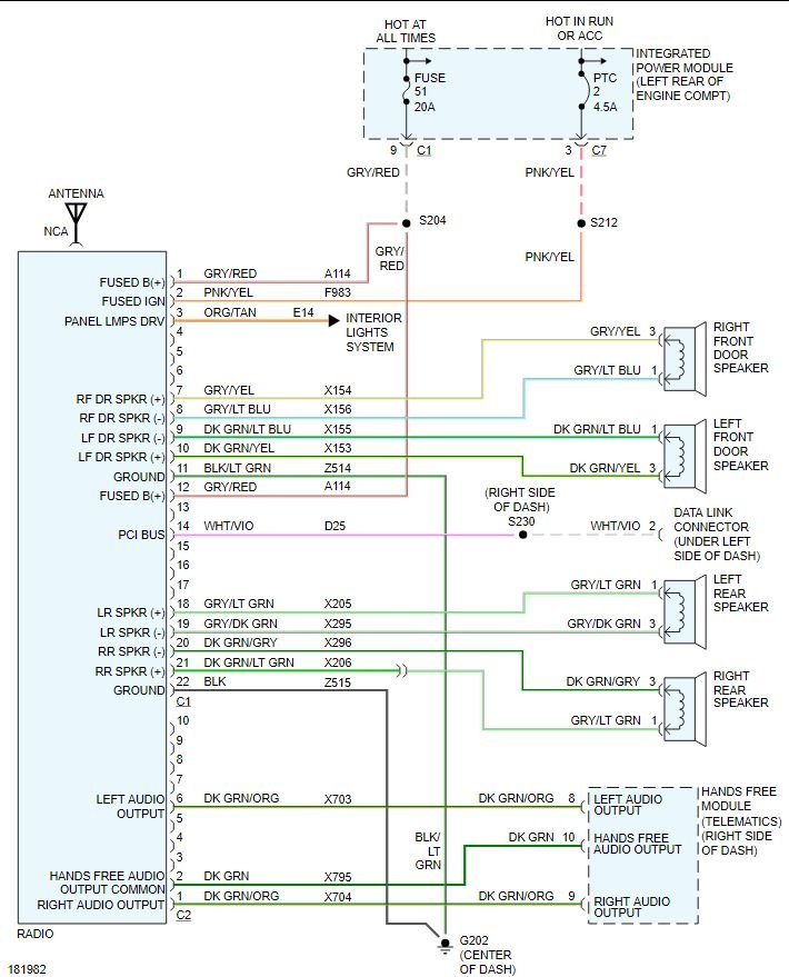
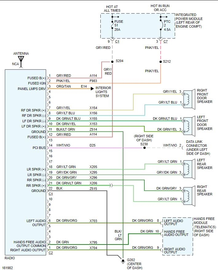
I'm trying to put in a aftermarket stereo but the clip from the truck was cut so it is just wires hanging there. i need to know which wire is which.
Oct 12, 2020 at 3:17 AM



