No crank no start issue

2013 JEEP WRANGLER
89,905 MILES • 5.6L • V6 • 4WD • MANUAL
Avatar
CSHELTON544501
  • MEMBER
  • 4 POSTS
I have a new battery, new starter, new ignition switch, and still no crank. neutral safety switch is working, starter has constant 12V so does ignition switch and the second one has 12V when the key is put into the run position. starter relay is not clicking have switched it out with other relays as well its not the relay, all the fuses are fine. any help or suggestions is greatly appreciated.
Jul 18, 2021 at 5:53 AM
Advertisement
Avatar
SQM
  • CERTIFIED EXPERT
  • 6,383 POSTS
Hello,

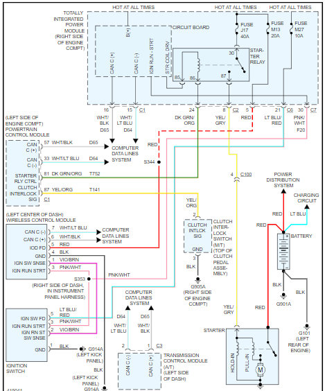
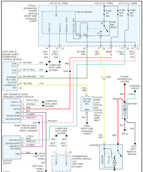
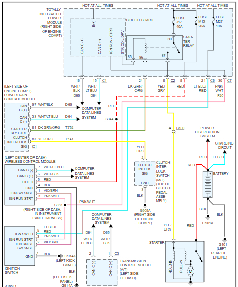
You could have a wiring issue with this vehicle. I have attached the starting system wiring diagram for your reference.

https://www.2carpros.com/articles/how-a-car-electrical-system-works
https://www.2carpros.com/articles/how-to-use-a-voltmeter
https://www.2carpros.com/articles/how-to-use-a-test-light-circuit-tester

Is the vehicle giving any DTC?

https://www.2carpros.com/articles/checking-a-service-engine-soon-or-check-engine-light-on-or-flashing

Please let me know of any questions.
Thank you.
Jul 18, 2021 at 9:38 AM
Avatar
ASEMASTER6371
  • CERTIFIED EXPERT
  • 52,796 POSTS
Good afternoon,

I attached the wiring diagram for you to view. There is a starter relay in the fuse block or TIPM. It looks for a neutral or park signal. Once it sees that signal, it will ground the control side of the relay and send power to the starter solenoid.

https://www.2carpros.com/articles/how-to-check-wiring

https://www.2carpros.com/articles/how-to-use-a-voltmeter

There should be 2 powers to the starter relay. Make sure the powers are present with the key on.

https://www.2carpros.com/articles/how-to-check-an-electrical-relay-and-wiring-control-circuit

Roy
Jul 18, 2021 at 10:05 AM
Advertisement
Avatar
CSHELTON544501
  • MEMBER
  • 4 POSTS
SQM, it is giving codes for throttle position.
Jul 19, 2021 at 6:54 AM
Avatar
CSHELTON544501
  • MEMBER
  • 4 POSTS
ASEMASTER6371, it gave 12V on one part of the relay the second only when to 2.5V and then even dropped into the negatives.
Jul 19, 2021 at 6:55 AM
Avatar
ASEMASTER6371
  • CERTIFIED EXPERT
  • 52,796 POSTS
Okay, the throttle position sensor code has no effect on it starting.

Okay, when you turn the key to start, does another terminal get power? There should be power to terminal 85 when the key is in the start position.

Roy
Jul 19, 2021 at 7:02 AM
Avatar
CSHELTON544501
  • MEMBER
  • 4 POSTS
No, it doesn't get power.
Jul 19, 2021 at 11:03 AM
Avatar
ASEMASTER6371
  • CERTIFIED EXPERT
  • 52,796 POSTS
Okay, you need to check pin number 30 on the power module or fuse block. It should have power in the start position. I attached the connector diagram for you for the test. Back probe the wire for testing.

https://www.2carpros.com/articles/starter-not-working-repair

https://www.2carpros.com/articles/how-to-check-wiring

https://www.2carpros.com/articles/how-to-use-a-voltmeter

I attached the location of the module for you.

Roy

Jul 19, 2021 at 11:28 AM