Starter solenoid

1996 JEEP GRAND CHEROKEE
250,000 MILES • 5.2L • V8 • 4WD • AUTOMATIC
Avatar
JIM HAMILTON2
  • MEMBER
  • 7 POSTS
As soon as I hook up my battery she tries to engage.
Jan 15, 2019 at 4:02 PM
Advertisement
Avatar
ASEMASTER6371
  • CERTIFIED EXPERT
  • 52,796 POSTS
Good evening,

The first thing I would do is remove the relay and see if it still cranks. If it does, it sounds like the starter. If it does not, then we need to do some voltage checks.

You will need a test light or voltmeter.

Roy

Jan 15, 2019 at 4:32 PM
Avatar
JIM HAMILTON2
  • MEMBER
  • 7 POSTS
starter check out good, pulled the relay still tries to engage. was having some issuse's with the starter cable, got another one from the junk yard, had Jeep running before I changed the cable.
Jan 15, 2019 at 5:09 PM
Advertisement
Avatar
ASEMASTER6371
  • CERTIFIED EXPERT
  • 52,796 POSTS
Ok, what was the failure?

Roy
Jan 15, 2019 at 5:11 PM
Avatar
JIM HAMILTON2
  • MEMBER
  • 7 POSTS
connecter clamp to the battery need to be sodered no room for that so I replaced the cable, this problem since
Jan 15, 2019 at 5:20 PM
Avatar
ASEMASTER6371
  • CERTIFIED EXPERT
  • 52,796 POSTS
I thought you just said it was fixed?

Roy
Jan 15, 2019 at 5:22 PM
Avatar
JIM HAMILTON2
  • MEMBER
  • 7 POSTS
no not fixed, was giving a little history.
Jan 15, 2019 at 5:28 PM
Avatar
ASEMASTER6371
  • CERTIFIED EXPERT
  • 52,796 POSTS
You need to be more clear with that. It was confusing me with conflicting statements.

Anyway, remove the little wire on the starter solenoid and see if it still tries to start

Roy
Jan 15, 2019 at 5:31 PM
Avatar
JIM HAMILTON2
  • MEMBER
  • 7 POSTS
Did that earlier. no it wouldn't start.
Jan 15, 2019 at 5:44 PM
Avatar
ASEMASTER6371
  • CERTIFIED EXPERT
  • 52,796 POSTS
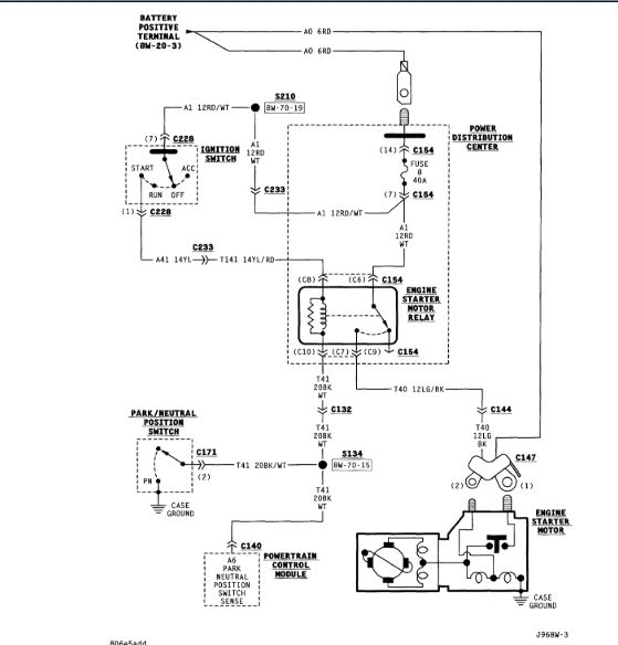
If you removed the wire and it did not start and you pulled the relay and it started, then you have a short to power on that small wire to the solenoid.

https://www.2carpros.com/articles/how-to-check-wiring

Roy
Jan 15, 2019 at 6:03 PM
Avatar
JIM HAMILTON2
  • MEMBER
  • 7 POSTS
so I should replace the solenoid wire?
Jan 15, 2019 at 6:14 PM
Avatar
ASEMASTER6371
  • CERTIFIED EXPERT
  • 52,796 POSTS
I would try to find the short in the harness. If you do not find it there may be future issues with other systems.

Roy
Jan 15, 2019 at 6:22 PM
Avatar
JIM HAMILTON2
  • MEMBER
  • 7 POSTS
Okay, thanks. I'll try that in a few days.
Jan 15, 2019 at 6:31 PM
Avatar
ASEMASTER6371
  • CERTIFIED EXPERT
  • 52,796 POSTS
Sounds like a plan.

Roy
Jan 15, 2019 at 6:55 PM