Where is the starter relay switch located?

1994 BUICK LESABRE
87,000 MILES
Avatar
SHANEREYNOLDS
  • MEMBER
  • 1 POST
Starter relay switch.
Aug 27, 2021 at 6:57 PM
Advertisement
Avatar
SQM
  • CERTIFIED EXPERT
  • 6,383 POSTS
Hello,

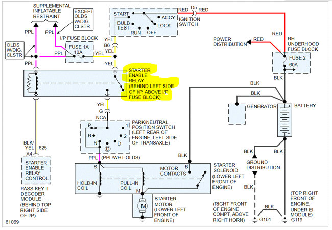
The Starter Relay is located behind the left hand side of the instrument panel. Above the instrument panel fuse block (see diagram).

https://www.2carpros.com/articles/how-to-check-an-electrical-relay-and-wiring-control-circuit

Please let me know of any questions.
Thank you.
Aug 27, 2021 at 10:21 PM
Avatar
JACOBANDNICKOLAS
  • CERTIFIED EXPERT
  • 110,175 POSTS
Hi,

The relay is located in the vehicle and under the dash (driver's side). It is above the fuse box.

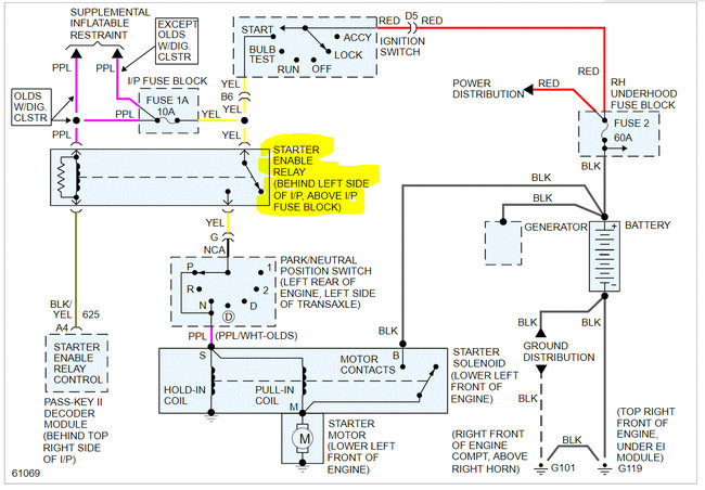
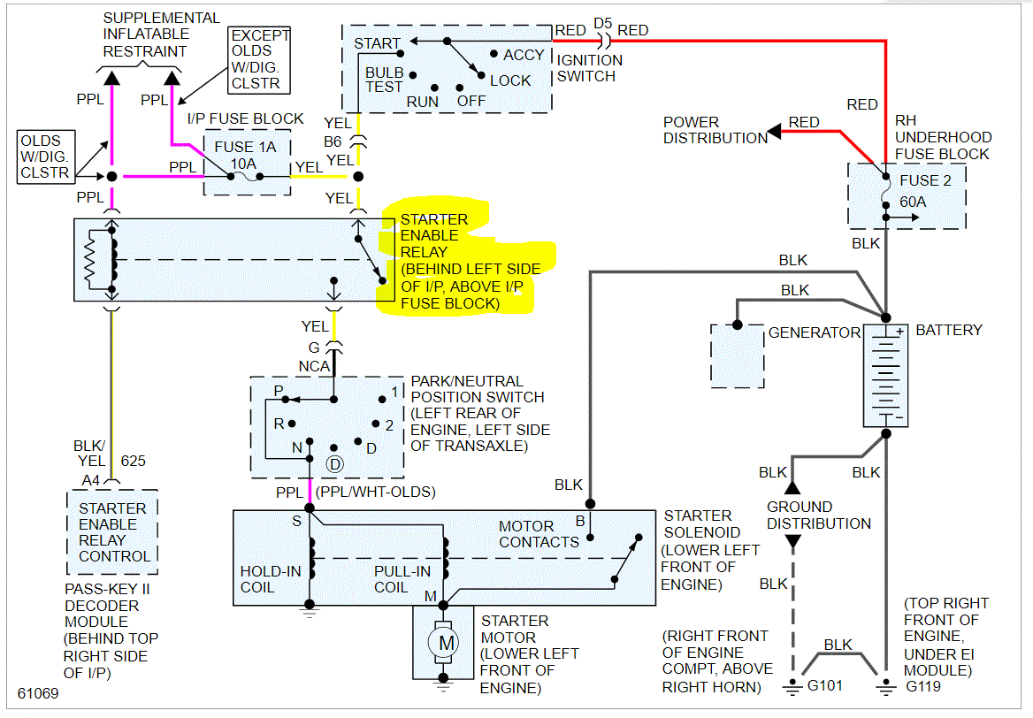
I attached the entire wiring schematic below for the starting system in the event you needed them as a reference.

Here are two links you may find helpful:

https://www.2carpros.com/articles/how-to-check-wiring

https://www.2carpros.com/articles/how-to-check-an-electrical-relay-and-wiring-control-circuit

Also, there is a 60 amp fuse in the under hood fuse box. Make sure to check it as well. It is fuse number 2. In addition to checking the fuse, confirm there is power to and from them.

https://www.2carpros.com/articles/how-to-check-a-car-fuse

Pic 2 shows the fuse location in the right-hand under hood fuse box. Pic 3 shows the starter relay location. It will be near the parking brake pedal and above the fuse box.

I hope this helps. Let me know if you have other questions.

Take care,

Joe

See pics below.
Aug 27, 2021 at 10:26 PM
Advertisement