starter on correctly this time but it wont start

1997 CHEVROLET BLAZER
200,000 MILES • 0.5L • 6 CYL • 2WD • AUTOMATIC
Avatar
DENNIS WHITE
  • MEMBER
  • 7 POSTS
I put a new starter on and didn't have solenoid wire on correctly and when i tried to start it it started smoking around my alternator. I put anther new starter on correctly this time but it wont start. Have i burned a relay or some wiring? I checked my fuses and can't find one bad.
Jan 31, 2020 at 10:05 AM
Advertisement
Avatar
ASEMASTER6371
  • CERTIFIED EXPERT
  • 52,796 POSTS
Good afternoon,

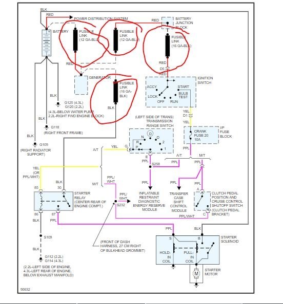
I attached a wiring diagram for you to view. There are fusible links behind the alternator and you may have burned them out. Test them to see if they are broken.

Roy
Jan 31, 2020 at 11:10 AM
Avatar
DENNIS WHITE
  • MEMBER
  • 7 POSTS
How do i test them?
Jan 31, 2020 at 11:23 AM
Advertisement
Avatar
ASEMASTER6371
  • CERTIFIED EXPERT
  • 52,796 POSTS
With a test light. If they are bad, they will look broken. You will have power on 1 side but not the other.

Roy

In addition to circuit breakers and fuses, some circuits use fusible links to protect the wiring. Like fuses, fusible links are "one-time" protection devices that will melt and create an open circuit.

Not all fusible link open Circuits can be detected by observation. Always inspect that there is battery voltage past the fusible link to verify continuity.

Wire Size Conversion Table
imageOpen In New TabZoom/Print

Fusible links are used instead of a fuse in wiring circuits that are not normally fused, such as the ignition circuit. For AWG sizes, each fusible link is four wire gage sizes smaller than the wire it is designed to protect. For example: to protect a 10 gage wire use a 14 gage link or for metric, to protect a 5 mm Sq. wire use a 2 mm Sq. link, refer to Wire Size Conversion Table. Links are marked on the insulation with wire-gage size because the heavy insulation makes the link appear to be a heavier gage than it actually is. The same wire size fusible link must be used when replacing a blown fusible link.

Fusible links are available with three types of insulation: Hypalon(R), Silicone/GXL (SIL/GXL) and Expanded Duty. All future vehicles that use fusible links will utilize the Expanded Duty type of fusible link. When servicing fusible links, all fusible links can be replaced with the Expanded Duty type. SIL/GXI fusible links can be used to replace either SIL/GXI or Hypalon(R) fusible links. Hypalon(R) fusible links can only be used to replace Hypalon(R) fusible links.

Determining characteristics of the types of fusible links are:
Hypalon(R) (limited use): only available in 0.35 mm Sq. or smaller and its insulation is one color all the way through.
SIL/GXL (widely used): available in all sizes and has a white inner core under the outer color of insulation.
Expanded Duty: available in all sizes, has an insulation that is one color all the way through and has three dots following the writing on the insulation. Service fusible links are available in many lengths.

Choose the shortest length that is suitable. If the fusible link is to be cut from a spool, it should be cut 150-225 mm (approx. 6-9 in.) long. NEVER make a fusible link longer than 225 mm (approx. 9 in.).

CAUTION: Fusible links cut longer than 225 mm (approx. 9 in.) will not provide sufficient overload protection.

Single Wire Feed Fusible Link
imageOpen In New TabZoom/Print

To replace a damaged fusible link, cut it off beyond the splice. Replace with a repair link. When connecting the repair link, strip wire and use staking-type pliers to crimp the splice securely in two places. For more details on splicing procedures, refer to "Typical Electrical Repair Procedures." Use crimp and seal splices whenever possible. See: Vehicle > Diagnostic Aids > Typical Electrical Repair Procedures

Double Wire Feed Fusible Link
imageOpen In New TabZoom/Print

To replace a damaged fusible link which feeds two harness wires, cut them both off beyond the splice. Use two repair links, one spliced to each harness wire.



Jan 31, 2020 at 11:31 AM
Avatar
DENNIS WHITE
  • MEMBER
  • 7 POSTS
When i turn the key my dash lights come on. Does that narrow the area of the problem?
Jan 31, 2020 at 11:37 AM
Avatar
ASEMASTER6371
  • CERTIFIED EXPERT
  • 52,796 POSTS
No. This is the power to the ECM, relays and other components.

https://www.2carpros.com/articles/how-to-check-wiring

Roy
Jan 31, 2020 at 11:44 AM
Avatar
DENNIS WHITE
  • MEMBER
  • 7 POSTS
Do i need the key turned on to test my wires?
Jan 31, 2020 at 12:07 PM
Avatar
ASEMASTER6371
  • CERTIFIED EXPERT
  • 52,796 POSTS
No, the ones that are listed have power all the time.

Roy
Jan 31, 2020 at 12:09 PM
Avatar
DENNIS WHITE
  • MEMBER
  • 7 POSTS
Thanks, i will check back later tomorrow after i check the wiring.
Jan 31, 2020 at 12:15 PM
Avatar
ASEMASTER6371
  • CERTIFIED EXPERT
  • 52,796 POSTS
You are welcome.

Always glad to help.

Keep us updated.

Roy
Jan 31, 2020 at 12:29 PM
Avatar
DENNIS WHITE
  • MEMBER
  • 7 POSTS
I have tested my wiring from my alternator to the starter relay and i have no power to the starter relay. I have power from battery to alternator and no power past fusible link. Should i have the key turned to start to test past the fusible link or is it blown?
Feb 2, 2020 at 8:58 AM
Avatar
ASEMASTER6371
  • CERTIFIED EXPERT
  • 52,796 POSTS
Again, no. It is hot all the time. It sounds like the link has failed if you have no power past it. Replace the link and retest.

Roy
Feb 2, 2020 at 3:05 PM
Avatar
DENNIS WHITE
  • MEMBER
  • 7 POSTS
Thanks again.
Feb 2, 2020 at 3:15 PM
Avatar
ASEMASTER6371
  • CERTIFIED EXPERT
  • 52,796 POSTS
You are welcome.

Always glad to help.

Roy
Feb 2, 2020 at 3:22 PM