FIREMAN 20-17 thank you for the additional information. The 2010 date in the original post threw me off.
With it still spinning after the engine stopped it almost has to be an electrical issue.
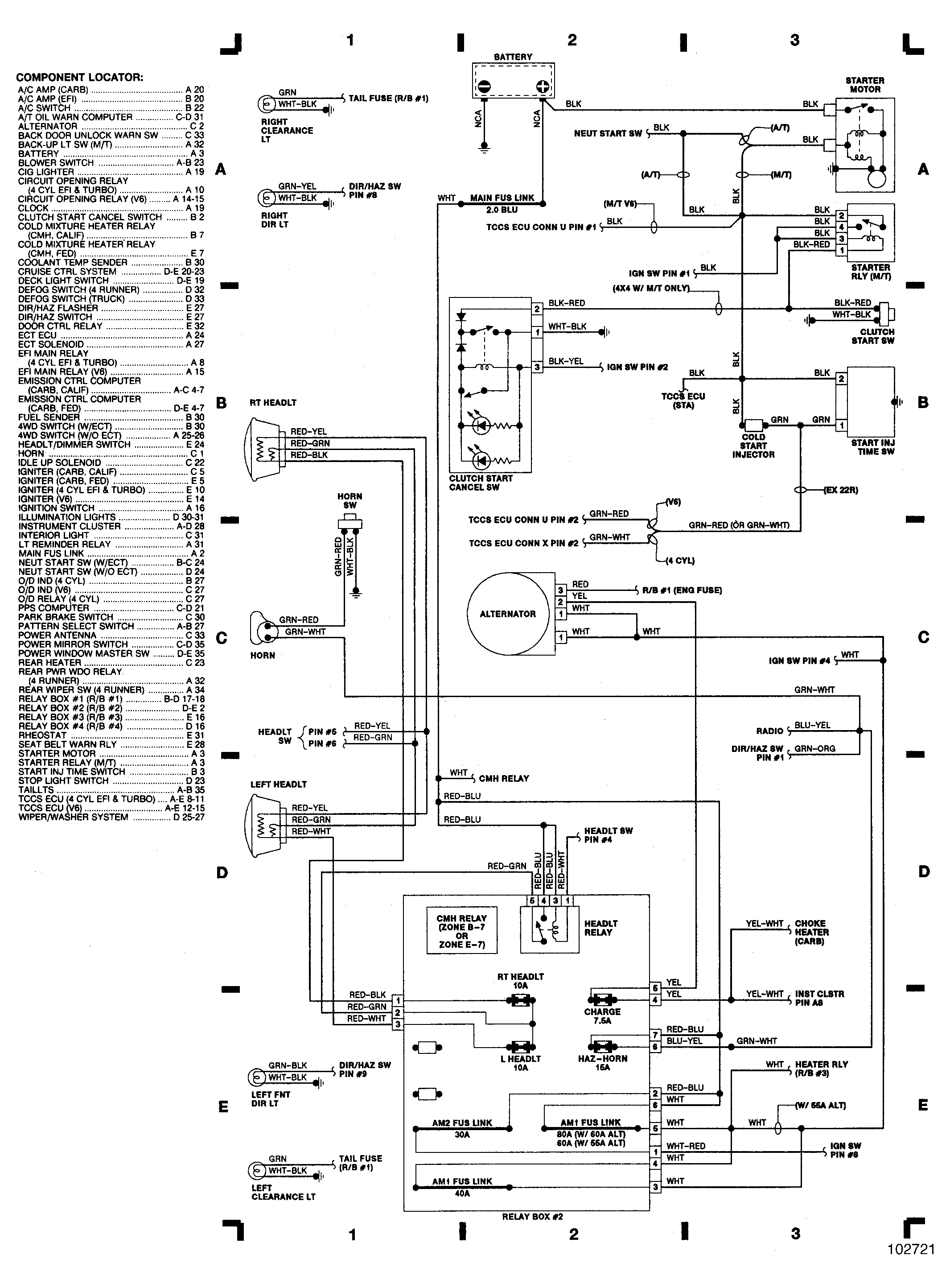
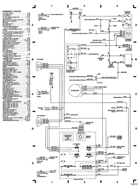
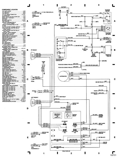
When it happened was the starter still trying to turn the engine over or was it just spinning? If it was just spinning the issue won't be the relay, it would be an issue in the starter itself. If it was trying to turn the engine over then it is likely the relay.
The reason for the difference is the way that starter has the solenoid in it. The starter relay sends voltage to the solenoid control terminal which engages the solenoid sending power to the motor and kicks out the bendix at the same time and the engine turns over. The only issue then is if the neutral safety
If the issue is in the solenoid itself the starter motor can spin but the solenoid won't "fire" and the pinion won't engage, you would hear the starter spinning but it won't be turning the motor.
Dec 5, 2017 at 8:09 PM