the engine will not crank over?

2004 PONTIAC GRAND AM
153,000 MILES • 3.4L • 6 CYL • 2WD • AUTOMATIC
Avatar
BRYCE_56
  • MEMBER
  • 1 POST
Moving key to crank start right to on position the car will crank? Normal or some key/starter issue.
Aug 27, 2023 at 9:57 PM
Advertisement
Avatar
STRAILER
  • CERTIFIED EXPERT
  • 53,854 POSTS
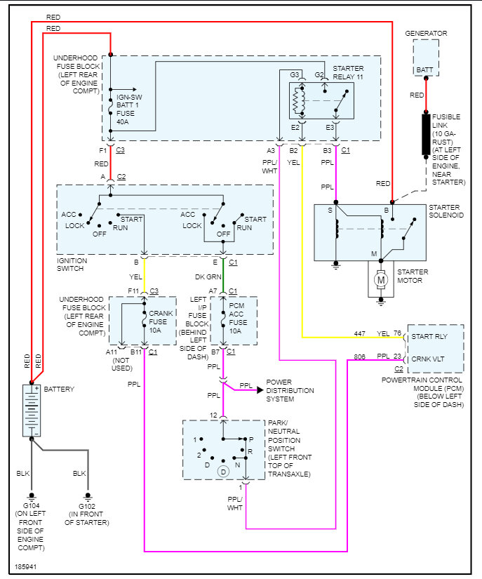
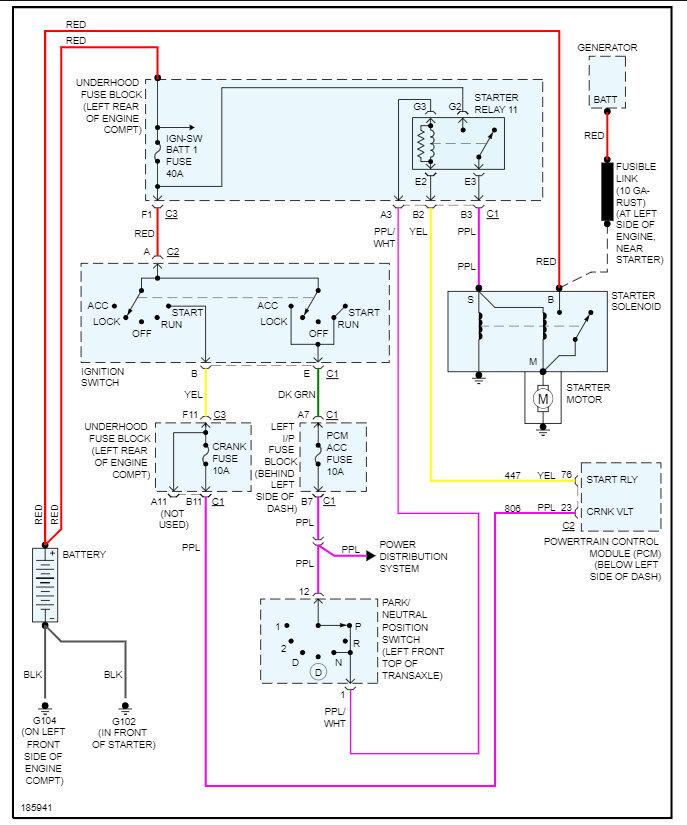
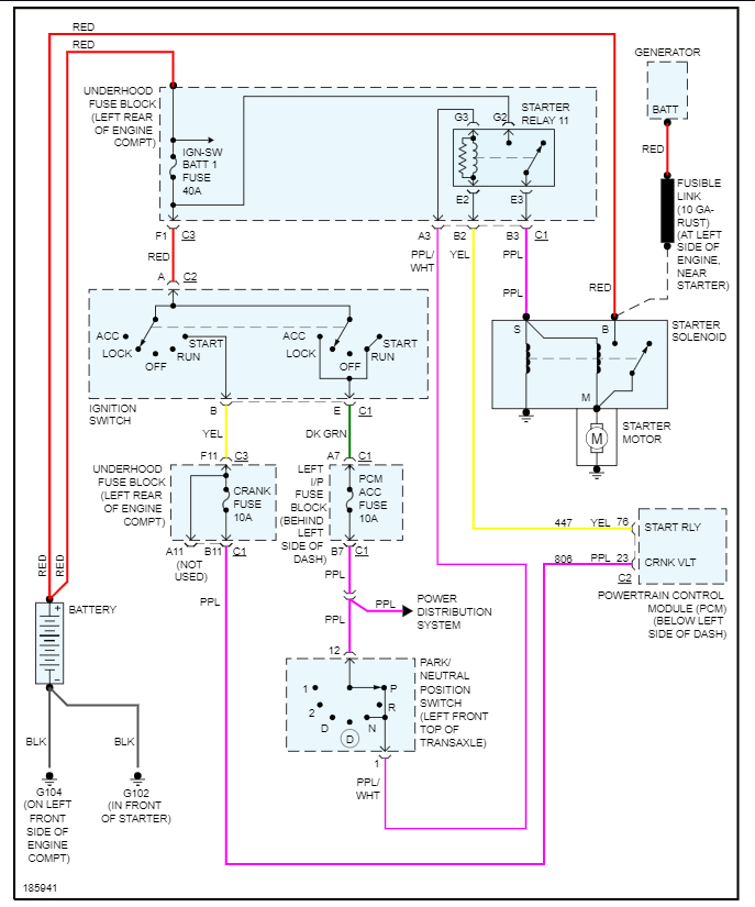
It does sound like the starter is bad, but to be sure let's use this guide which shows you how to test for power at the trigger wire:

https://www.2carpros.com/articles/starter-not-working-repair

Here is how to change the starter out and the starter wiring diagrams so you can see how then system works. Check out the images (below). Let us know what happens and please upload pictures or videos of the problem so we can see what's going on.

Aug 28, 2023 at 11:05 AM