Sputtering when driving

1989 OLDSMOBILE 88
82,724 MILES • V6 • AUTOMATIC
Avatar
REANNS
  • MEMBER
  • 1 POST
Starts fine and hasn't shut off, but it's sputtering when it's in drive and feels like it's going to shut off when I push on the gas to drive.
Dec 26, 2020 at 1:56 PM
Advertisement
Avatar
AL514
  • CERTIFIED EXPERT
  • 5,465 POSTS
Hello, sorry to hear you're having issues. Considering the age of the car and it is pre-obd1. You're going to have to do some basic checks, has the vehicle been tuned up anytime recently? It can be a spark plug or ignition coil, a fuel related problem, a vacuum leak. There are many possibilities. Has the check engine light been on at all? Here is some info on doing basic checks. Also we have some great videos on diagnostics here on YouTube.

https://www.youtube.com/user/2carpros

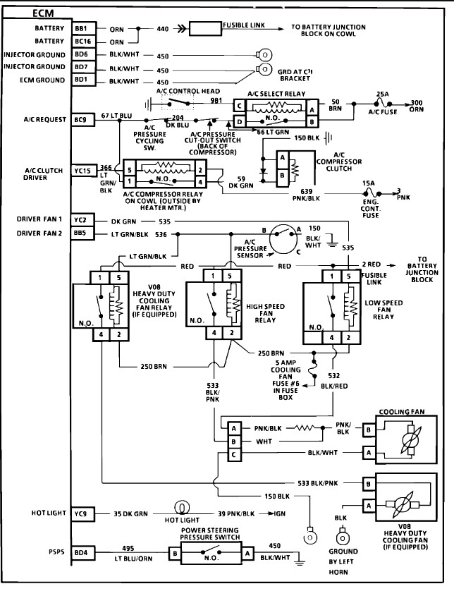
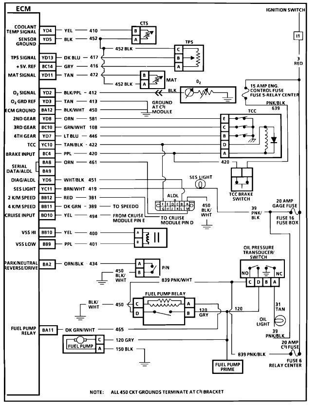
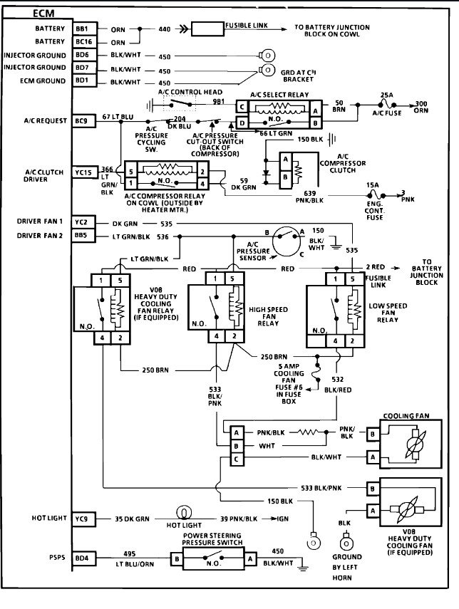
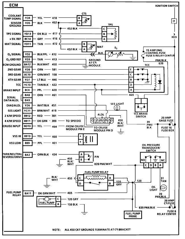
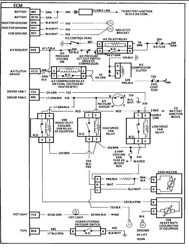
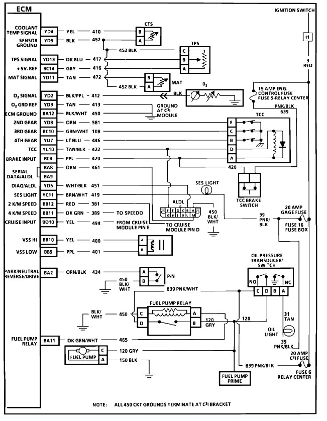
I'm adding a wiring diagram of the ignition system and it's controls.

https://www.2carpros.com/articles/engine-misfires-or-runs-rough

Check out the diagrams (Below). Let us know what happens and please upload pictures or videos of the problem.
Dec 26, 2020 at 3:23 PM