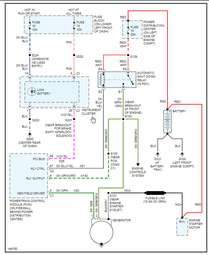
I recently changed my alternator on my car and when we tried jump starting the car we noticed smoke coming from some cables under the battery tray smelled burned. Was it because of the alternator or just a coincidence.
Oct 28, 2020 at 5:36 AM












