Signal blinking fast

2006 CHRYSLER PT CRUISER
140,000 MILES • 2.4L • 4 CYL • AUTOMATIC
Avatar
ANGELETT PUGH
  • MEMBER
  • 1 POST
Front signal will not work. tried changing bulb and checked fuses.
Sep 21, 2019 at 4:32 PM
Advertisement
Avatar
KASEKENNY
  • CERTIFIED EXPERT
  • 18,907 POSTS
Hi,

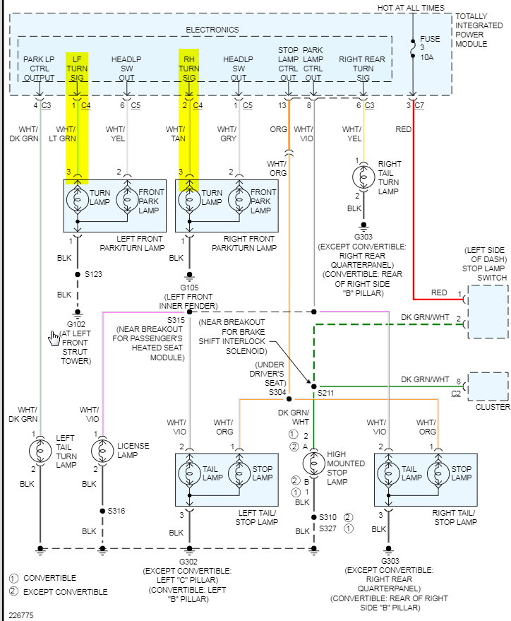
At this point we need to check for voltage on the lamp that is not working. Turn the switch on and use a test lamp or volt meter to determine if there is any voltage. If not, then you either have a wiring issue or an issue with what is called the Totally Integrated Power Module (TIPM). This module is basically what controls the voltage to most all the systems on this car.

https://www.2carpros.com/articles/how-to-use-a-test-light-circuit-tester

https://www.2carpros.com/articles/how-to-check-wiring

I attached a wiring diagram which illustrates what I am saying. It is just a straight shot from the TIPM to the bulb so I would put my money on the TIPM being the issue.

Let me know what you find and we can go from there. Thanks
Sep 21, 2019 at 5:42 PM