Shuts off while driving?

2005 HONDA PILOT
180,000 MILES • 3.5L • V6 • 4WD • AUTOMATIC
Avatar
HNS.19860306
  • MEMBER
  • 2 POSTS
Last week my truck shut off while sitting at a light. So, my first guess is battery. Bought a new battery and was told alternator was fine. Next day the same issue shuts off while at a light. Got worse from there. Next day it stalls to crank and after a few tries it does eventually crank but only drives for a few minutes then shuts off. Then must sit and cool for a good 30 minutes before it cranks back up. Checked the oil it was empty although the oil light never came on and didn't smoke any. So put in four quarts. No lights on, not running hot. I was told the fuel pump, so I bought one and had it out in. And still same issue. Stalls then only goes for few minutes then shuts off then has to sit before it cranks back up.
Oct 23, 2022 at 5:33 PM
Advertisement
Avatar
JACOBANDNICKOLAS
  • CERTIFIED EXPERT
  • 110,175 POSTS
Hi,

What you described sounds like a failing crankshaft position sensor. When they begin to fail, heat adversely affects them. Once they cool, they work again.

Do me a favor. Take a look through this link and let me know if anything mirrors what you experience:
https://www.2carpros.com/articles/symptoms-of-a-bad-crankshaft-sensor

If you feel it is likely, then we need to confirm things. First, if the sensor is the problem, the vehicle loses spark to the spark plugs. So, when it won't start, first pay attention when cranking the engine to see if the tachometer moves at all. If it doesn't, the sensor is my primary suspect. Or, if you have access to a live data scan tool, you can check for an RPM signal while cranking. And there is one other way. Check to see if there is spark to the plugs when it won't start.

Here is a link that explains how that is done:

https://www.2carpros.com/articles/how-to-check-for-ignition-spark

Let me know your thoughts or if you have other questions.

Take care,

Joe
Oct 23, 2022 at 9:45 PM
Avatar
HNS.19860306
  • MEMBER
  • 2 POSTS
Now it's not starting at all. Doesn't make any sounds. Lights and all come on but truck is doing absolutely nothing else. Fuses are all good. Tried to jump didn't do anything.
Oct 25, 2022 at 11:31 AM
Advertisement
Avatar
JACOBANDNICKOLAS
  • CERTIFIED EXPERT
  • 110,175 POSTS
Hi,

If you have nothing, I need you to check a few things. First, you will need a helper.

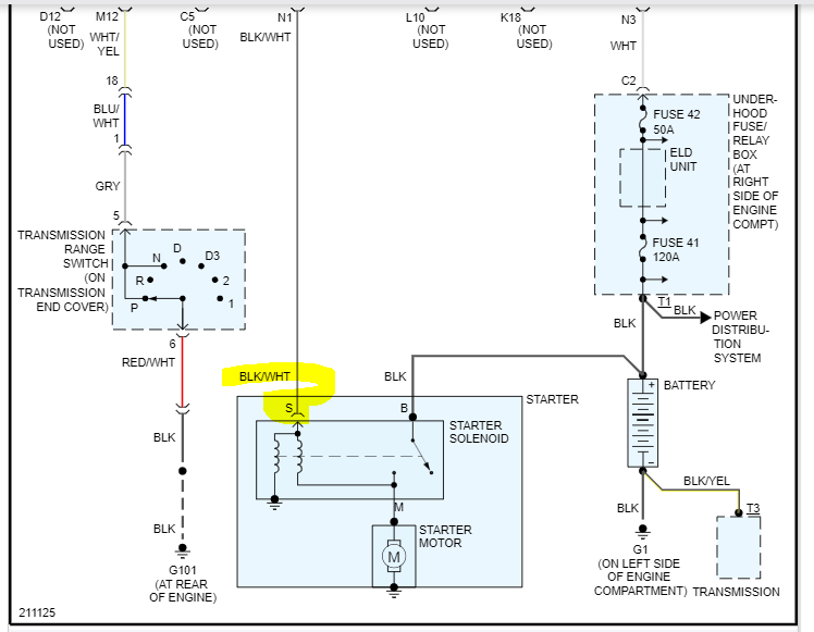
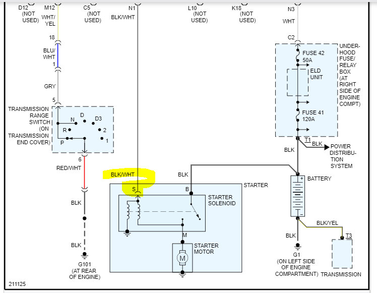
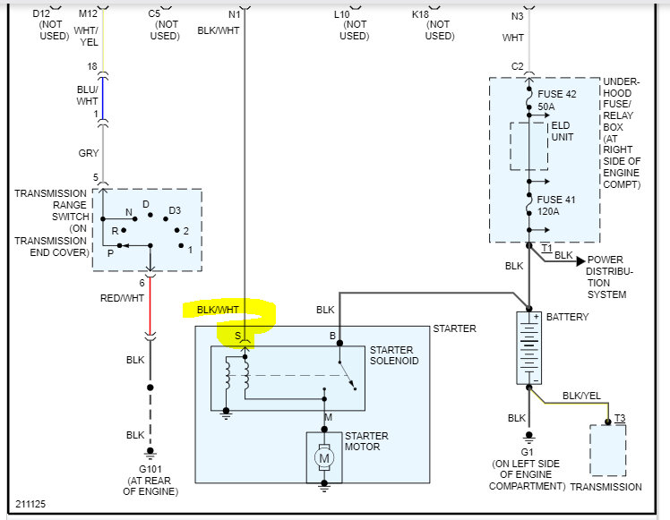
At the starter motor, there will be a heavy gauge solid black wire. That wire should have 12v at all times directly from the battery. Confirm that is present.

Next, there is a smaller gauge wire that is black with a white tracer. That wire should only have power when the key is in the start position. Have your helper turn the key to the start position while you check the smaller wire for power.

If the smaller wire does get power with the key in the start position, replace the starter. If it doesn't, let me know. I will walk you through the circuit so we can check for power and ground starting at the starter cut relay.

Let me know.

Joe

See pic below. It shows the wires at the starter.

Oct 25, 2022 at 6:20 PM