Shuts off while driving

2004 MITSUBISHI MONTERO
140,000 MILES • 3.5L • 6 CYL • 4WD • AUTOMATIC
Avatar
MECHMARK
  • MEMBER
  • 2 POSTS
I'm driving my vehicle and it shuts off. I try to restart it, and it won't restart. It makes a clicking noise. I get the vehicle towed home and recharge the battery. Reinstall and vehicle starts. I check the alternator by removing positive cable from the battery. Car doesn't shut off. Battery cables at terminals are clean. Also battery is only two years old. What could be the culprit into what is causing the vehicle to shut off and to be drained of all power to restart and stay running?
Dec 19, 2020 at 7:32 AM
Advertisement
Avatar
JACOBANDNICKOLAS
  • CERTIFIED EXPERT
  • 110,175 POSTS
Hi,

It sounds like the battery isn't recharging. Do me a favor. Here is a link that explains how to test an alternator. It is really simple and only requires a multimeter or voltmeter.

https://www.2carpros.com/articles/how-to-check-a-car-alternator

If you find the alternator is not properly charging and decide to replace it, here is a link that shows in general how it's done:

https://www.2carpros.com/articles/how-to-replace-an-alternator

Here are the directions specific to your vehicle. The actual directions are in the attached picture.


2004 Mitsubishi Truck Montero Sport V6-3.5L SOHC
Removal and Installation
Vehicle Starting and Charging Charging System Alternator Service and Repair Procedures Removal and Installation
REMOVAL AND INSTALLATION

see pic 1

_____________________

Let me know what you find or if you have other questions.

Take care,
Joe
Dec 19, 2020 at 3:46 PM
Avatar
MECHMARK
  • MEMBER
  • 2 POSTS
Thanks for the response. I had the battery and alternator checked at Advanced Auto and they both checked out as working good. It gets complicated because when this happened I tried to jump the car but it wouldn't start. I took the battery out and hooked it up to my battery charger for a few hours. I reinstalled the battery and it still wouldn't start. The lights on the dash would light up, but it wouldn't turn over. I started checking the fuse box for the ignition relay or any type of fuse that could have anything to do with it. There is an aftermarket alarm in the vehicle and I noticed a very thin black wire that was just hanging there. It wasn't wired into anything. The wire harness has a fuse in the wiring. For some reason I decided to take out the fuse, and wouldn't you know it, the car started. Also before I removed the fuse, the key fob would work with locking and unlocking the car, but it wouldn't make the noise it makes when used. So, like I said, it started. But after driving it for about an hour, it stalled again and would not start. The battery was dead. I got the car home and charged the battery again and reinstalled it. Started right up. Something is causing the vehicle to stall out while driving because it's not holding a charge. But as I said I had a battery and alternator test done and they checked out in good condition, I am wondering if the alarm system is causing this to happen.
Dec 19, 2020 at 4:23 PM
Advertisement
Avatar
JACOBANDNICKOLAS
  • CERTIFIED EXPERT
  • 110,175 POSTS
Hi,

It could be the aftermarket alarm is likely causing an issue. However, I don't think it would cause the alternator to fail to charge the battery. Is it possible for you to check it with a voltmeter or multimeter now? It's really easy to do. The link is listed above.

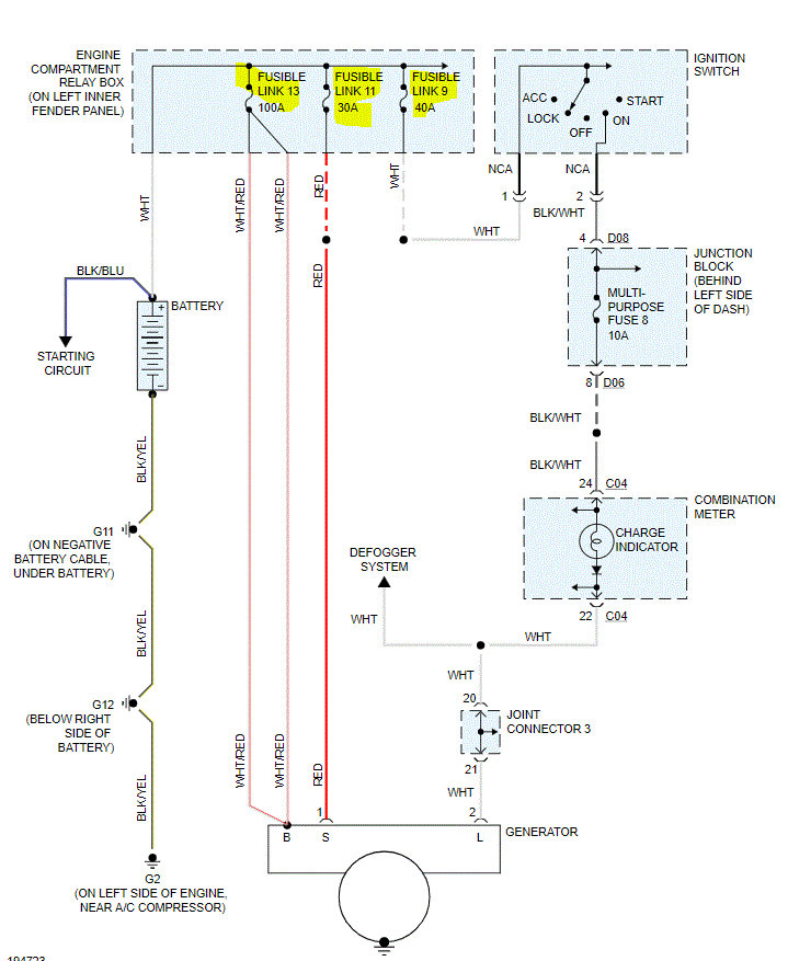
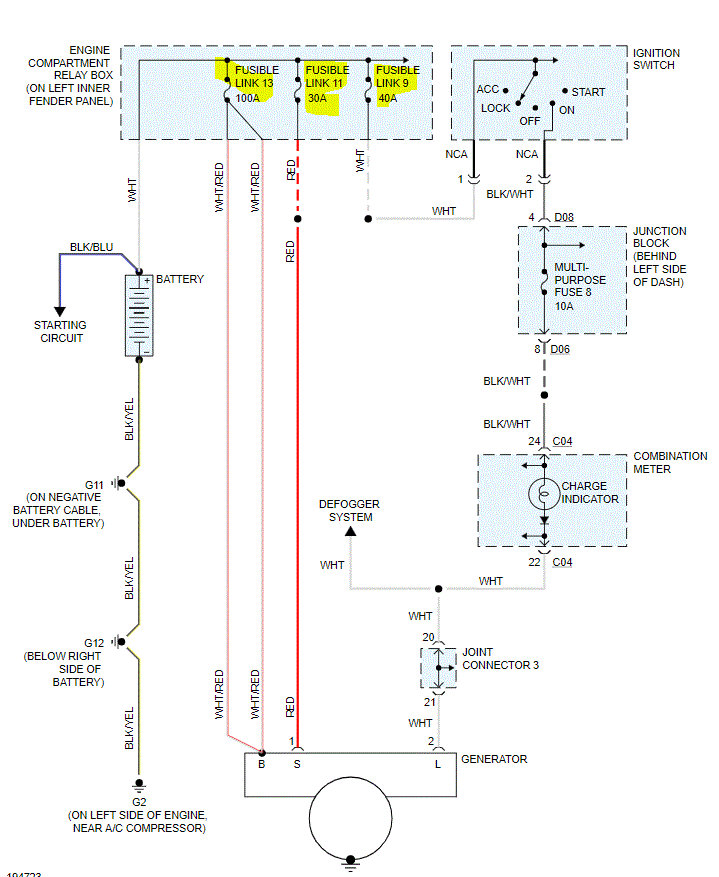
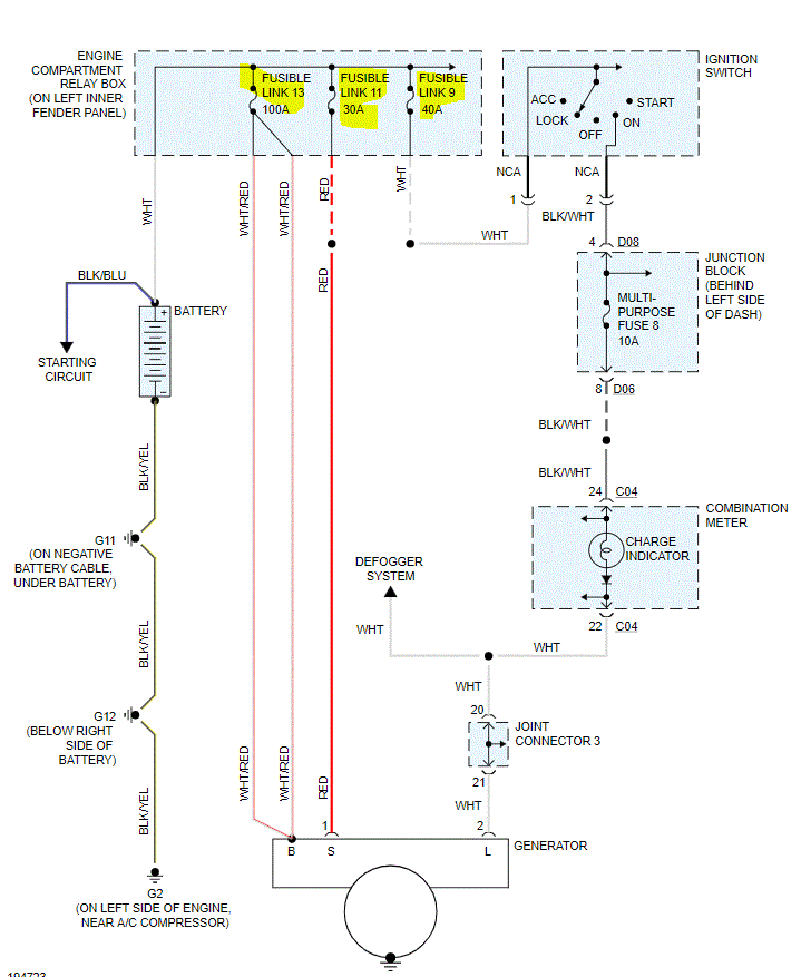
If you look at the attached pic, I need you to check a few fusible links. The pic is the entire wiring schematic for the charging system. If you follow the aforementioned link, that will tell me if power from the alternator is making it to the battery. If the battery is going dead when driving, either you have one heck of a draw or it isn't recharging. Pic 2 shows the orientation of the fusible link. Confirm there is power both in and out from the link.

Here is a link you may find helpful:

https://www.2carpros.com/articles/how-to-check-a-car-fuse

I'm not sure how Advance checked it, but usually, they are reliable. However, I need you to confirm it. Let me know what the voltages are both with the engine off and with it running.

Let me know what you find or if you have other questions.

Take care,

Joe
Dec 19, 2020 at 11:47 PM