Shift selector is locked?

2013 DODGE RAM
380,000 MILES • 3.5L • 6 CYL • 4WD • AUTOMATIC
Avatar
EMILIANO CASTRO
  • MEMBER
  • 1 POST
The shift speed selector is locked I can’t use my truck.
Jun 7, 2023 at 12:12 PM
Advertisement
Avatar
STRAILER
  • CERTIFIED EXPERT
  • 53,854 POSTS
First, we need to check fuse #26 and #94 in the under-hood fuse panel. Here is a guide to help. Also make sure you are pressing on the brake pedal and that the brake lights work.

https://www.2carpros.com/articles/how-to-check-a-car-fuse

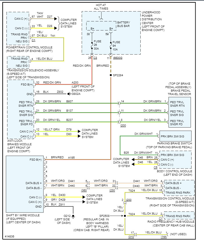
Here are the wiring diagrams for the shift interlock so you can see how it works and I have included how to put the truck in neutral so you can move it if necessary. Let's run the codes to see what comes up with e CAN scan, you can get a CAN scanner (Controller Area Network) which will work on most cars from Amazon.

Here is a video to show you how:

https://youtu.be/u-4syLc-ifQ

and

https://www.2carpros.com/articles/can-scan-controller-area-network-easy

Here is one for about $99.00 if you need it:

https://amzn.to/3ZixY4v

This guide may help as well:

https://www.2carpros.com/articles/comprehensive-guide-identifying-and-fixing-an-automobile-that-wont-shift-out-of

Check out the images (below). Let us know what happens and please upload pictures or videos of the problem so we can see what's going on.
Jun 7, 2023 at 3:36 PM